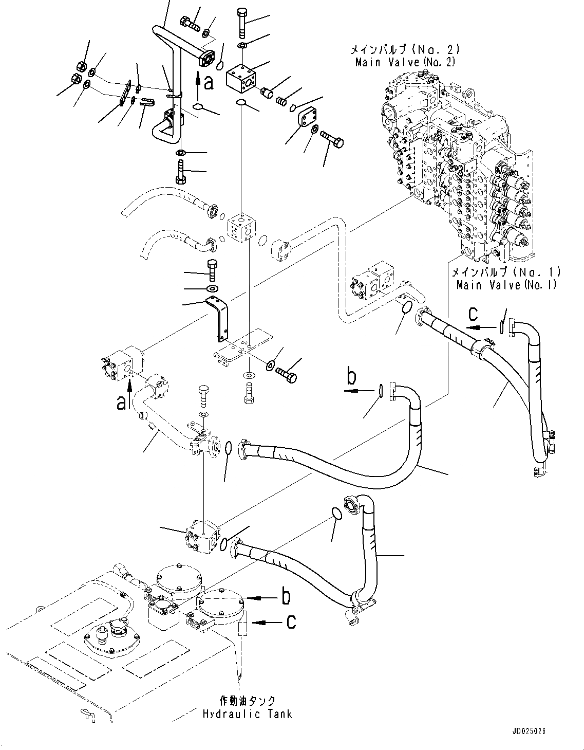
Запчасти Komatsu PC1250-8 ВОЗВРАТ. ТРУБЫ, ПОВОРОТН. ВСАСЫВ. (/) (№8-) ВОЗВРАТ. ТРУБЫ

Схема запчастей Komatsu PC1250-8 - ВОЗВРАТ. ТРУБЫ, ПОВОРОТН. ВСАСЫВ. (/) (№8-) ВОЗВРАТ. ТРУБЫ
22
11
12
16
9
13
6
5
7
14
8
4
21
18
1
17
10
20
19
24
23
24
23
2
3
15
25
27
26
27
26
33
32
33
31
31
29
29
30
28
35
34
FIT
1:1
100%

Артикул

Название

Примечание

Количество

1

21N-62-42350

Tube

2

01010-81275

Bolt

3

01643-31232

Washer

4

07000-B3045

O-ring

5

07372-21240

Bolt

6

01643-51232

Washer

7

07000-B3048

O-ring

7

21N-60-41200

Valve Assembly

8

209-60-52720

Poppet

9

21N-60-32420

Flange

10

Body

11

01010-81455

Bolt

12

01643-31445

Washer, Flat

13

07000-B3048

O-ring

14

07750-04595

Spring

15

07000-B3048

O-ring

16

01011-81205

Bolt

17

01643-31232

Washer

18

21N-62-42430

Bracket

19

07283-54353

Seat

20

07283-34354

Clip, Pipe

21

07283-53444

Seat

22

07283-33450

Clip

23

01643-31032

Washer

24

01597-01009

Nut

25

21N-62-42390

Bracket

26

01010-81250

Bolt

27

175-54-34170

Washer

28

07298-02018

Hose, Flange Type

29

07000-B2060

O-ring

30

07298-02015

Hose, Flange Type

31

07000-B2060

O-ring

32

07298-02025

Hose, Flange Type

33

07000-B2060

O-ring

34

21N-62-31580

Block

35

21N-62-42160

Tube

Выбрано товаров: 36