Запчасти Komatsu PC1600-1 OLSS ТРУБЫ (/) (AGC СПЕЦ-Я.)(№-) ГИДРАВЛИКА

Схема запчастей Komatsu PC1600-1 - OLSS ТРУБЫ (/) (AGC СПЕЦ-Я.)(№-) ГИДРАВЛИКА
FIT
1:1
100%

Артикул

Название

Примечание

Количество

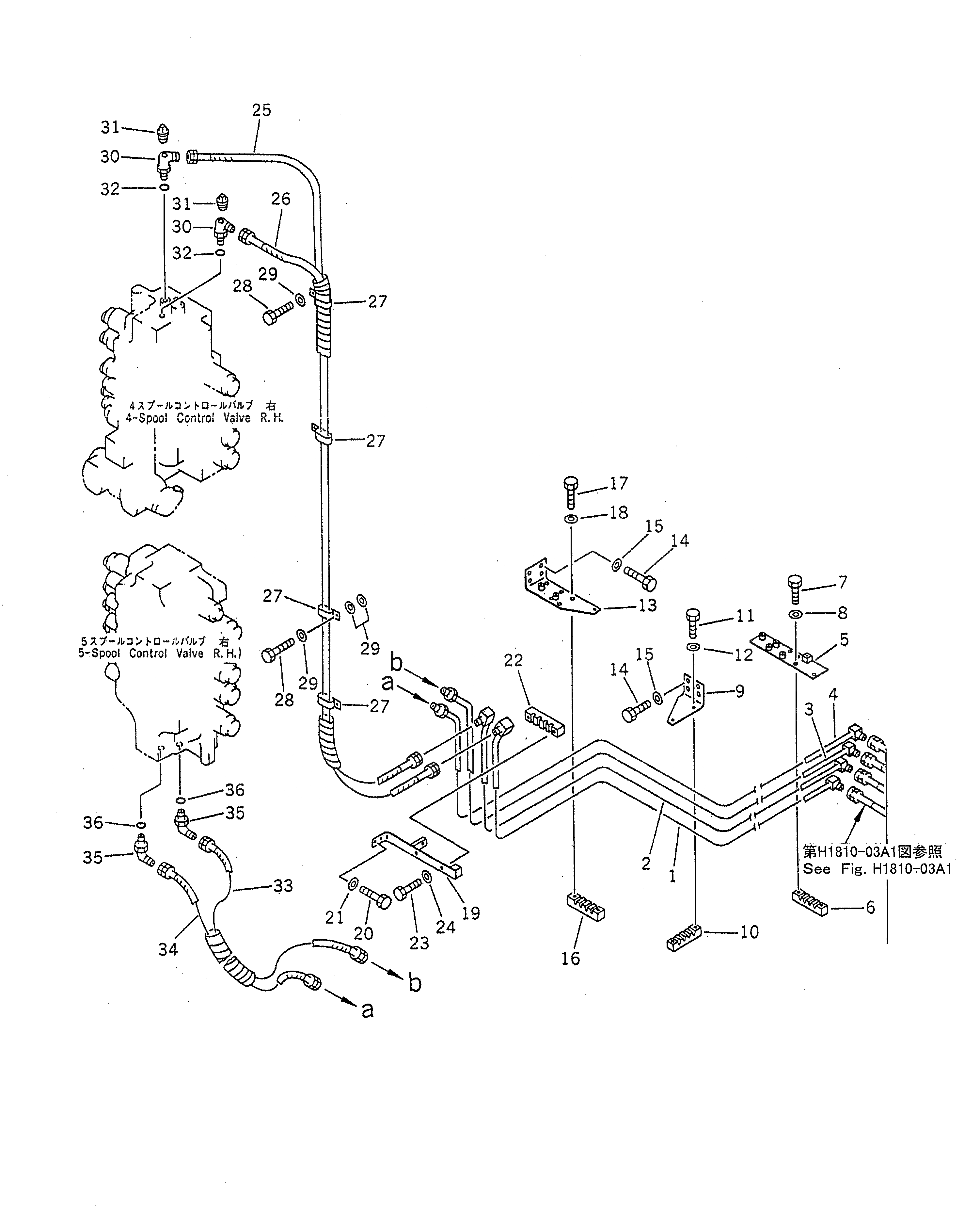
1

21T-62-87350

TUBE

2

21T-62-87360

TUBE

3

21T-62-87370

TUBE

4

21T-62-87380

TUBE

5

21T-62-86491

PLATE

6

21T-62-87250

CLAMP

7

01010-81025

BOLT

8

01643-31032

WASHER

9

21T-62-87440

BRACKET

10

21T-62-87250

CLAMP

11

01010-81025

BOLT

12

01643-31032

WASHER

13

21T-62-86770

BRACKET

14

01010-81230

BOLT

15

01643-31232

WASHER

15A

175-54-34170

WASHER

16

21T-62-87250

CLAMP

17

01010-81025

BOLT

18

01643-31032

WASHER

19

21T-62-86820

BRACKET

20

01010-81230

BOLT

21

01643-31232

WASHER

22

21T-62-87250

CLAMP

23

01010-81025

BOLT

24

01643-31032

WASHER

|$27

21T-62-87940

HOSE ASS'Y

25

07108-20225

HOSE,(BLUE)

26

07108-20225

HOSE,(WHITE)

27

175-06-25160

CLIP

28

01010-81225

BOLT

29

01643-31232

WASHER

30

07235-50210

ELBOW

31

07042-30108

PLUG

32

07002-11423

O-RING

|$36

21T-62-87950

HOSE ASS'Y

33

07108-20207

HOSE,(GREEN)

34

07108-20208

HOSE,(YELLOW)

35

07235-10210

ELBOW

36

07002-11423

O-RING

Выбрано товаров: 39