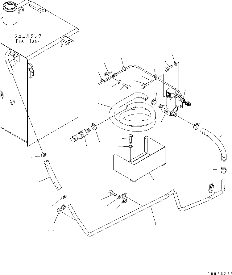
Запчасти Komatsu PC180LC-7-E0 НАСОС АВТОМАТИЧ. ЗАПРАВКИ ТОПЛИВА РАЗНОЕ

Схема запчастей Komatsu PC180LC-7-E0 - НАСОС АВТОМАТИЧ. ЗАПРАВКИ ТОПЛИВА РАЗНОЕ
1
2
3
4
5
6
6
7
7
8
9
9
10
10
11
11
12
13
14
15
15
15
16
17
18
19
20
21
22
22
23
FIT
1:1
100%

Артикул

Название

Примечание

Количество

1

21K-04-K1130

PUMP

|1

206-04-K1111

PUMP,(SEE FIG.Y1040-01H0)

|1

20Y-04-K2051

PUMP,(SEE FIG.Y1040-01H0)

2

20Y-04-K2450

VALVE ASS'Y

3

20Y-04-K2351

HOSE

4

21K-04-K1121

HOSE

5

206-04-K1131

HOSE

6

01010-81225

BOLT

|6

01010-81230

BOLT

7

01643-31232

WASHER

8

21K-04-73150

TUBE

9

07289-00035

CLAMP

10

07289-00035

CLAMP

11

07289-00035

CLAMP

12

20Y-04-38170

BRACKET

13

01010-81025

BOLT

14

01643-31032

WASHER

15

21K-04-72160

CLAMP

16

01010-81240

BOLT

17

01643-31232

WASHER

18

08193-21012

CLIP

19

01010-81225

BOLT

20

01643-31232

WASHER

21

08034-20414

BAND

22

08034-20536

BAND

23

04435-51012

CLIP

Выбрано товаров: 26