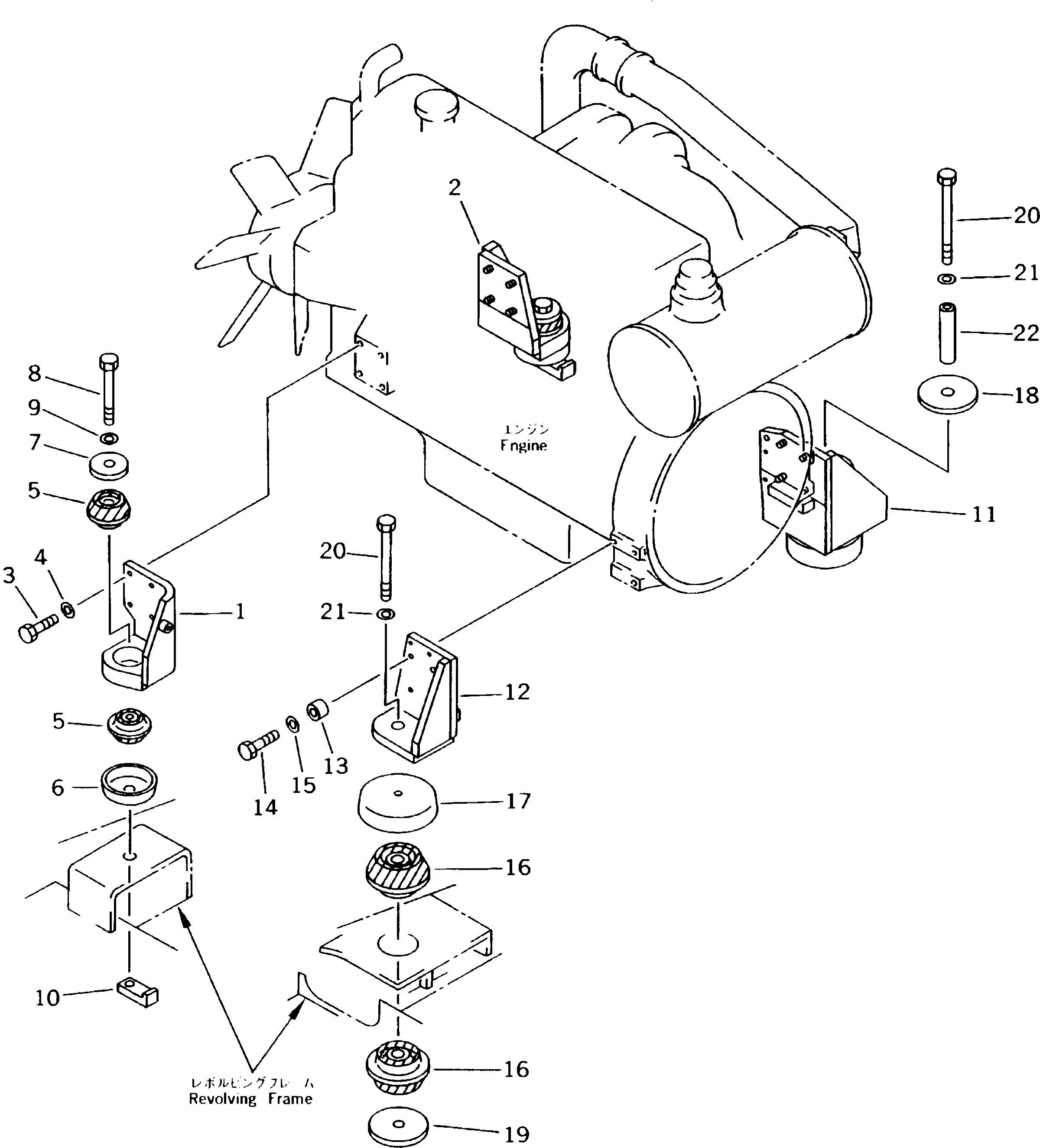
Запчасти Komatsu PC210LC-5K КРЕПЛЕНИЕ ДВИГАТЕЛЯ КОМПОНЕНТЫ ДВИГАТЕЛЯ И ЭЛЕКТРИКА

Схема запчастей Komatsu PC210LC-5K - КРЕПЛЕНИЕ ДВИГАТЕЛЯ КОМПОНЕНТЫ ДВИГАТЕЛЯ И ЭЛЕКТРИКА
FIT
1:1
100%

Артикул

Название

Примечание

Количество

1

206-01-58241

BRACKET

2

206-01-58230

BRACKET

3

01010-51240

BOLT

4

01643-31232

WASHER

5

20Y-01-12210

CUSHION

6

20Y-01-12140

STOPPER

7

20Y-01-11141

WASHER

8

20Y-01-12270

BOLT

9

01643-31645

WASHER

10

20Y-01-12150

NUT

11

206-01-58222

BRACKET

12

206-01-58221

BRACKET

13

6131-22-3750

BOSS

14

01010-51265

BOLT

15

01643-31232

WASHER

16

20Y-01-12221

CUSHION

17

20Y-01-12160

STOPPER

18

20Y-01-12180

WASHER

19

20Y-01-12170

WASHER

20

20Y-01-12280

BOLT

21

01643-31645

WASHER

22

20Y-01-12250

SPACER

Выбрано товаров: 22