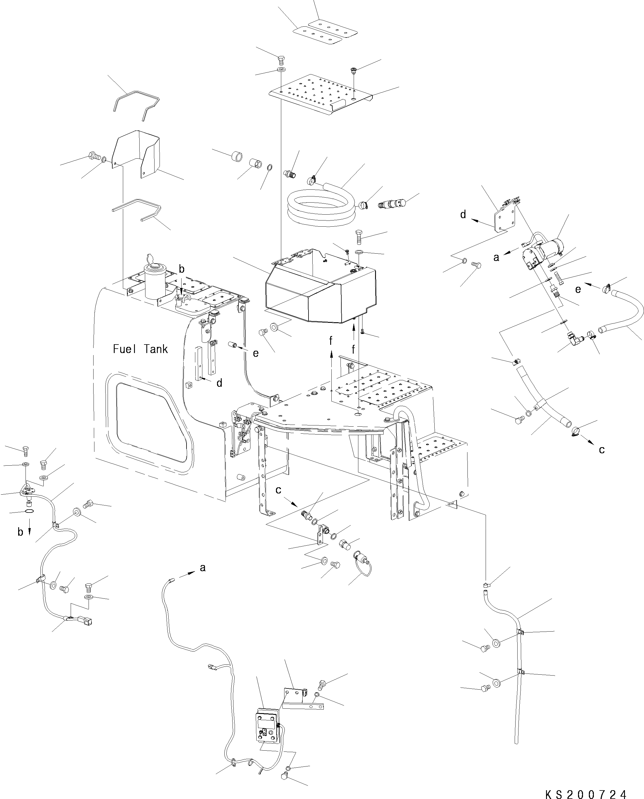
Запчасти Komatsu PC228USLC-8 ЗАПРАВОЧН.LING НАСОС, ДЛЯ СТРАН ЕС ЗАПРАВОЧН.LING НАСОС, ДЛЯ СТРАН ЕС

Схема запчастей Komatsu PC228USLC-8 - ЗАПРАВОЧН.LING НАСОС, ДЛЯ СТРАН ЕС ЗАПРАВОЧН.LING НАСОС, ДЛЯ СТРАН ЕС
8
66
66
55
56
51
53
6
7
9
5
50
45
47
52
46
48
44
48
59
60
54
49
25
27
26
34
54
58
57
28
29
31
30
36
35
36
32
34
33
20
24
24
22
21
23
40
42
42
41
62
12
13
14
11
15
16
10
15
16
19
14
18
18
17
17
19
4
2
3
1
67
68
69
39
38
43
64
65
65
64
63
63
61
37
FIT
1:1
100%

Артикул

Название

Примечание

Количество

1

22U-04-K1110

Control Box Assґy

2

01010-81225

Bolt

3

01643-31232

Washer

4

08034-20536

Band

5

22U-04-31220

Cover

6

01010-81025

Bolt

7

01643-31032

Washer

8

203-04-11390

Seal

9

203-04-11360

Sheet

10

20Y-04-K3081

Switch Assґy

11

07000-13032

O-Ring

12

01010-80616

Bolt

13

01643-30623

Washer

14

04434-51012

Clip

15

01010-81220

Bolt

16

01643-31232

Washer

17

04435-51012

Clip

18

01010-81220

Bolt

19

01643-31232

Washer

20

113-899-7950

Clip

21

01010-81230

Bolt

22

01643-31232

Washer

23

22U-04-38160

Hose

24

07289-00035

Clamp

25

22U-04-38141

Bracket

26

01010-81025

Bolt

27

01643-31032

Washer

28

22B-04-K1180

Refuelling Pump

29

22B-04-21460

Collar

30

01010-81040

Bolt

31

01643-31032

Washer

32

22B-04-K1130

Nipple

33

22B-04-21420

Elbow

34

205-04-K1370

Washer

35

22U-04-38151

Hose

36

07289-00035

Clamp

37

22U-04-38180

Bracket

38

01010-81225

Bolt

39

01643-31232

Washer

40

22B-04-K1130

Nipple

41

22B-04-K1140

Coupler

42

205-04-K1370

Washer

43

22B-04-K1160

Plug

44

20Y-04-K2351

Hose

45

22B-04-K1150

Coupler

46

22B-04-K1130

Nipple

47

205-04-K1370

Washer

48

07289-00035

Clamp

49

20Y-04-K2450

Foot Valve Assґy

50

22B-04-K1170

Plug

|$51

22U-04-38121

Case Assґy

51

22B-46-24361

Lock Assґy

52

22U-04-38131

Case

53

22U-04-38220

Cover

|$55

22U-04-38230

Bracket

|$56

22U-04-38240

Seal

54

01023-10408

Screw

55

01010-81020

Bolt

56

01643-31032

Washer

57

01010-81025

Bolt

58

01643-31032

Washer

59

01010-81240

Bolt

60

01643-31232

Washer

61

07270-21295

Hose

62

07285-00155

Clamp

63

04434-51612

Clip

64

01010-81220

Bolt

65

01643-31232

Washer

66

208-00-76140

Plate

67

22U-04-38191

Bracket

68

01010-81230

Bolt

69

01643-31232

Washer

Выбрано товаров: 72