Запчасти Komatsu PC240LC-3K МОРОЗОУСТОЙЧИВ. СПЕЦ-Я (A) СПЕЦ-ЯIFICATIONS (/) ОПЦИОННЫЕ КОМПОНЕНТЫ

Схема запчастей Komatsu PC240LC-3K - МОРОЗОУСТОЙЧИВ. СПЕЦ-Я (A) СПЕЦ-ЯIFICATIONS (/) ОПЦИОННЫЕ КОМПОНЕНТЫ
FIT
1:1
100%

Артикул

Название

Примечание

Количество

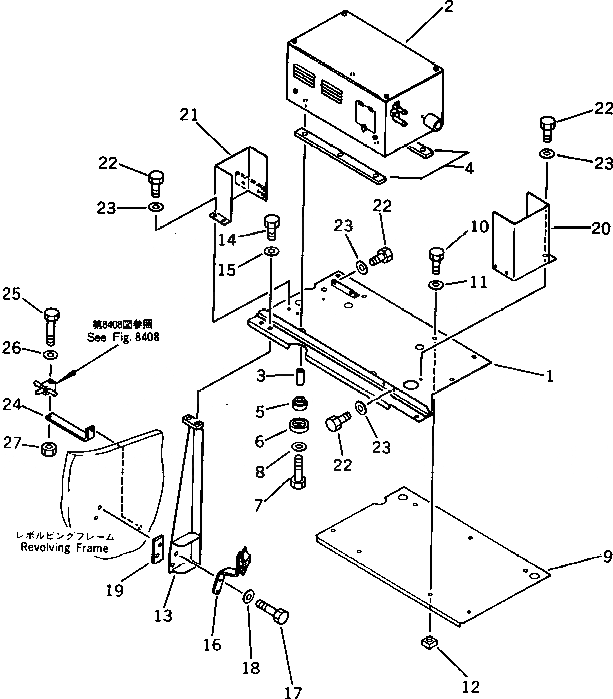
1

205-54-76550

COVER

2

207-977-1200

PRE HEATER ASS'Y

3

195-01-16140

SPACER

4

154-01-15120

CUSHION

5

195-01-16160

CUSHION

6

195-01-16130

COVER

7

01010-51055

BOLT

8

01643-31032

WASHER

9

205-54-76580

COVER

10

01010-51230

BOLT

11

01643-31232

WASHER

12

154-54-23270

SEAT

13

205-54-76540

BRACKET

14

01010-51230

BOLT

15

01643-31232

WASHER

16

205-62-72260

BRACKET

17

01010-51245

BOLT

18

01643-31232

WASHER

19

205-54-76590

PLATE

20

205-54-76560

COVER

21

205-54-76570

COVER

22

01010-51020

BOLT

23

01643-31032

WASHER

24

205-04-71130

BRACKET

25

01010-51050

BOLT

26

01643-31032

WASHER

27

01580-11008

NUT

Выбрано товаров: 27