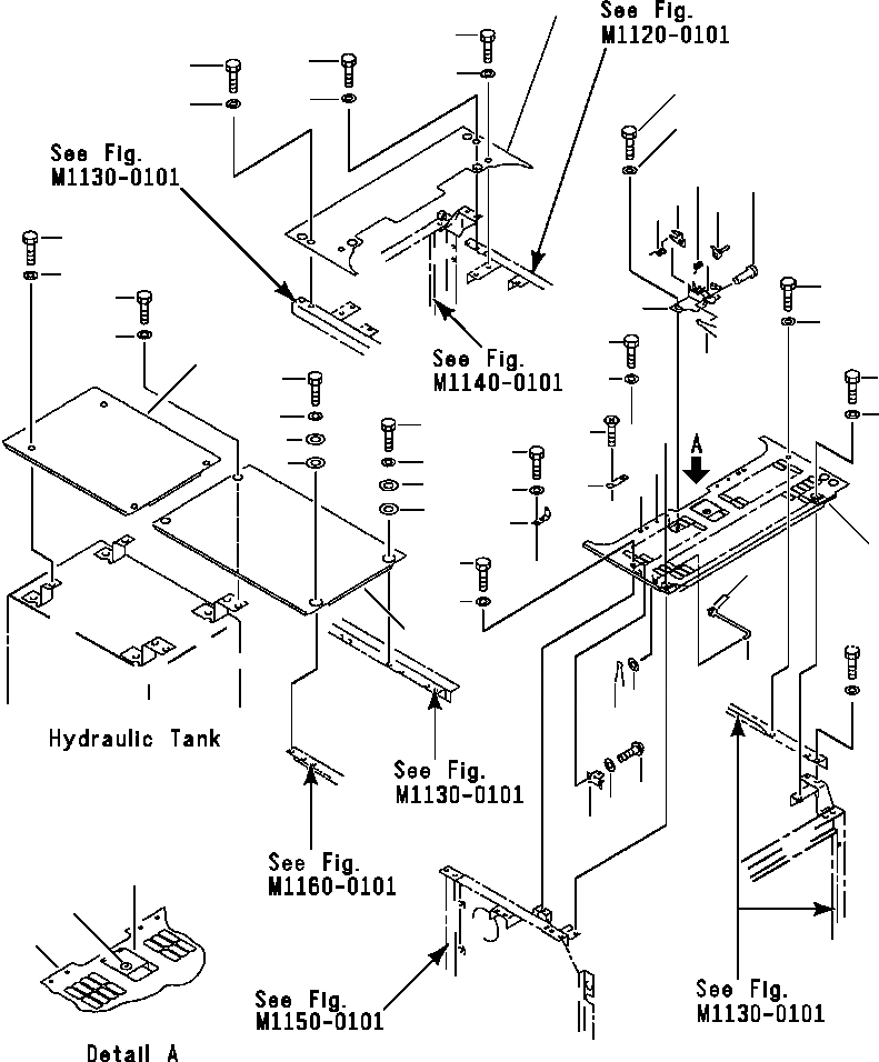
Запчасти Komatsu PC250LC-6L FIG NO. M- КРЫШКА(КАБИНА - ВЕРХН.) ЧАСТИ КОРПУСА

Схема запчастей Komatsu PC250LC-6L - FIG NO. M- КРЫШКА(КАБИНА - ВЕРХН.) ЧАСТИ КОРПУСА
8
9
34
34
34
35
20
35
35
21
30
16
18
15
13
17
37
38
39
2
14
40
3
39
36
19
39
4
40
40
5
4
26
6
23
5
7
6
25
24
7
22
10
39
28
40
1
27
29
32
33
31
11
12
FIT
1:1
100%

Артикул

Название

Примечание

Количество

1

20Y-54-27453

COVER

2

01010-51230

BOLT

3

175-54-34170

WASHER

4

01010-51230

BOLT

5

01643-31232

WASHER

6

20Y-54-19930

COLLAR

7

20Y-54-19920

PLATE

8

20Y-54-29450

COVER

9

20Y-54-29432

COVER

10

20Y-54-27462

HINGE

11

20Y-54-27531

LOCK ASSEMBLY

12

20Y-54-27540

LOCK

13

20Y-54-27511

PLATE

14

20Y-54-27522

BRACKET

15

21K-54-26340

LEVER

16

21K-54-26351

SPRING

17

21K-54-26360

SPRING

18

04205-11038

PIN

19

04050-13020

PIN

20

01010-51025

BOLT

21

01643-31032

WASHER

22

20Y-54-27182

BRACKET

23

01010-51025

BOLT

24

01643-31032

WASHER

25

205-54-68440

PLATE

26

01224-40616

SCREW

27

20Y-54-27351

BAR

28

01643-31032

WASHER

29

04050-13018

PIN

30

01643-31032

WASHER

31

20B-54-12210

SPRING

32

01220-40408

SCREW

33

01641-20405

WASHER

34

01010-51230

BOLT

35

01643-31232

WASHER

36

20Y-54-27443

COVER

37

01010-51230

BOLT

38

175-54-34170

WASHER

39

01010-51230

BOLT

40

01643-31232

WASHER

Выбрано товаров: 40