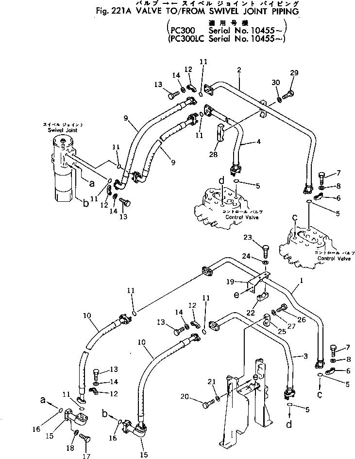
Запчасти Komatsu PC300-1 КЛАПАН TO/FROM ПОВОРОТНОЕ СОЕДИНЕНИЕ ТРУБЫ(№-) ХОД И КОНЕЧНАЯ ПЕРЕДАЧА

Схема запчастей Komatsu PC300-1 - КЛАПАН TO/FROM ПОВОРОТНОЕ СОЕДИНЕНИЕ ТРУБЫ(№-) ХОД И КОНЕЧНАЯ ПЕРЕДАЧА
FIT
1:1
100%

Артикул

Название

Примечание

Количество

1

207-62-13514

TUBE

2

207-62-13522

TUBE

3

207-62-13533

TUBE

4

207-62-13542

TUBE

5

07000-13032

O-RING

6

07371-21049

FLANGE,SPLIT

7

07372-01035

BOLT

8

01643-51032

WASHER

9

07126-01009

HOSE

10

07127-01007

HOSE

11

07000-13032

O-RING

12

07371-21049

FLANGE,SPLIT

13

07374-01035

BOLT

14

01643-51032

WASHER

15

207-62-13561

TUBE

16

07000-13035

O-RING

17

07372-01045

BOLT

18

01643-51032

WASHER

19

207-62-14550

BRACKET

20

01010-31230

BOLT

21

01643-31232

WASHER

22

207-62-14580

CLAMP

23

01010-31255

BOLT

24

01643-31232

WASHER

25

207-62-14570

CLAMP

26

01010-31245

BOLT

27

01643-31232

WASHER

28

207-62-14490

CLAMP

29

01010-31270

BOLT

30

01643-31232

WASHER

Выбрано товаров: 30