Запчасти Komatsu PC400-5D АККУМУЛЯТОР (ЖИДКОСТН. ТИПА) КОМПОНЕНТЫ ДВИГАТЕЛЯ И ЭЛЕКТРИКА

Схема запчастей Komatsu PC400-5D - АККУМУЛЯТОР (ЖИДКОСТН. ТИПА) КОМПОНЕНТЫ ДВИГАТЕЛЯ И ЭЛЕКТРИКА
FIT
1:1
100%

Артикул

Название

Примечание

Количество

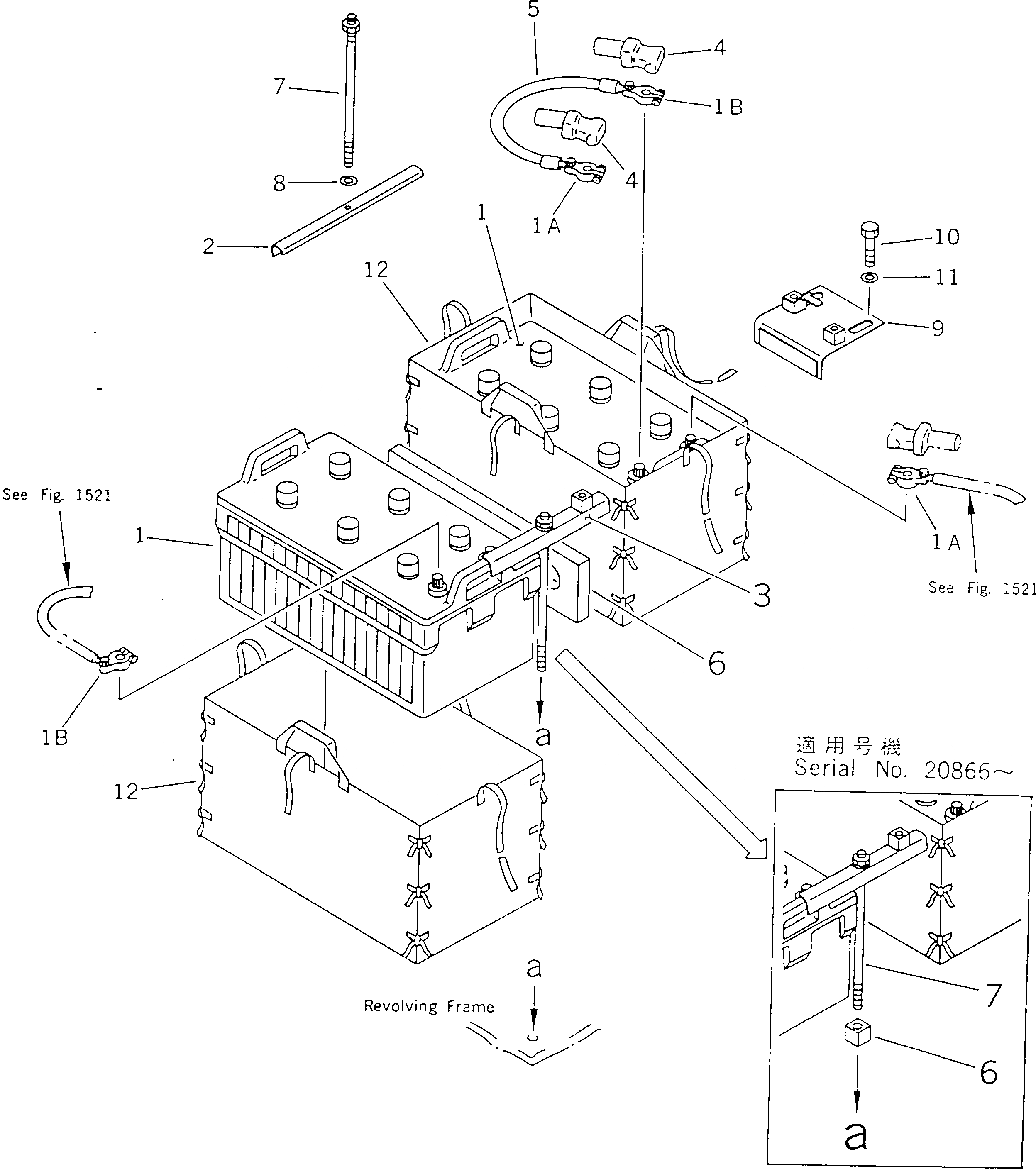
1

208-06-38210

BATTERY, 12V 220AH

1A

08000-00000

TERMINAL, (+)

1B

08000-00001

TERMINAL, (-)

2

205-06-51380

CLAMP

3

207-06-51470

CLAMP

4

08038-22511

CAP

5

08028-55011

CABLE

6

207-06-51461

BLOCK

6

207-06-51460

SEAT

7

207-06-11370

BOLT

8

01643-31232

WASHER

9

207-06-51170

BRACKET

10

01010-51225

BOLT

11

175-54-34170

WASHER

12

154-06-35430

BAG

Выбрано товаров: 0