Запчасти Komatsu PC400LC-6Z ПРЕДПУСКОВ. ПОДОГРЕВ (Э/ПРОВОДКА)(№9-) РАЗНОЕ

Схема запчастей Komatsu PC400LC-6Z - ПРЕДПУСКОВ. ПОДОГРЕВ (Э/ПРОВОДКА)(№9-) РАЗНОЕ
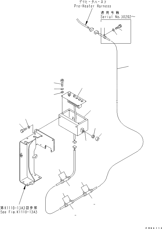
1
2
2
2
3
3
3
4
5
6
7
8
9
10
11
12
13
14
15
16
FIT
1:1
100%

Артикул

Название

Примечание

Количество

1

208-06-61370

WIRING HARNESS

2

205-62-72140

COVER

3

08034-00519

BAND

4

208-06-19371

PANEL

5

205-06-62170

BOLT

6

205-06-62180

WASHER

7

205-06-62190

WASHER

8

195-06-25250

SWITCH

9

7808-19-1920

NUT

10

205-06-64440

CAP

11

208-06-51480

BRACKET

12

01010-81020

BOLT

12

01010-51020

BOLT

13

01643-31032

WASHER

14

04434-51312

CLIP

14

04435-51912

CLIP

15

01010-81225

BOLT

16

01643-31232

WASHER

Выбрано товаров: 18