Запчасти Komatsu PC60U-5 ГИДРАВЛ МАСЛ. И ТОПЛИВН. БАК. (/) ГИДРАВЛИКА

Схема запчастей Komatsu PC60U-5 - ГИДРАВЛ МАСЛ. И ТОПЛИВН. БАК. (/) ГИДРАВЛИКА
FIT
1:1
100%

Артикул

Название

Примечание

Количество

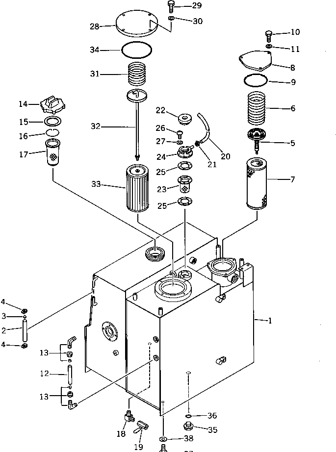
|1

20X-60-00021

TANK ASS'Y

|1

20X-60-00020

TANK ASS'Y

1

20X-60-22111

TANK

2

203-60-42180

TUBE

3

201-04-21160

BALL,FLOAT

4

07281-00197

CLAMP

5

125-62-21150

VALVE ASS'Y

6

20X-60-22140

SPRING

7

154-60-12170

ELEMENT

8

20X-60-22150

COVER

9

07000-02135

O-RING

10

01010-51025

BOLT

11

01643-31032

WASHER

12

203-60-31160

TUBE

13

203-60-31100

ELBOW ASS'Y

14

07050-20900

CAP

15

07050-20902

GASKET

16

07057-03266

RING,SNAP

17

07056-16415

STRAINER

18

20D-68-11670

ELBOW

19

07700-40240

VALVE

20

203-60-12170

TUBE

21

07280-01110

CLAMP

22

201-60-12190

CAP ASS'Y

23

205-60-51480

SCREEN

24

201-60-12171

FILLER

25

205-60-51460

GASKET

26

01220-40516

SCREW

27

01601-20513

WASHER,SPRING

28

20X-60-22130

COVER

29

01010-51025

BOLT

30

01643-31032

WASHER

31

125-62-21170

SPRING

32

20X-60-22120

ROD

33

203-60-21141

STRAINER

34

07000-02135

O-RING

35

07044-12412

PLUG

36

07002-02434

O-RING

37

01010-51230

BOLT

38

01643-31232

WASHER

Выбрано товаров: 40