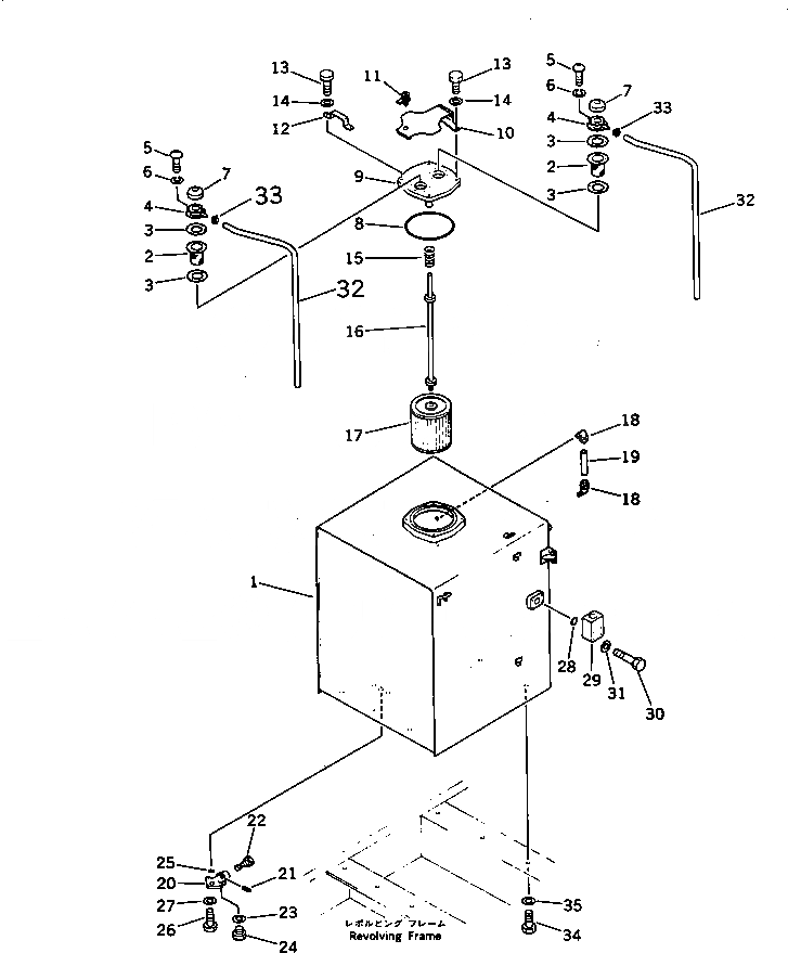
Запчасти Komatsu PC650SE-3 ГИДР. БАК. (ДЛЯ АНТИВАНДАЛЬН.)(№-8) УПРАВЛ-Е РАБОЧИМ ОБОРУДОВАНИЕМ

Схема запчастей Komatsu PC650SE-3 - ГИДР. БАК. (ДЛЯ АНТИВАНДАЛЬН.)(№-8) УПРАВЛ-Е РАБОЧИМ ОБОРУДОВАНИЕМ
FIT
1:1
100%

Артикул

Название

Примечание

Количество

|$0

209-60-00071

HYDRAULIC TANK ASS'Y

1

209-60-51111

TANK

2

205-60-51480

SCREEN

3

205-60-51460

GASKET

4

201-60-12171

FILLER NECK

5

01220-40516

SCREW

6

01601-20513

WASHER,SPRING

7

201-60-12190

CAP ASS'Y

8

07000-05230

O-RING

9

209-60-51131

COVER

G-1

209-54-X4300

VANDALISM GROUP

10

209-60-51141

COVER

11

205-60-71220

LOCK ASS'Y

12

209-60-51150

BRACKET

13

01010-51235

BOLT

14

01643-31232

WASHER

15

12R-60-11230

SPRING

16

209-60-11131

SUPPORT

17

209-60-51120

STRAINER

18

203-60-31100

ELBOW ASS'Y

19

203-60-31160

TUBE

|$23

155-60-12500

VALVE ASS'Y

20

155-60-12510

BODY

21

04025-00532

PIN

22

155-60-12520

VALVE

23

07005-02416

GASKET

24

07040-12412

PLUG

25

07000-03025

O-RING

26

01010-51025

BOLT

27

01643-31032

WASHER

28

07000-02055

O-RING

29

600-815-3210

CASE

30

01010-51075

BOLT

31

01643-31032

WASHER

32

207-60-11350

TUBE

33

07280-01110

CLAMP

34

01010-52045

BOLT

35

01643-32060

WASHER

Выбрано товаров: 38