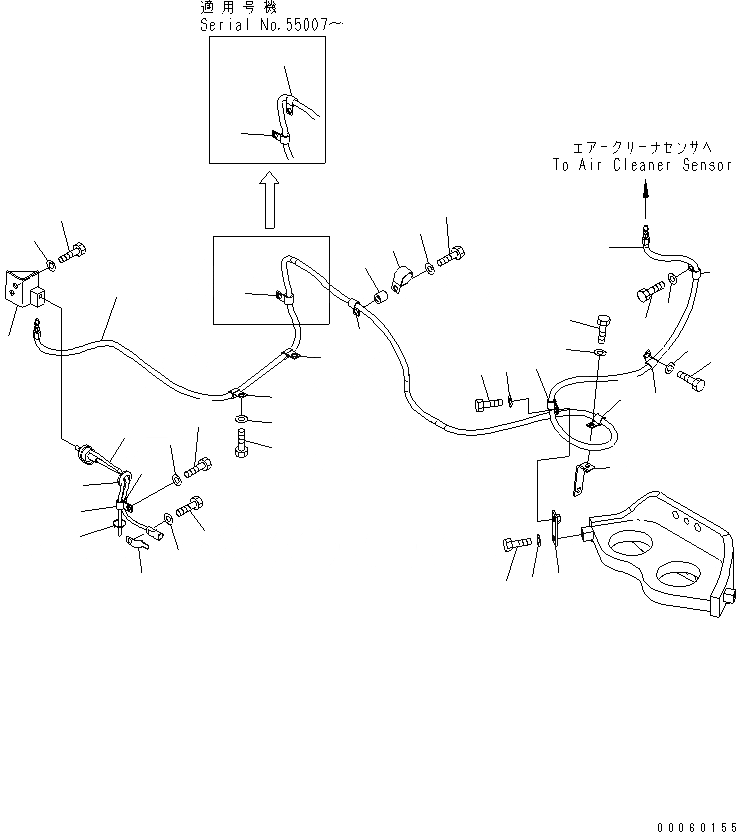
Запчасти Komatsu PC850-8 КРЕПЛЕНИЕ ДВИГАТЕЛЯ (ДАТЧИК ВОЗДУхООЧИСТИТЕЛЯ)(№-) КОМПОНЕНТЫ ДВИГАТЕЛЯ

Схема запчастей Komatsu PC850-8 - КРЕПЛЕНИЕ ДВИГАТЕЛЯ (ДАТЧИК ВОЗДУхООЧИСТИТЕЛЯ)(№-) КОМПОНЕНТЫ ДВИГАТЕЛЯ
1
1
2
2
2
2
2
2
2
2
2
3
3
3
4
4
4
5
5
6
6
7
8
9
10
11
12
13
14
15
16
17
18
19
20
21
21
22
23
24
25
26
27
FIT
1:1
100%

Артикул

Название

Примечание

Количество

1

209-01-41460

HOSE

2

04434-51412

CLIP

2

04434-51412

CLIP

3

01010-81225

BOLT

3

01010-81225

BOLT

4

01643-31232

WASHER

4

01643-31232

WASHER

5

01010-81020

BOLT

6

01643-31032

WASHER

7

209-04-77140

PLATE

8

195-06-41930

BRACKET

9

01010-81225

BOLT

10

01643-31232

WASHER

11

04434-51410

CLIP

12

04434-53412

CLIP

13

195-33-11220

SPACER

14

01010-81250

BOLT

15

01643-31232

WASHER

16

209-01-77290

BRACKET

17

01010-81230

BOLT

18

01643-31232

WASHER

19

7861-93-1420

SENSOR

20

08037-02512

GROMMET

21

04434-51012

CLIP

22

01010-81225

BOLT

23

01643-31232

WASHER

24

08193-20012

CLIP

25

01010-81225

BOLT

26

01643-31232

WASHER

27

08034-20536

BAND

Выбрано товаров: 30