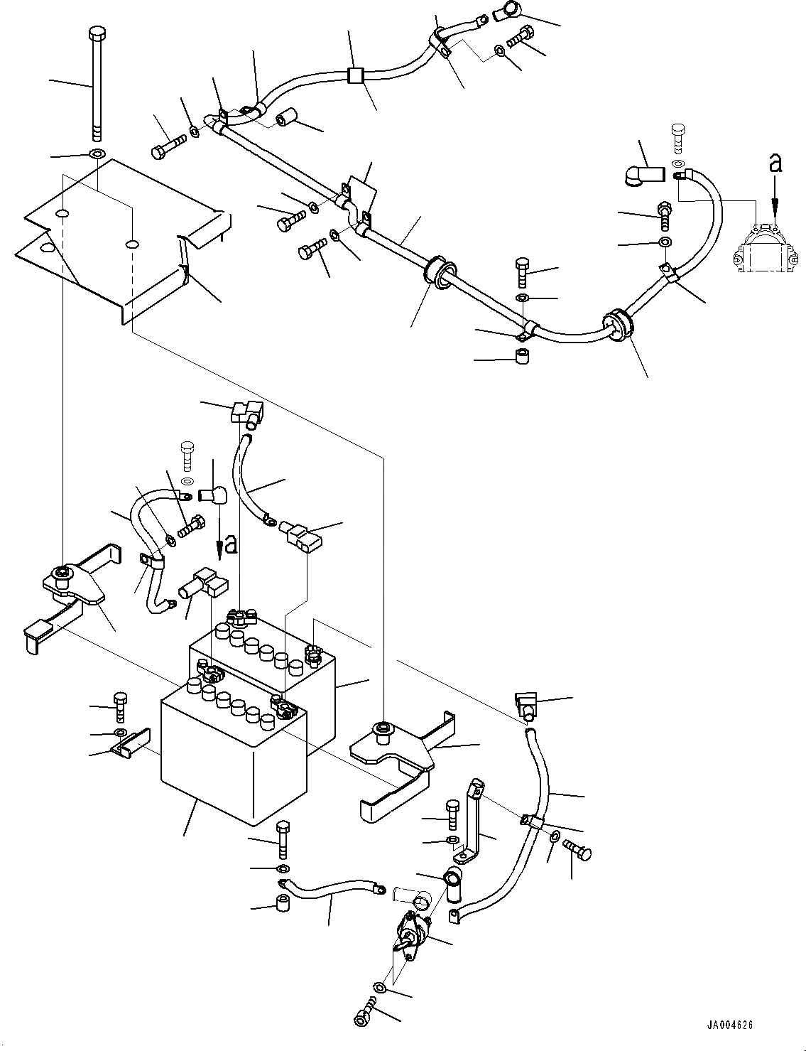
Запчасти Komatsu PC88MR-8 АККУМУЛЯТОР, (№8-) АККУМУЛЯТОР, С АККУМУЛЯТОР DISCONNECT ПЕРЕКЛЮЧАТЕЛЬ

Схема запчастей Komatsu PC88MR-8 - АККУМУЛЯТОР, (№8-) АККУМУЛЯТОР, С АККУМУЛЯТОР DISCONNECT ПЕРЕКЛЮЧАТЕЛЬ
52
53
51
46
45
44
43
42
47
49
48
50
10
13
12
11
1
7
9
8
3
20
18
17
22
21
19
16
14
15
1
2
40
41
34
26
31
30
29
23
36
40
41
37
38
36
36
32
33
39
32
33
41
40
25
24
27
28
26
35
6
5
4
FIT
1:1
100%

Артикул

Название

Примечание

Количество

1

08001-2080D

Battery, Wet, 80D26L

1

08000-00000

Terminal, (+)

1

08000-00001

Terminal, (-)

2

22P-06-11122

Bracket

3

22P-06-11550

Bracket

4

22B-06-21450

Bolt

5

419-43-17920

Washer

6

22P-06-11131

Sheet

7

22P-06-11820

Plate

8

01010-81225

Bolt

9

01643-31232

Washer

10

08028-58030

Cable, Ground

11

01010-81045

Bolt

12

01643-31032

Washer

13

195-33-11220

Spacer

14

22P-06-11680

Cable

15

08038-42009

Cap, Terminal

16

20U-06-21680

Cover, Terminal

17

08028-GH050

Cable, Ground

18

14X-06-12280

Cover

19

08038-04030

Cap, Terminal

20

04434-51712

Clip

21

01010-81220

Bolt

22

01643-31232

Washer

23

22P-06-11141

Cable

24

08038-00035

Cap, Terminal

25

08038-04030

Cap, Terminal

26

04434-51712

Clip

27

01010-81220

Bolt

28

01643-31232

Washer

29

01010-81245

Bolt

30

01643-31232

Washer

31

20Y-01-21260

Spacer

32

04434-52512

Clip

33

07095-20318

Cushion

34

201-06-61370

Grommet

35

22P-06-11540

Grommet

36

04434-51712

Clip

37

01010-81260

Bolt

38

01643-31232

Washer

39

20Y-03-11220

Collar

40

01010-81220

Bolt

41

01643-31232

Washer

42

08038-22009

Cap, Terminal

43

22P-06-12340

Cable

44

04434-51712

Clip

45

01010-81225

Bolt

46

01643-31232

Washer

47

22P-06-12330

Bracket

48

01010-81025

Bolt

49

01643-31032

Washer

50

08038-00035

Cap, Terminal

51

08068-00001

Switch, Battery

52

01252-60825

Bolt, Hexagon Socket Head

53

01643-30823

Washer

Выбрано товаров: 55