Запчасти Komatsu GD37-6H ЭЛЕКТРОПРОВОДКА DIAGRAM(№-9) КОМПОНЕНТЫ ДВИГАТЕЛЯ И ЭЛЕКТРИКА

Схема запчастей Komatsu GD37-6H - ЭЛЕКТРОПРОВОДКА DIAGRAM(№-9) КОМПОНЕНТЫ ДВИГАТЕЛЯ И ЭЛЕКТРИКА
FIT
1:1
100%

Артикул

Название

Примечание

Количество

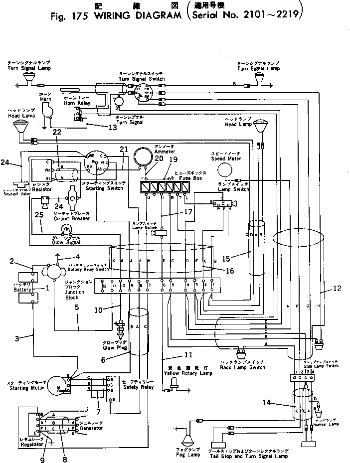
1

232-06-11121

CABLE

SN: 2101-@

1шт.

2

232-06-11112

CABLE

SN: 2101-@

1шт.

3

232-06-11143

CABLE

SN: 2101-@

1шт.

4

232-06-11331

CABLE

SN: 2101-@

1шт.

5

232-06-11132

HARNESS

SN: 2101-@

1шт.

6

232-06-11263

HARNESS

SN: 2101-@

1шт.

7

232-06-11273

HARNESS

SN: 2101-@

1шт.

8

232-801-1582

WIRE HARNESS

SN: 2101-@

1шт.

9

232-801-2490

CABLE

SN: 2101-@

1шт.

10

232-801-1640

CABLE

SN: 2101-@

1шт.

11

232-06-11232

CABLE

SN: 2101-@

1шт.

12

232-801-1532

WIRE HARNESS

SN: 2101-@

1шт.

13

232-06-11392

CABLE

SN: 2101-@

1шт.

14

232-06-11173

HARNESS

SN: 2101-@

1шт.

15

232-06-11352

HARNESS

SN: 2101-2219

1шт.

16

232-06-11192

HARNESS

SN: 2101-2219

1шт.

17

232-06-11282

HARNESS

SN: 2101-@

1шт.

18

232-06-11343

HARNESS

SN: 2101-@

1шт.

19

232-06-11321

CABLE

SN: 2101-@

1шт.

20

232-06-11292

HARNESS

SN: 2101-@

1шт.

21

232-06-11242

CABLE

SN: 2101-@

1шт.

22

232-801-1541

WIRE HARNESS

SN: 2101-@

1шт.

23

232-801-1650

CABLE

SN: 2101-@

1шт.

24

232-801-1560

CABLE

SN: 2101-@

1шт.

25

232-801-1570

CABLE

SN: 2101-@

1шт.

26

232-801-1550

CABLE

SN: 2101-@

1шт.

Выбрано товаров: 26