Запчасти Komatsu GD555-3A ГИДРОЛИНИЯ ТРАНСМИССИИ (бЛОК. ДИФФЕРЕНЦИАЛА ТИП) (ДЛЯ ТОПЛИВН.¤ GROUND УРОВЕНЬ ПОДАЮЩ. СИСТЕМА)(№-) ТРАНСМИССИЯ

Схема запчастей Komatsu GD555-3A - ГИДРОЛИНИЯ ТРАНСМИССИИ (бЛОК. ДИФФЕРЕНЦИАЛА ТИП) (ДЛЯ ТОПЛИВН.¤ GROUND УРОВЕНЬ ПОДАЮЩ. СИСТЕМА)(№-) ТРАНСМИССИЯ
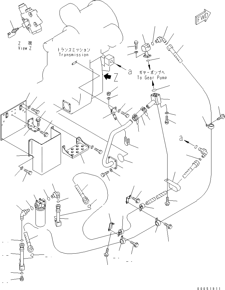
1
2
3
4
5
6
7
8
9
10
11
12
12
13
14
15
16
17
18
19
20
21
22
23
23
24
24
25
26
27
27
28
28
28
29
29
29
30
31
32
33
33
34
34
35
35
36
37
38
39
40
41
41
42
42
43
44
45
46
47
48
49
50
51
52
53
FIT
1:1
100%

Артикул

Название

Примечание

Количество

1

23B-16-31211

TUBE

SN: 10001-UP

1шт.

2

01010-81235

BOLT

SN: 10001-UP

4шт.

3

01643-31232

WASHER

SN: 10001-UP

4шт.

4

07000-12100

O-RING

SN: 10001-UP

1шт.

5

23B-16-31512

BRACKET

SN: 10001-UP

1шт.

6

01010-81025

BOLT

SN: 10001-UP

2шт.

7

01643-31032

WASHER

SN: 10001-UP

2шт.

8

07283-34346

CLIP

SN: 10001-UP

1шт.

9

01597-01009

NUT

SN: 10001-UP

2шт.

10

01643-31032

WASHER

SN: 10001-UP

2шт.

11

07260-04120

HOSE

SN: 10001-UP

1шт.

12

07281-00609

CLAMP

SN: 10001-11376

4шт.

13

23B-16-31411

TUBE

SN: 10001-UP

1шт.

14

01011-81220

BOLT

SN: 10001-UP

4шт.

15

01643-51232

WASHER

SN: 10001-UP

4шт.

16

07000-13042

O-RING

SN: 10001-UP

1шт.

17

23B-16-31321

TUBE

SN: 10001-UP

1шт.

18

01010-80830

BOLT

SN: 10001-UP

4шт.

19

01643-30823

WASHER

SN: 10001-UP

4шт.

20

07000-13028

O-RING

SN: 10001-UP

1шт.

21

21W-62-42640

ELBOW

SN: 10001-UP

1шт.

22

07002-13334

O-RING

SN: 10001-UP

1шт.

23

23B-16-41120

HOSE, 2250MM

SN: 10001-UP

1шт.

24

23B-60-33240

O-RING

SN: 10001-UP

2шт.

25

23B-16-41130

BRACKET

SN: 11001-UP

1шт.

26

23B-16-41140

BRACKET

SN: 11001-UP

1шт.

27

01435-01020

BOLT

SN: 11001-UP

2шт.

28

281-01-13180

CLIP

SN: 10001-UP

3шт.

29

01435-01020

BOLT

SN: 10001-UP

3шт.

30

07040-11007

PLUG

SN: 10001-UP

1шт.

31

07002-11023

O-RING

SN: 10001-UP

1шт.

32

23B-16-41160

TUBE

SN: 10001-UP

1шт.

33

21W-62-42640

ELBOW

SN: 10001-UP

2шт.

34

23B-60-33240

O-RING

SN: 10001-UP

2шт.

35

07002-13334

O-RING

SN: 10001-UP

2шт.

36

23B-16-41150

TUBE

SN: 10001-UP

1шт.

37

23B-16-41190

BRACKET

SN: 11001-UP

1шт.

38

01435-01025

BOLT

SN: 10001-UP

4шт.

39

01435-01020

BOLT

SN: 11001-UP

4шт.

40

23B-16-41110

HOSE, 1100MM

SN: 10001-UP

1шт.

41

23B-60-33240

O-RING

SN: 10001-UP

2шт.

42

281-01-13180

CLIP

SN: 10001-UP

2шт.

43

196-911-3310

CLIP

SN: 10001-UP

1шт.

44

01435-01020

BOLT

SN: 10001-UP

1шт.

45

799-101-5160

NIPPLE

SN: 10001-UP

2шт.

46

23B-16-41171

BRACKET

SN: 11001-UP

1шт.

47

01010-81230

BOLT

SN: 11001-UP

4шт.

48

01643-31232

WASHER

SN: 11001-UP

4шт.

49

23B-16-41180

COVER

SN: 11001-UP

1шт.

50

01010-81016

BOLT

SN: 11001-UP

4шт.

51

01643-31032

WASHER

SN: 11001-UP

4шт.

52

23B-54-41420

COVER

SN: 11001-UP

1шт.

53

714-07-28702

FILTER ASS'Y

SN: 10001-UP

1шт.

53

714-07-28712

CARTRIDGE

SN: 10001-UP

1шт.

Выбрано товаров: 54