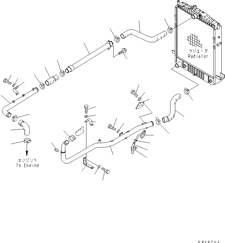
Запчасти Komatsu GD675-3 СИСТЕМА ТРУБ РАДИАТОРА (РАДИАТОР СЕРДЦЕВИНА¤ 7X8)(№-) СИСТЕМА ОХЛАЖДЕНИЯ

Схема запчастей Komatsu GD675-3 - СИСТЕМА ТРУБ РАДИАТОРА (РАДИАТОР СЕРДЦЕВИНА¤ 7X8)(№-) СИСТЕМА ОХЛАЖДЕНИЯ
1
2
2
3
4
5
6
7
8
8
9
10
11
12
12
13
14
14
15
16
17
18
19
20
21
22
23
24
25
26
27
28
29
30
31
32
FIT
1:1
100%

Артикул

Название

Примечание

Количество

1

23B-03-31612

HOSE

SN: 50001-@

1шт.

2

07289-00070

CLAMP

SN: 50001-@

2шт.

3

23B-03-31712

TUBE

SN: 50001-@

1шт.

4

07282-16114

CLAMP

SN: 50001-@

1шт.

5

01010-81230

BOLT

SN: 50001-@

2шт.

6

01643-31232

WASHER

SN: 50001-@

2шт.

7

23B-03-31621

HOSE

SN: 50001-@

1шт.

8

07289-00070

CLAMP

SN: 50001-@

2шт.

9

23B-03-31781

TUBE

SN: 50001-@

1шт.

10

01435-01016

BOLT

SN: 50001-@

2шт.

11

23B-03-31632

HOSE

SN: 50001-@

1шт.

12

07289-00070

CLAMP

SN: 50001-@

2шт.

13

23B-03-31642

HOSE

SN: 50001-@

1шт.

14

07289-00070

CLAMP

SN: 50001-@

2шт.

15

23B-03-31724

TUBE

SN: 50001-50001

1шт.

16

07289-00055

CLAMP

SN: 50001-@

1шт.

17

07042-70108

PLUG

SN: 50001-@

1шт.

18

23B-03-31771

BRACKET

SN: 50001-50001

1шт.

19

01010-81020

BOLT

SN: 50001-50001

2шт.

20

01643-31032

WASHER

SN: 50001-50001

2шт.

21

07282-16114

CLAMP

SN: 50001-50001

1шт.

22

01010-81230

BOLT

SN: 50001-50001

2шт.

23

01643-31232

WASHER

SN: 50001-50001

2шт.

24

01010-81025

BOLT

SN: 50001-@

2шт.

25

01643-31032

WASHER

SN: 50001-@

2шт.

26

07730-40004

VALVE

SN: 50001-@

1шт.

27

07260-21416

HOSE

SN: 50001-@

1шт.

28

07281-00259

CLAMP

SN: 50001-@

1шт.

29

08034-00536

BAND

SN: 50001-@

1шт.

30

23B-03-31790

PLATE

SN: 50001-@

1шт.

31

01010-81020

BOLT

SN: 50001-@

2шт.

32

01643-31032

WASHER

SN: 50001-@

2шт.

Выбрано товаров: 32