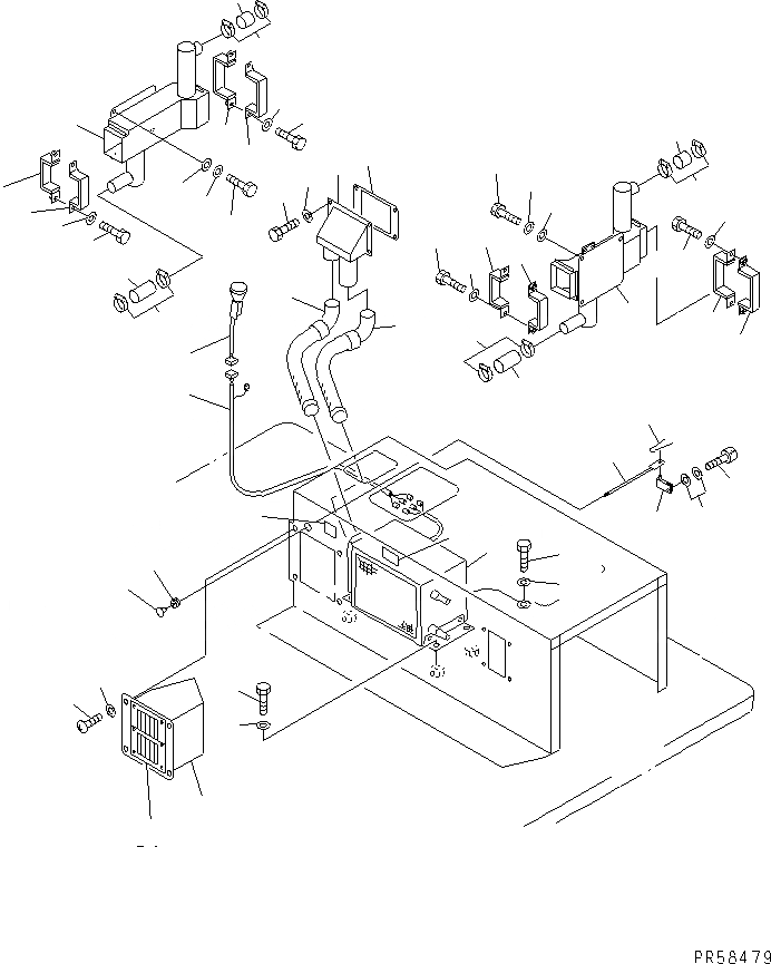
Запчасти Komatsu GD705A-4A-N ОБОГРЕВАТЕЛЬ. (СПЕЦ-Я С АВТОМ. ТРАНСМИССИЕЙ) (ВОЗДУХОВОД) РАМА И ЧАСТИ КОРПУСА

Схема запчастей Komatsu GD705A-4A-N - ОБОГРЕВАТЕЛЬ. (СПЕЦ-Я С АВТОМ. ТРАНСМИССИЕЙ) (ВОЗДУХОВОД) РАМА И ЧАСТИ КОРПУСА
1
2
3
4
5
6
7
8
9
10
11
12
12
13
13
14
14
15
15
16
16
17
17
18
18
19
19
19
19
20
20
20
20
21
21
22
22
23
23
23
23
24
25
26
27
28
29
30
31
32
33
34
35
36
37
38
39
40
FIT
1:1
100%

Артикул

Название

Примечание

Количество

1

234-807-5130

HEATER UNIT ASS'Y,(MODIFIED PARTS)

SN: 13001-UP

1шт.

|1

232-817-1610

HEATER ASS'Y

SN: 13001-UP

1шт.

|1

232-817-1630

RADIATOR

SN: 13001-UP

1шт.

|1

232-817-1640

FAN,BLOWER

SN: 13001-UP

1шт.

|1

232-817-1650

RESISTOR,BLOWER

SN: 13001-UP

1шт.

|1

232-817-1660

MOTOR

SN: 13001-UP

1шт.

2

01010-51025

BOLT

SN: 13001-UP

4шт.

3

01643-31032

WASHER

SN: 13001-UP

4шт.

4

234-807-7510

HOSE

SN: 13001-UP

1шт.

5

234-807-7520

HOSE

SN: 13001-UP

1шт.

6

234-807-7130

DUCT

SN: 13001-UP

1шт.

7

234-809-6360

PLATE

SN: 13001-UP

1шт.

8

01010-50825

BOLT

SN: 13001-UP

4шт.

9

01643-30823

WASHER

SN: 13001-UP

4шт.

10

234-807-7111

DUCT,L.H.

SN: 13001-UP

1шт.

11

234-807-7121

DUCT

SN: 13001-UP

1шт.

12

01010-50616

BOLT

SN: 13001-UP

6шт.

13

01643-30623

WASHER

SN: 13001-UP

6шт.

14

23A-70-15190

WASHER

SN: 13001-UP

6шт.

15

234-809-6261

CONNECTOR

SN: 13001-UP

2шт.

16

234-809-6271

CONNECTOR

SN: 13001-UP

2шт.

17

234-809-6281

CONNECTOR

SN: 13001-UP

2шт.

18

234-809-6291

CONNECTOR

SN: 13001-UP

2шт.

19

01010-50820

BOLT

SN: 13001-UP

8шт.

20

01643-30823

WASHER

SN: 13001-UP

8шт.

21

07260-24111

HOSE

SN: 13001-UP

2шт.

22

234-807-7190

HOSE

SN: 13001-UP

2шт.

23

07281-00609

CLAMP

SN: 13001-UP

8шт.

24

234-807-7570

DUCT

SN: 13001-UP

1шт.

25

142-979-3221

GRILLE ASS'Y

SN: 13001-UP

2шт.

26

01220-40616

SCREW

SN: 13001-UP

4шт.

27

01643-30623

WASHER

SN: 13001-UP

4шт.

28

234-807-7680

LEVER

SN: 13001-UP

1шт.

29

01252-30616

BOLT

SN: 13001-UP

1шт.

30

01643-30623

WASHER

SN: 13001-UP

2шт.

31

04050-01210

PIN,COTTER

SN: 13001-UP

1шт.

32

08037-01008

GROMMET

SN: 13001-UP

1шт.

33

234-807-7660

LEVER

SN: 13001-UP

1шт.

34

234-807-7670

KNOB

SN: 13001-UP

1шт.

35

234-807-7590

PLATE¤ OPERATING

SN: 13001-UP

1шт.

36

234-807-5190

PLATE¤ OPERATING

SN: 13001-UP

1шт.

37

234-06-62150

HARNESS

SN: 13001-UP

1шт.

38

232-817-1620

SWITCH,HEATER

SN: 13001-UP

1шт.

39

01010-50612

BOLT

SN: 13001-UP

1шт.

40

01643-30623

WASHER

SN: 13001-UP

1шт.

Выбрано товаров: 45