Запчасти Komatsu GD805A-1 КОНДИЦ. ВОЗДУХА (/) РАМА И ЧАСТИ КОРПУСА

Схема запчастей Komatsu GD805A-1 - КОНДИЦ. ВОЗДУХА (/) РАМА И ЧАСТИ КОРПУСА
FIT
1:1
100%

Артикул

Название

Примечание

Количество

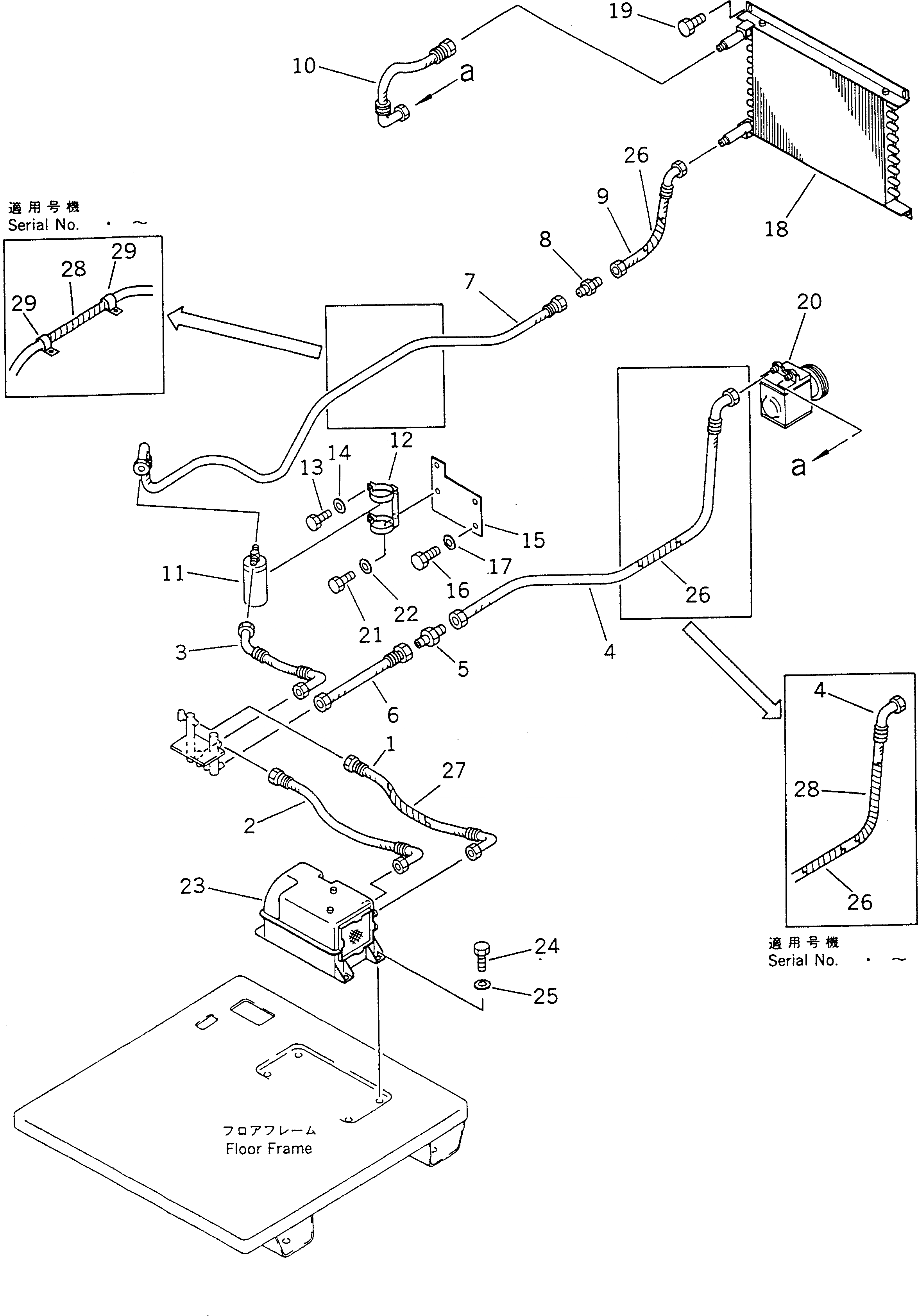
1

235-809-1430

HOSE

SN: 10002-UP

1шт.

2

235-809-1440

HOSE

SN: 10002-UP

1шт.

3

235-809-1380

HOSE

SN: 10002-UP

1шт.

4

235-809-1360

HOSE

SN: 10002-UP

1шт.

5

232-809-4360

NIPPLE

SN: 10002-UP

1шт.

6

235-809-1930

HOSE

SN: 10002-UP

1шт.

7

235-809-1370

HOSE

SN: 10002-UP

1шт.

8

232-809-4370

NIPPLE

SN: 10002-UP

1шт.

9

09488-20505

HOSE

SN: 10002-UP

1шт.

10

235-809-1350

HOSE

SN: 10002-UP

1шт.

11

23B-809-1120

TANK

SN: 10002-UP

1шт.

12

198-911-4590

HOLDER

SN: 10002-UP

1шт.

13

01010-50816

BOLT

SN: 10002-UP

2шт.

14

01643-30823

WASHER

SN: 10002-UP

2шт.

15

235-809-1670

PLATE

SN: 10002-UP

1шт.

16

01010-51220

BOLT

SN: 10002-UP

2шт.

17

01643-31232

WASHER

SN: 10002-UP

2шт.

18

235-809-1150

CONDENSOR

SN: 10002-UP

1шт.

19

01010-51020

BOLT

SN: 10002-UP

4шт.

20

145-Z79-5400

COMPRESSOR ASS'Y

SN: 10002-UP

1шт.

21

01010-50812

BOLT

SN: 10002-UP

2шт.

22

01643-30823

WASHER

SN: 10002-UP

2шт.

23

232-809-7511

COOLING UNIT ASS'Y

SN: .-UP

1шт.

|23

232-809-7510

COOLING UNIT ASS'Y

SN: 10002-.

1шт.

24

01010-51020

BOLT

SN: 10002-UP

4шт.

25

01602-21030

WASHER

SN: 10002-UP

4шт.

26

23C-60-13770

TUBE

SN: .-UP

2шт.

|26

238-60-15850

TUBE

SN: 10002-.

2шт.

27

238-60-41370

TUBE

SN: 10002-UP

1шт.

28

23C-60-13770

TUBE

SN: .-UP

3шт.

29

04434-52511

CLIP

SN: .-UP

2шт.

Выбрано товаров: 31