Запчасти Komatsu GD825A-2 ПЛАВАЮЩ ОТВАЛ ЭЛЕКТРОПРОВОДКА (/) КОМПОНЕНТЫ ДВИГАТЕЛЯ И ЭЛЕКТРИКА

Схема запчастей Komatsu GD825A-2 - ПЛАВАЮЩ ОТВАЛ ЭЛЕКТРОПРОВОДКА (/) КОМПОНЕНТЫ ДВИГАТЕЛЯ И ЭЛЕКТРИКА
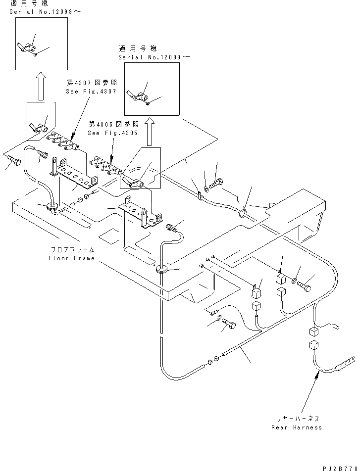
1
2
3
3
4
4
4A
4A
5
5
6
7
8
9
10
11
12
13
14
15
16
16
17
18
FIT
1:1
100%

Артикул

Название

Примечание

Количество

1

235-806-3150

BRACKET,L.H.

SN: 11001-UP

1шт.

2

235-806-3160

BRACKET,R.H.

SN: 11001-UP

1шт.

3

235-43-32320

LEVER,L.H.

SN: 12099-UP

1шт.

|3

0

LEVER,L.H.

SN: 12095-12098

1шт.

|$$5

(235-43-32320{235-43-32340)}

-1шт.

|3

0

LEVER,L.H.

SN: .-12095

1шт.

|3

0

LEVER,L.H.

SN: 11001-.

1шт.

4

235-43-32330

LEVER,R.H.

SN: 12099-UP

1шт.

|4

0

LEVER,R.H.

SN: 12095-12098

1шт.

|$$10

(235-43-32330{235-43-32340)}

-1шт.

|4

0

LEVER,R.H.

SN: .-12095

1шт.

|4

0

LEVER,R.H.

SN: 11001-.

1шт.

4A

235-43-32340

BUSHING

SN: 12099-UP

2шт.

5

262-06-51560

SENSOR

SN: 11001-UP

2шт.

6

235-806-3450

HARNESS

SN: 12099-UP

1шт.

|6

235-806-3310

HARNESS

SN: 11001-12098

1шт.

7

569-06-61960

RELAY,L.H.

SN: 11001-UP

1шт.

8

569-06-61960

RELAY,R.H.

SN: 11001-UP

1шт.

9

01010-50612

BOLT

SN: 11001-UP

2шт.

10

01643-30623

WASHER

SN: 11001-UP

2шт.

11

01010-51016

BOLT

SN: 11001-UP

1шт.

12

01643-31032

WASHER

SN: 11001-UP

1шт.

13

08036-00814

CLIP

SN: 11001-UP

1шт.

14

01010-51016

BOLT

SN: 11001-UP

1шт.

15

01643-31032

WASHER

SN: 11001-UP

1шт.

16

235-806-3190

CAP

SN: 11001-UP

2шт.

17

08034-00519

BAND

SN: 11001-UP

10шт.

18

235-806-1290

BOLT

SN: 11001-UP

2шт.

Выбрано товаров: 28