Запчасти Komatsu JV100A-2T СОЕДИНЕНИЯ ВОДООТДЕЛИТЕЛЯ КОМПОНЕНТЫ ДВИГАТЕЛЯ И ЭЛЕКТРИКА

Схема запчастей Komatsu JV100A-2T - СОЕДИНЕНИЯ ВОДООТДЕЛИТЕЛЯ КОМПОНЕНТЫ ДВИГАТЕЛЯ И ЭЛЕКТРИКА
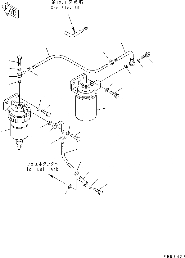
1
2
3
4
5
6
6
7
8
8
9
10
11
11
12
13
14
15
16
16
17
18
19
19
20
21
22
22
FIT
1:1
100%

Артикул

Название

Примечание

Количество

1

7824-83-3000

CONTROLLER,(SEE FIG.1605)

SN: 1001-UP

1шт.

2

08086-20000

SWITCH

SN: 1001-UP

1шт.

3

7825-30-1301

DIAL,FUEL

SN: 1001-UP

1шт.

4

01252-40410

BOLT

SN: 1001-UP

2шт.

5

01601-20410

WASHER,SPRING

SN: 1001-UP

2шт.

6

203-06-56240

SERVICE METER ASS'Y

SN: 1001-UP

1шт.

7

09415-00706

CAP

SN: 1001-UP

2шт.

8

09415-01610

CAP

SN: 1001-UP

2шт.

1

600-311-9101

FUEL FILTER ASS'Y

SN: 1001-UP

1шт.

2

01010-81030

BOLT

SN: 1001-UP

2шт.

3

01643-31032

WASHER

SN: 1001-UP

2шт.

4

235-04-31320

TUBE

SN: 1001-UP

1шт.

5

07206-31014

BOLT,JOINT

SN: 1001-UP

1шт.

6

07005-01412

GASKET

SN: 1001-UP

2шт.

7

07288-01003

HOSE

SN: 1001-UP

1шт.

8

07281-00197

CLAMP

SN: 1001-UP

2шт.

9

238-04-12110

TUBE

SN: 11001-UP

1шт.

10

07206-31014

BOLT,JOINT

SN: 11001-UP

1шт.

11

07005-01412

GASKET

SN: 11001-UP

2шт.

12

600-311-9731

WATER SEPARATOR A.

SN: 11001-UP

1шт.

13

01010-81025

BOLT

SN: 11001-UP

2шт.

14

01643-31032

WASHER

SN: 11001-UP

2шт.

15

07288-01003

HOSE

SN: 11001-UP

1шт.

16

07281-00197

CLAMP

SN: 11001-UP

2шт.

17

238-04-12220

TUBE

SN: 11001-UP

1шт.

18

07206-31014

BOLT,JOINT

SN: 11001-UP

1шт.

19

07005-01412

GASKET

SN: 11001-UP

2шт.

20

235-04-12190

TUBE

SN: 11001-UP

1шт.

21

07206-31014

BOLT,JOINT

SN: 11001-UP

1шт.

22

07005-01412

GASKET

SN: 11001-UP

2шт.

Выбрано товаров: 30