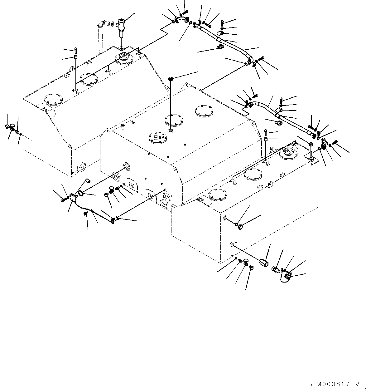
Запчасти Komatsu WA1200-6 ТОПЛИВН. БАК., КОМПОНЕНТЫ (№-) ТОПЛИВН. БАК.

Схема запчастей Komatsu WA1200-6 - ТОПЛИВН. БАК., КОМПОНЕНТЫ (№-) ТОПЛИВН. БАК.
8
10
16
16
4
17
17
17
16
18
18
18
19
19
19
20
20
21
21
5
6
1
3
2
15
14
25
24
32
33
32
33
32
33
32
33
25
24
23
34
34
34
34
23
30
29
30
29
22
22
26
27
27
27
27
28
28
31
31
31
31
26
35
35
12
11
13
9
7
7
FIT
1:1
100%

Артикул

Название

Примечание

Количество

1

42C-04-12510

Sensor

SN: 60001-UP

1шт.

2

01010-81020

Bolt

SN: 60001-UP

4шт.

3

01643-31032

Washer

SN: 60001-UP

4шт.

4

07000-12085

O-ring

SN: 60001-UP

1шт.

5

04434-51210

Clip

SN: 60001-UP

1шт.

6

08193-20012

Clip

SN: 60001-UP

1шт.

7

01435-01016

Bolt

SN: 60001-UP

2шт.

8

421-60-11622

Gauge

SN: 60001-UP

1шт.

9

07002-15234

O-ring

SN: 60001-UP

1шт.

10

21T-04-31130

Vent Assembly

SN: 60001-UP

1шт.

11

566-98-15200

Nipple Assembly

SN: 60001-UP

1шт.

12

42C-04-11260

Adapter

SN: 60001-UP

1шт.

13

566-98-15300

Cap Assembly

SN: 60001-UP

1шт.

14

01010-80816

Bolt

SN: 60001-UP

1шт.

15

01643-30823

Washer

SN: 60001-UP

1шт.

16

417-891-1160

Union

SN: 60001-UP

3шт.

17

07002-12034

O-ring

SN: 60001-UP

3шт.

18

416-04-10131

Valve

SN: 60001-UP

3шт.

19

42C-04-11241

Tube

SN: 60001-UP

3шт.

20

418-60-15150

Stopper

SN: 60001-UP

6шт.

21

01023-70630

Screw

SN: 60001-UP

6шт.

22

42C-04-12310

Tube

SN: 60001-UP

2шт.

22

07370-41250

Flange

SN: 60001-UP

1шт.

22

07374-21234

Flange

SN: 60001-UP

1шт.

23

07000-13038

O-ring

SN: 60001-UP

2шт.

24

07372-21040

Bolt

SN: 60001-UP

8шт.

25

01643-51032

Washer

SN: 60001-UP

8шт.

26

07298-01213

Hose, Flange Type

SN: 60001-UP

2шт.

27

07094-11024

Clamp

SN: 60001-UP

4шт.

28

07095-01038

Cushion

SN: 60001-UP

2шт.

29

01010-81280

Bolt

SN: 60001-UP

4шт.

30

01643-31232

Washer

SN: 60001-UP

4шт.

31

07371-31255

Flange, Split

SN: 60001-UP

8шт.

32

01643-51032

Washer

SN: 60001-UP

16шт.

33

07372-21035

Bolt

SN: 60001-UP

16шт.

34

07000-13038

O-ring

SN: 60001-UP

4шт.

35

02721-13219

Plug, Tapered

SN: 60001-UP

2шт.

Выбрано товаров: 37