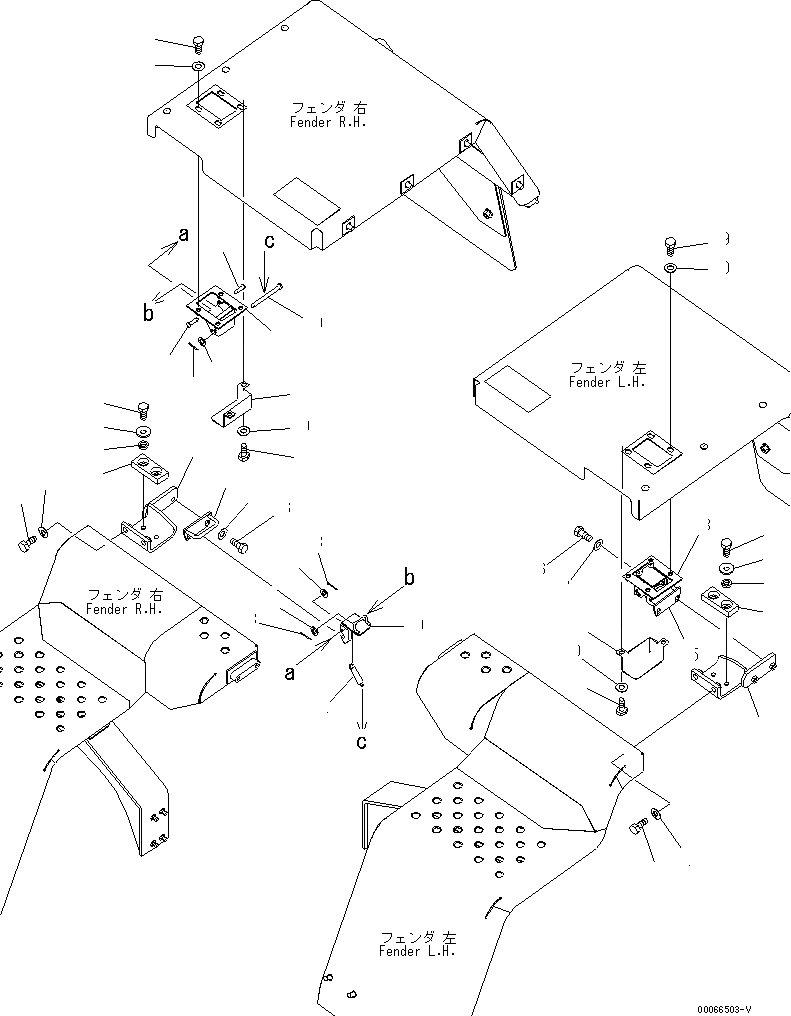
Запчасти Komatsu WA200PZ-6 ЗАДН. КРЫЛО (КРЮК И DOVETAIL) (ПОЛН. КРЫЛО)(№7-) ЧАСТИ КОРПУСА

Схема запчастей Komatsu WA200PZ-6 - ЗАДН. КРЫЛО (КРЮК И DOVETAIL) (ПОЛН. КРЫЛО)(№7-) ЧАСТИ КОРПУСА
1
2
3
4
5
6
7
8
9
9
10
10
11
12
13
14
15
16
17
18
19
20
21
21
22
22
22
23
23
23
24
25
25
26
26
27
27
28
28
29
29
30
30
FIT
1:1
100%

Артикул

Название

Примечание

Количество

1

418-54-44612

BRACKET,L.H.

SN: 70592-UP

1шт.

1

0

BRACKET,L.H.

SN: 70001-70591

1шт.

2

418-54-44630

CUSHION

SN: 70001-UP

1шт.

3

203-57-53180

COLLAR

SN: 70001-UP

2шт.

4

203-54-56970

WASHER

SN: 70001-UP

2шт.

5

01010-81030

BOLT

SN: 70001-UP

2шт.

6

01010-81230

BOLT

SN: 70001-UP

2шт.

7

01643-31232

WASHER

SN: 70001-UP

2шт.

8

418-54-34172

COVER,L.H.

SN: 70592-UP

1шт.

8

0

COVER,L.H.

SN: 70001-70591

1шт.

9

01010-81016

BOLT

SN: 70001-UP

4шт.

10

01643-31032

WASHER

SN: 70001-UP

4шт.

11

418-54-44622

BRACKET,R.H.

SN: 70592-UP

1шт.

11

0

BRACKET,R.H.

SN: 70001-70591

1шт.

12

418-54-44630

CUSHION

SN: 70001-UP

1шт.

13

203-57-53180

COLLAR

SN: 70001-UP

2шт.

14

203-54-56970

WASHER

SN: 70001-UP

2шт.

15

01010-81030

BOLT

SN: 70001-UP

2шт.

16

01010-81230

BOLT

SN: 70001-UP

2шт.

17

01643-31232

WASHER

SN: 70001-UP

2шт.

18

418-54-35621

COVER,R.H.

SN: 70592-UP

1шт.

18

0

COVER,R.H.

SN: 70001-70591

1шт.

19

418-54-35630

LATCH

SN: 70001-UP

2шт.

20

415-54-11630

PIN

SN: 70001-UP

2шт.

21

04205-10622

PIN

SN: 70001-UP

4шт.

22

01641-20608

WASHER

SN: 70001-UP

6шт.

23

04050-11612

PIN,COTTER

SN: 70001-UP

6шт.

24

417-54-24610

SPRING

SN: 70001-UP

2шт.

25

418-54-34621

STRIKER

SN: 70001-UP

2шт.

26

01010-81030

BOLT

SN: 70001-UP

4шт.

27

01643-31032

WASHER

SN: 70001-UP

4шт.

28

418-54-44181

BRACKET

SN: 70592-UP

1шт.

28

0

BRACKET

SN: 70001-70591

1шт.

29

01010-81020

BOLT

SN: 70001-UP

8шт.

30

01643-31032

WASHER

SN: 70001-UP

8шт.

Выбрано товаров: 0