Запчасти Komatsu WA350-1 РУЛЕВ. УПРАВЛЕНИЕ ЗАПРАШИВАЮЩ. КЛАПАН (/) РУЛЕВ. УПРАВЛЕНИЕ И СИСТЕМА УПРАВЛЕНИЯS

Схема запчастей Komatsu WA350-1 - РУЛЕВ. УПРАВЛЕНИЕ ЗАПРАШИВАЮЩ. КЛАПАН (/) РУЛЕВ. УПРАВЛЕНИЕ И СИСТЕМА УПРАВЛЕНИЯS
FIT
1:1
100%

Артикул

Название

Примечание

Количество

|$0

702-13-61005

VALVE ASS'Y,STEERING DEMAND

SN: 11434-UP

1шт.

|$1

0

VALVE ASS'Y,STEERING DEMAND

SN: 11225-11433

1шт.

|$2

702-13-61002

VALVE ASS'Y,STEERING DEMAND

SN: 10001-11224

1шт.

|$3

702-13-61701

ROTARY SEAL ASS'Y

SN: 11434-UP

1шт.

|$4

702-13-61700

ROTARY SEAL ASS'Y

SN: 11225-11433

1шт.

|$5

702-13-61600

ROTARY SEAL ASS'Y

SN: 10001-11224

1шт.

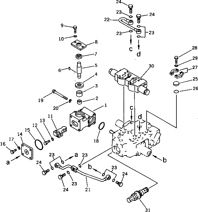
1

702-13-61610

CASE

SN: 10001-UP

1шт.

2

702-13-21620

BEARING

SN: 10001-UP

1шт.

3

06120-02520

BEARING

SN: 10001-UP

1шт.

4

07430-11161

SEAL,OIL

SN: 10001-UP

1шт.

5

702-13-21670

SHAFT

SN: 11469-UP

1шт.

5

702-13-21660

SHAFT

SN: 11225-11468

1шт.

5

702-13-21650

SHAFT

SN: 10001-11224

1шт.

6

04010-00519

KEY

SN: 10001-11433

1шт.

7

07016-00256

SEAL,DUST

SN: 10001-UP

1шт.

8

701-51-32170

PLATE

SN: 10001-UP

1шт.

9

01010-50820

BOLT

SN: 10001-UP

2шт.

10

01602-20825

WASHER,SPRING

SN: 10001-UP

2шт.

11

702-13-61660

LEVER

SN: 11469-UP

1шт.

11

702-13-61641

LEVER

SN: 11225-11468

1шт.

11

702-13-61640

LEVER

SN: 10001-11224

1шт.

12

01010-50835

BOLT

SN: 10001-UP

1шт.

13

01602-00825

WASHER,SPRING

SN: 10001-UP

1шт.

14

702-13-61630

COVER

SN: 10001-UP

1шт.

15

07000-12060

O-RING

SN: 10001-UP

1шт.

16

01010-50825

BOLT

SN: 10001-UP

4шт.

17

01602-20825

WASHER,SPRING

SN: 10001-UP

4шт.

18

07000-03045

O-RING

SN: 10001-UP

1шт.

19

6132-11-6460

BOLT

SN: 10001-UP

4шт.

20

01602-20825

WASHER,SPRING

SN: 10001-UP

4шт.

21

702-13-61250

TUBE

SN: 10001-UP

1шт.

22

702-13-61260

TUBE

SN: 10001-UP

1шт.

23

07000-12012

O-RING

SN: 10001-UP

10шт.

24

6631-51-9580

BOLT,JOINT

SN: 10001-UP

5шт.

25

07378-10500

HEAD

SN: 10001-UP

1шт.

26

07000-13022

O-RING

SN: 10001-UP

1шт.

27

07371-30500

FLANGE,SPLIT

SN: 10001-UP

2шт.

28

01010-50830

BOLT

SN: 10001-UP

4шт.

29

01602-20825

WASHER,SPRING

SN: 10001-UP

4шт.

30

702-13-62501

VALVE SUB ASS'Y

SN: 11434-UP

1шт.

30

702-13-62500

VALVE SUB ASS'Y

SN: 10001-11433

1шт.

31

700-87-52000

VALVE ASS'Y,RELIEF

SN: 10001-UP

1шт.

Выбрано товаров: 42