Запчасти Komatsu WA800-1 СИСТЕМА ТРУБ РАДИАТОРА(№-99) КОМПОНЕНТЫ ДВИГАТЕЛЯ И ЭЛЕКТРИКА

Схема запчастей Komatsu WA800-1 - СИСТЕМА ТРУБ РАДИАТОРА(№-99) КОМПОНЕНТЫ ДВИГАТЕЛЯ И ЭЛЕКТРИКА
FIT
1:1
100%

Артикул

Название

Примечание

Количество

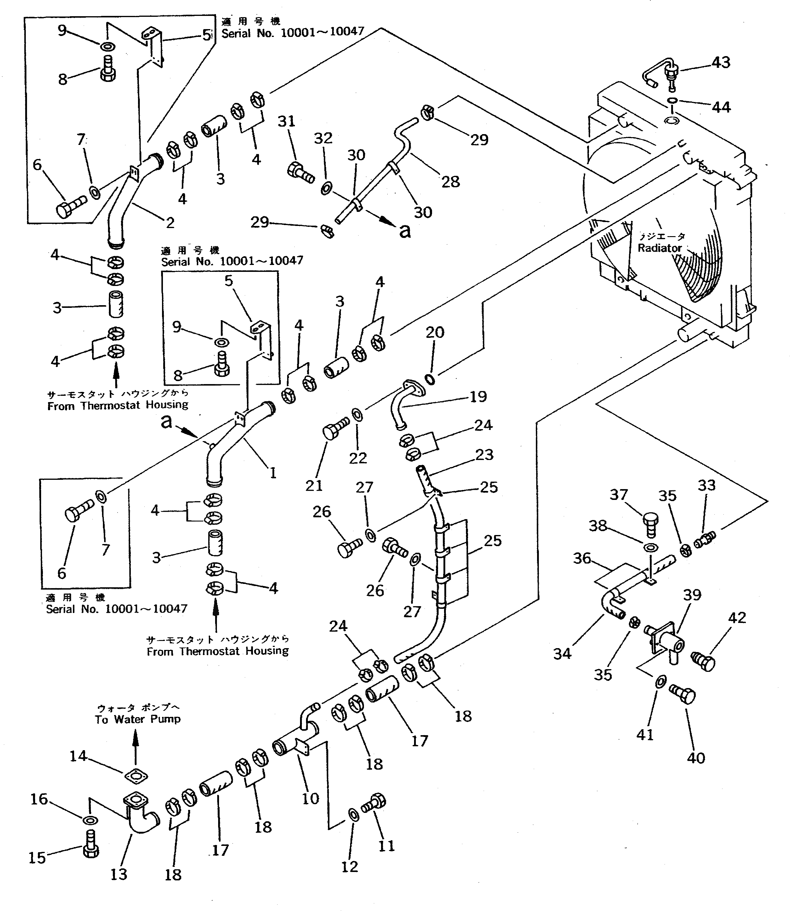
1

427-03-11410

TUBE,L.H.

SN: 10001-10499

1шт.

2

427-03-11420

TUBE,R.H.

SN: 10001-10499

1шт.

3

427-03-11430

HOSE

SN: 10001-@

4шт.

4

07281-01159

CLAMP

SN: 10001-@

16шт.

5

427-54-11341

PLATE

SN: 10001-10047

2шт.

6

01010-51020

BOLT

SN: 10001-10047

4шт.

7

01643-31032

WASHER

SN: 10001-10047

4шт.

8

01010-51025

BOLT

SN: 10001-10047

4шт.

9

01643-31032

WASHER

SN: 10001-10047

4шт.

10

427-03-11440

TUBE

SN: 10001-10499

1шт.

11

01010-51025

BOLT

SN: 10001-10499

2шт.

12

01643-31032

WASHER

SN: 10001-10499

2шт.

13

427-03-11450

TUBE

SN: 10001-10499

1шт.

14

6693-62-9241

GASKET

SN: 10001-10499

1шт.

15

01010-51235

BOLT

SN: 10001-10499

4шт.

16

01643-51232

WASHER

SN: 10001-10499

4шт.

17

07260-29928

HOSE

SN: 10001-@

2шт.

18

07281-01279

CLAMP

SN: 10001-@

8шт.

19

427-03-11520

TUBE

SN: 10001-@

1шт.

20

07000-03035

O-RING

SN: 10001-@

1шт.

21

01010-51035

BOLT

SN: 10001-10499

2шт.

22

01643-31032

WASHER

SN: 10001-10499

2шт.

23

07261-23218

HOSE

SN: 10001-10499

1шт.

24

07281-00489

CLAMP

SN: 10001-@

4шт.

25

176-916-1690

CLIP

SN: 10044-10499

4шт.

25

176-911-1690

CLIP

SN: 10001-10043

5шт.

26

01010-51020

BOLT

SN: 10044-@

4шт.

26

01010-51020

BOLT

SN: 10001-10043

5шт.

27

01643-31032

WASHER

SN: 10044-@

4шт.

27

01643-31032

WASHER

SN: 10001-10043

5шт.

28

07260-20990

HOSE

SN: 10001-10499

1шт.

29

07281-00197

CLAMP

SN: 10001-@

2шт.

30

08036-01814

CLIP

SN: 10001-@

2шт.

31

01010-51020

BOLT

SN: 10001-@

2шт.

32

01643-31032

WASHER

SN: 10001-@

2шт.

33

6137-81-3231

NIPPLE

SN: 10001-10499

1шт.

34

427-03-11510

HOSE

SN: 10001-10499

1шт.

35

07281-00359

CLAMP

SN: 10001-10499

3шт.

36

08036-23014

CLIP

SN: 10001-@

2шт.

37

01010-51020

BOLT

SN: 10001-@

2шт.

38

01643-51032

WASHER

SN: 10001-@

2шт.

39

426-01-11231

TUBE

SN: 10001-@

1шт.

40

01010-51035

BOLT

SN: 10001-10499

2шт.

41

01643-31032

WASHER

SN: 10001-10499

2шт.

42

424-01-11110

PLUG

SN: 10001-@

1шт.

43

7861-91-4510

SENSOR,WATER LEVEL

SN: 10031-@

1шт.

43

0

SENSOR,WATER LEVEL

SN: 10001-10030

1шт.

44

07002-23634

O-RING

SN: 10001-@

1шт.

Выбрано товаров: 48