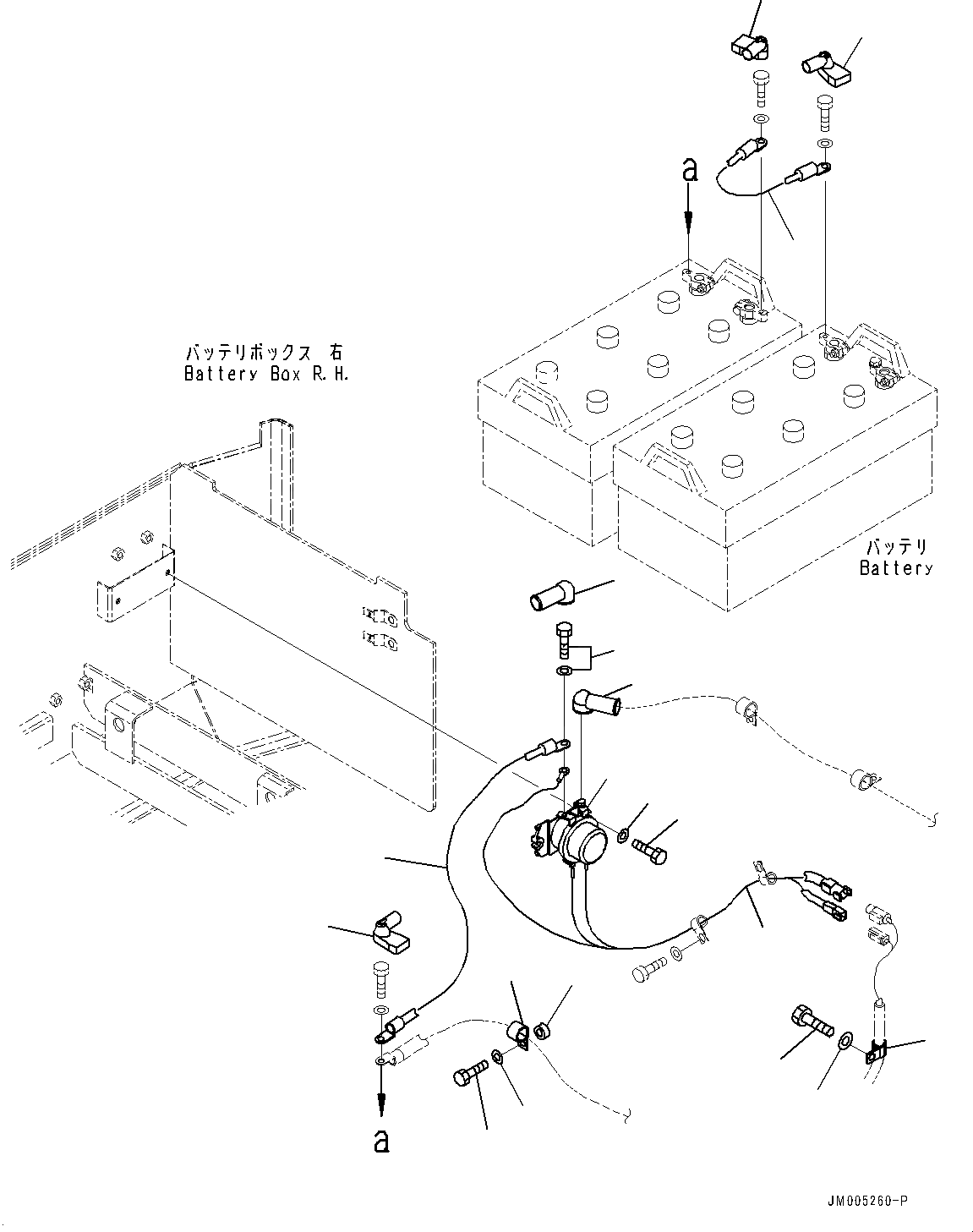
Запчасти Komatsu WA900-3E0 ПРАВ. КОРПУС АККУМУЛЯТОРА, ПРОВОДКА И РЕЛЕ (№78-) ПРАВ. КОРПУС АККУМУЛЯТОРА, АККУМУЛЯТОР И СТАРТЕР DISCONNECT ПЕРЕКЛЮЧАТЕЛЬ, УСИЛЕНН. ПРОВОДКА

Схема запчастей Komatsu WA900-3E0 - ПРАВ. КОРПУС АККУМУЛЯТОРА, ПРОВОДКА И РЕЛЕ (№78-) ПРАВ. КОРПУС АККУМУЛЯТОРА, АККУМУЛЯТОР И СТАРТЕР DISCONNECT ПЕРЕКЛЮЧАТЕЛЬ, УСИЛЕНН. ПРОВОДКА
1
9
5
8
8
7
4
6
2
3
1
12
14
13
10
15
16
11
9
FIT
1:1
100%

Артикул

Название

Примечание

Количество

1

08088-30000

Switch, Battery Relay

SN: 60078-UP

1шт.

2

01010-80830

Bolt

SN: 60078-UP

2шт.

3

01643-30823

Washer

SN: 60078-UP

2шт.

4

427-06-26240

Wiring Harness

SN: 60078-UP

1шт.

5

427-06-12353

Cable

SN: 60078-UP

1шт.

6

427-06-12393

Wire

SN: 60078-UP

1шт.

7

56B-06-11210

Cap

SN: 60078-UP

1шт.

8

56B-06-11220

Cap

SN: 60078-UP

2шт.

9

08038-00035

Cap, Terminal

SN: 60078-UP

2шт.

10

04434-52310

Clip

SN: 60078-UP

1шт.

11

04434-51710

Clip

SN: 60078-UP

1шт.

12

419-43-18190

Spacer

SN: 60078-UP

1шт.

13

01010-81030

Bolt

SN: 60078-UP

1шт.

14

01643-31032

Washer

SN: 60078-UP

1шт.

15

01010-81020

Bolt

SN: 60078-UP

1шт.

16

01643-31032

Washer

SN: 60078-UP

1шт.

Выбрано товаров: 16