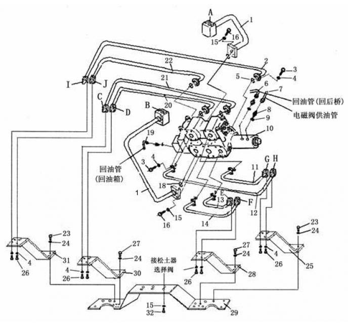
Запчасти Shantui SD22-220 гидроразводка однозубого рыхлителя (4/5) система управления рабочим оборудованием

Схема запчастей Shantui SD22-220 - гидроразводка однозубого рыхлителя (4/5) система управления рабочим оборудованием
1
2
3
4
5
6
7
8
9
10
11
12
13
14
15
16
17
18
19
20
21
22
23
24
25
26
27
28
29
30
FIT
1:1
100%

Артикул

Название

Примечание

Количество

1

23Y-89-12600

трубка

2

23Y-89-12700

трубка

3

01010-50830

болт M8 * 30

4

01602-20825

Шайба 8

5

07000-13025

O-образное кольцо

6

07102-20322

шланг

7

23Y-89-10007

штуцер

8

JB1002-16

Шайба 16

9

23Y-89-13400

селекторный клапан

10

23Y-89-11300

трубка

11

23Y-89-11400

трубка

12

23Y-89-11200

трубка

13

23Y-89-11100

трубка

14

01602-21030

Шайба 10

15

01010-51035

Болт М10 * 35

16

07000-13032

O-образное кольцо

17

07102-20323

шланг

18

23Y-89-13200

трубка

19

23Y-89-13300

трубка

20

23Y-89-12800

трубка

21

01010-51250

Болт М12 * 50

22

01602-21236

Шайба 12

23

23Y-89-11600

рама

24

01010-50825

болт M8 * 25

25

01010-51240

Болт М12 * 40

26

23Y-89-11500

рама

27

23Y-89-13100

рама

28

23Y-89-12900

рама

29

23Y-89-13000

рама

30

01010-51025

Болт М10 * 25

Выбрано товаров: 30