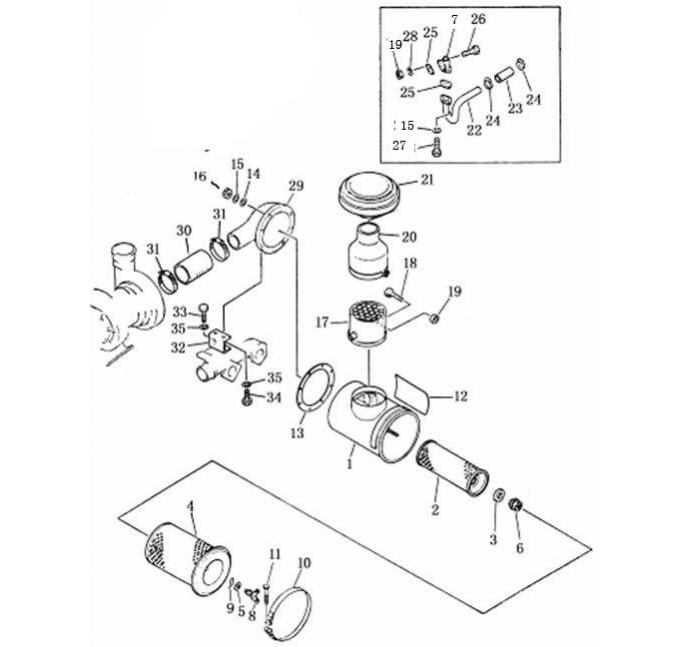
Запчасти Shantui SD22-220 воздушный фильтр и щиток сопутствующие детали двигателя

Схема запчастей Shantui SD22-220 - воздушный фильтр и щиток сопутствующие детали двигателя
2
3
4
5
6
7
8
9
10
11
12
13
14
15
16
17
18
19
20
21
22
23
24
25
26
27
28
29
30
31
32
33
34
FIT
1:1
100%

Артикул

Название

Примечание

Количество

1

6127-82-7106

воздушный фильтр в сборе

2

6127-82-7115

корпус воздушного фильтра

3

6127-81-7412

внутренний элемент

4

600-181-7511

уплотнительное кольцо

5

6128-81-7320

внешний элемент

6

600-181-4440

уплотнительная шайба

7

600-181-4370

гайка

8

6128-11-5302

обратный клапан

9

600-181-4420

гайка барашковая

10

600-181-4430

зажим

11

6127-11-4360

хомут

12

6643-11-4641

болт

13

09637-00160

предупредительная табличка

14

6127-81-4821

прокладка

15

01640-21016

Шайба 10

16

01602-01030

Шайба 10

17

6090-01-4250

сетчатый фильтр в сборе

18

01016-31045

Болт М10 * 45

19

01580-01008

гайка М10

20

6711-81-7920

соединитель

21

600-181-1510

колпачок

22

6711-11-4770

соединительная трубка

23

6711-11-4780

шланг

24

07281-00489

хомут

25

6128-11-5610

прокладка

26

01010-51035

Болт М10 * 35

27

01010-31025

болт

28

6711-11-4210

воздушный соединитель

29

6691-11-4740

шланг

30

07281-01589

хомут

31

6711-11-4530

кронштейн воздушного соединителя

32

01010-51230

Болт М12 * 30

33

01010-51235

Болт М12 * 35

34

01602-21236

Шайба 12

Выбрано товаров: 34