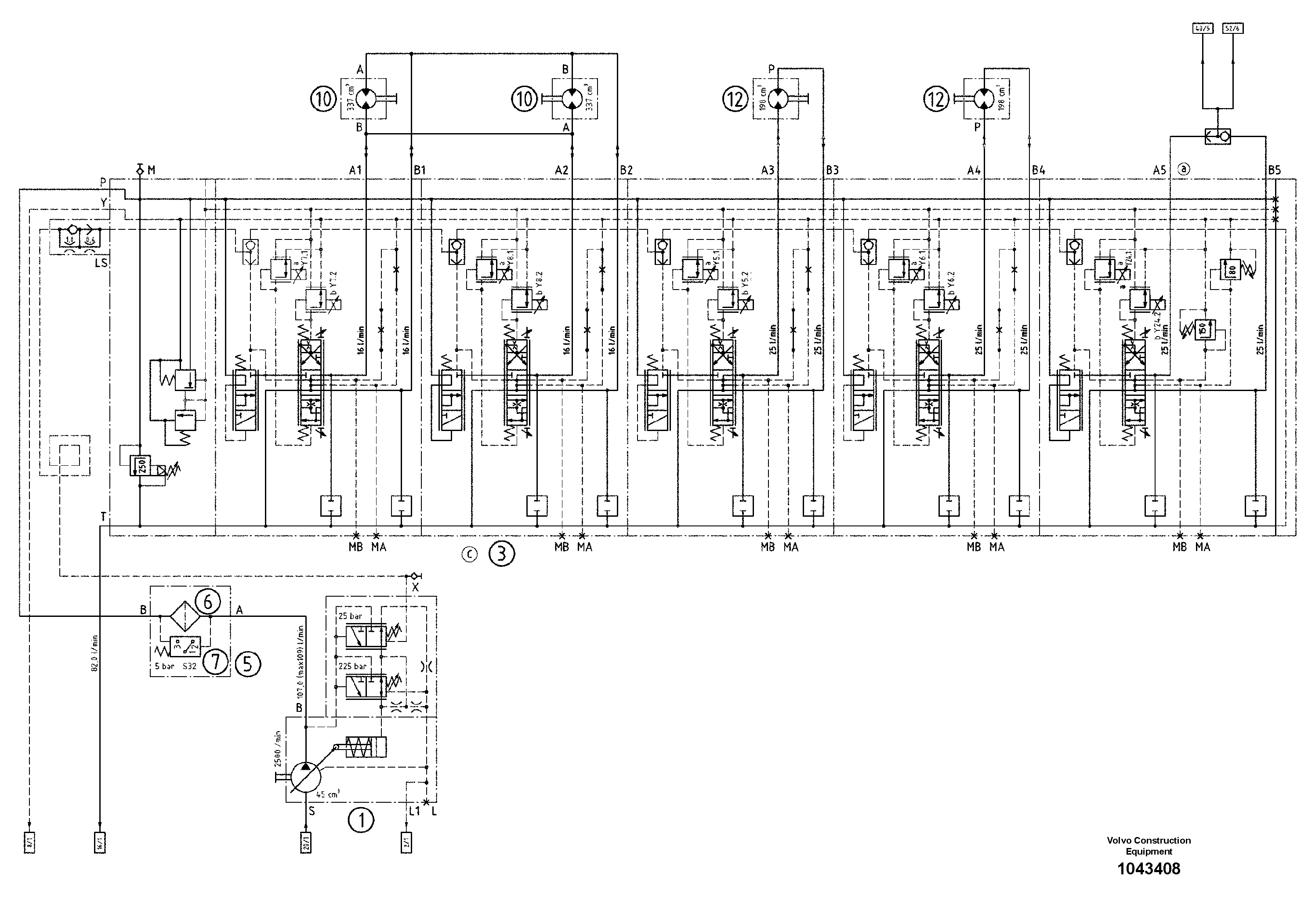
Запчасти Volvo ABG2820 100090 Hydraulic diagram ABG2820 S/N 20814 -

Схема запчастей Volvo ABG2820 - 100090 Hydraulic diagram ABG2820 S/N 20814 -
FIT
1:1
100%

Артикул

Название

Примечание

Количество

1

RM 54686738

Гидронасос (основной насос)

A10V045/5

1шт.

10

RM 14201800

Гидромотор

1шт.

10

RM 14201800

Гидромотор

1шт.

12

RM 54668793

Гидромотор

OMEW200

1шт.

12

RM 54668793

Гидромотор

OMEW200

1шт.

3

RM 80826548

Valve block

S/N 19483-

1шт.

3

RM 80826548

Valve block

S/N 19483-

1шт.

5

RM 54688361

Фильтр топливный

1шт.

5

RM 54688361

Фильтр топливный

1шт.

6

RM 54726740

Hydraulic fluid filter

ELEMENT

1шт.

6

RM 54726740

Hydraulic fluid filter

ELEMENT

1шт.

7

RM 80605090

Indicator

1шт.

7

RM 80605090

Indicator

1шт.

Выбрано товаров: 13