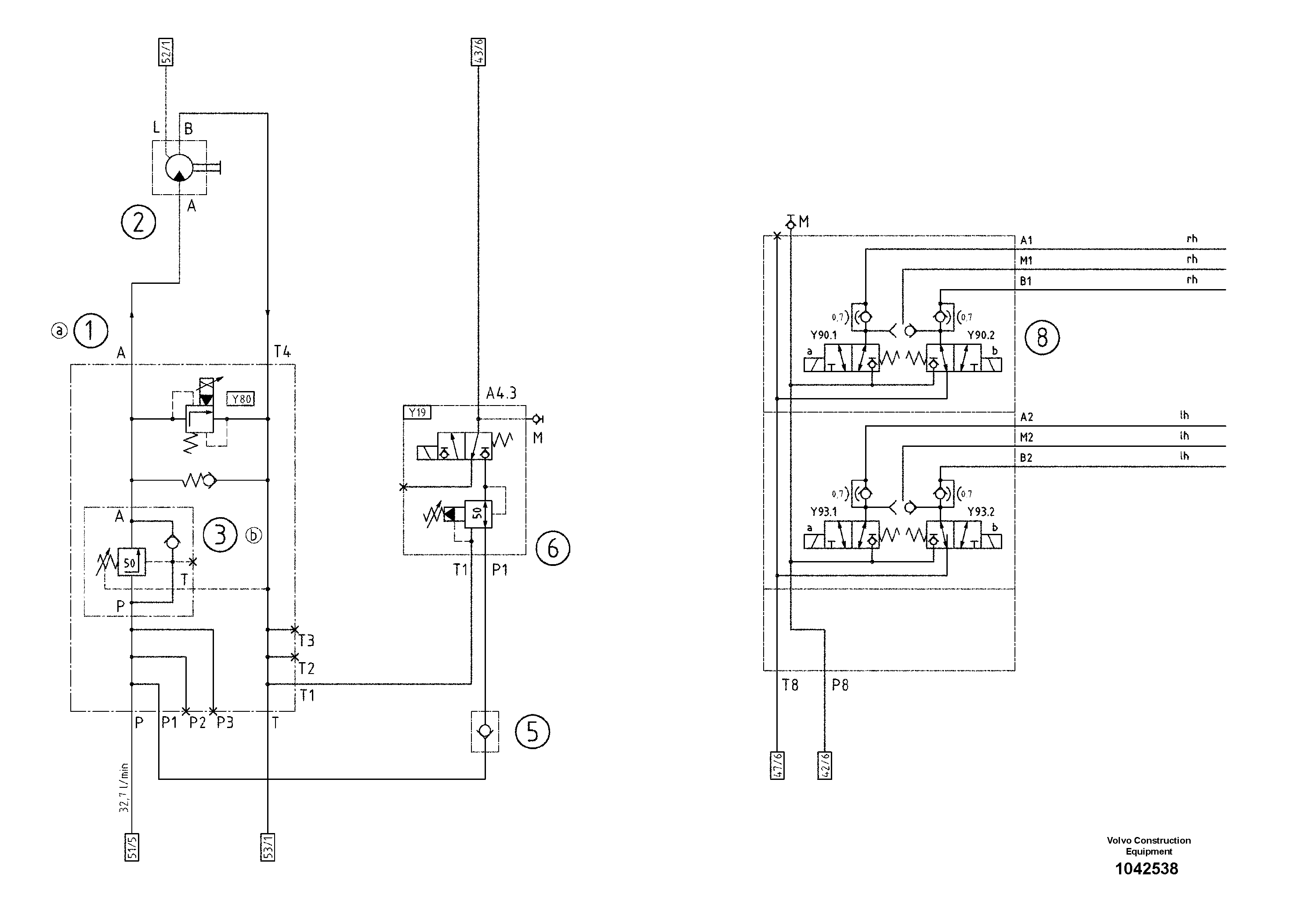
Запчасти Volvo ABG5820 54396 Hydraulic diagram ABG5820 S/N 20975 -

Схема запчастей Volvo ABG5820 - 54396 Hydraulic diagram ABG5820 S/N 20975 -
FIT
1:1
100%

Артикул

Название

Примечание

Количество

1

RM 80815673

Valve block

S/N 19301-

1шт.

1

RM 80815673

Valve block

S/N 19301-

1шт.

2

RM 80732050

Gear motor

1шт.

3

RM 80739105

Клапан

S/N 19582-

1шт.

3

RM 80739105

Клапан

S/N 19582-

1шт.

5

RM 14127252

Клапан

1шт.

5

RM 14127252

Клапан

1шт.

6

RM 80613995

Valve block

1шт.

6

RM 80613995

Valve block

1шт.

8

RM 80613912

Valve block

1шт.

8

RM 80613912

Valve block

1шт.

Выбрано товаров: 11