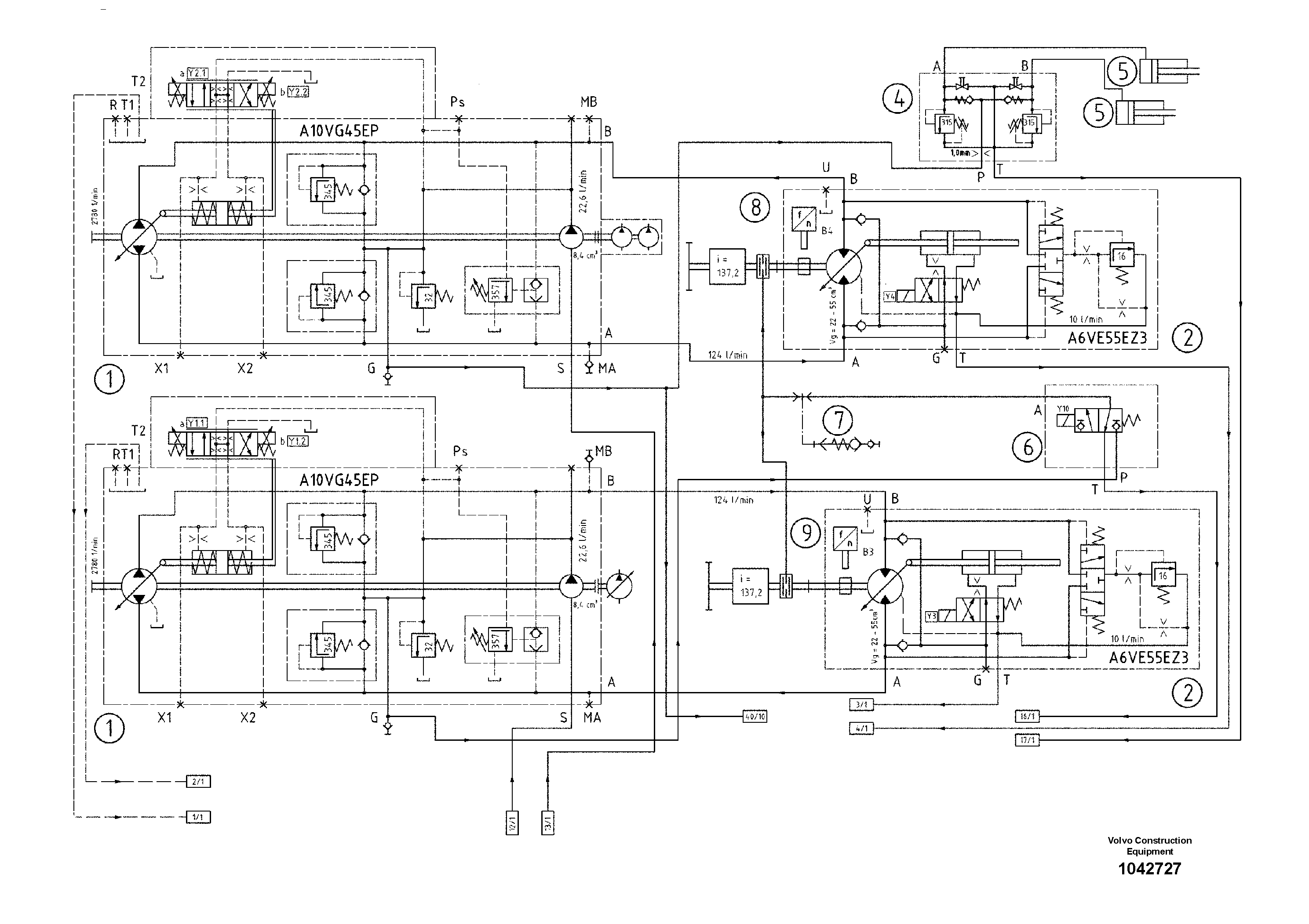
Запчасти Volvo ABG7820 43178 Diagram ABG7820/ABG7820B ABG7820 S/N 21064-23058 ABG7820B S/N 23059 -

Схема запчастей Volvo ABG7820 - 43178 Diagram ABG7820/ABG7820B ABG7820 S/N 21064-23058 ABG7820B S/N 23059 -
FIT
1:1
100%

Артикул

Название

Примечание

Количество

1

RM 80610660

Гидронасос (основной насос)

A10VG45

1шт.

1

RM 80610660

Гидронасос (основной насос)

A10VG45

1шт.

2

RM 80640238

Гидромотор

1шт.

2

RM 80640238

Гидромотор

1шт.

4

RM 80678683

Valve block

1шт.

4

RM 80678683

Valve block

1шт.

5

RM 80616824

цилиндр

1шт.

5

RM 80616824

цилиндр

1шт.

6

RM 80612880

Valve block

1шт.

6

RM 80612880

Valve block

1шт.

7

RM 80471899

Coupling piece

1шт.

7

RM 80471899

Coupling piece

1шт.

8

RM 80667983

Sensor

RH

1шт.

8

RM 80667983

Sensor

RH

1шт.

9

RM 80667975

Sensor

LH

1шт.

9

RM 80667975

Sensor

LH

1шт.

Выбрано товаров: 16