Качественные детали и логистика
Оригинальные и аналоговые запчасти с доставкой по России, Казахстану и Беларуси
©2022 PartSell ООО "Система" ИНН 2463123282 ОГРН 1212400004838
Центральный офис: г. Красноярск, Академика Киренского, д.87, пом.4
Телефон: 8 (800) 777-65-74 Email: zakaz@partsell.ru
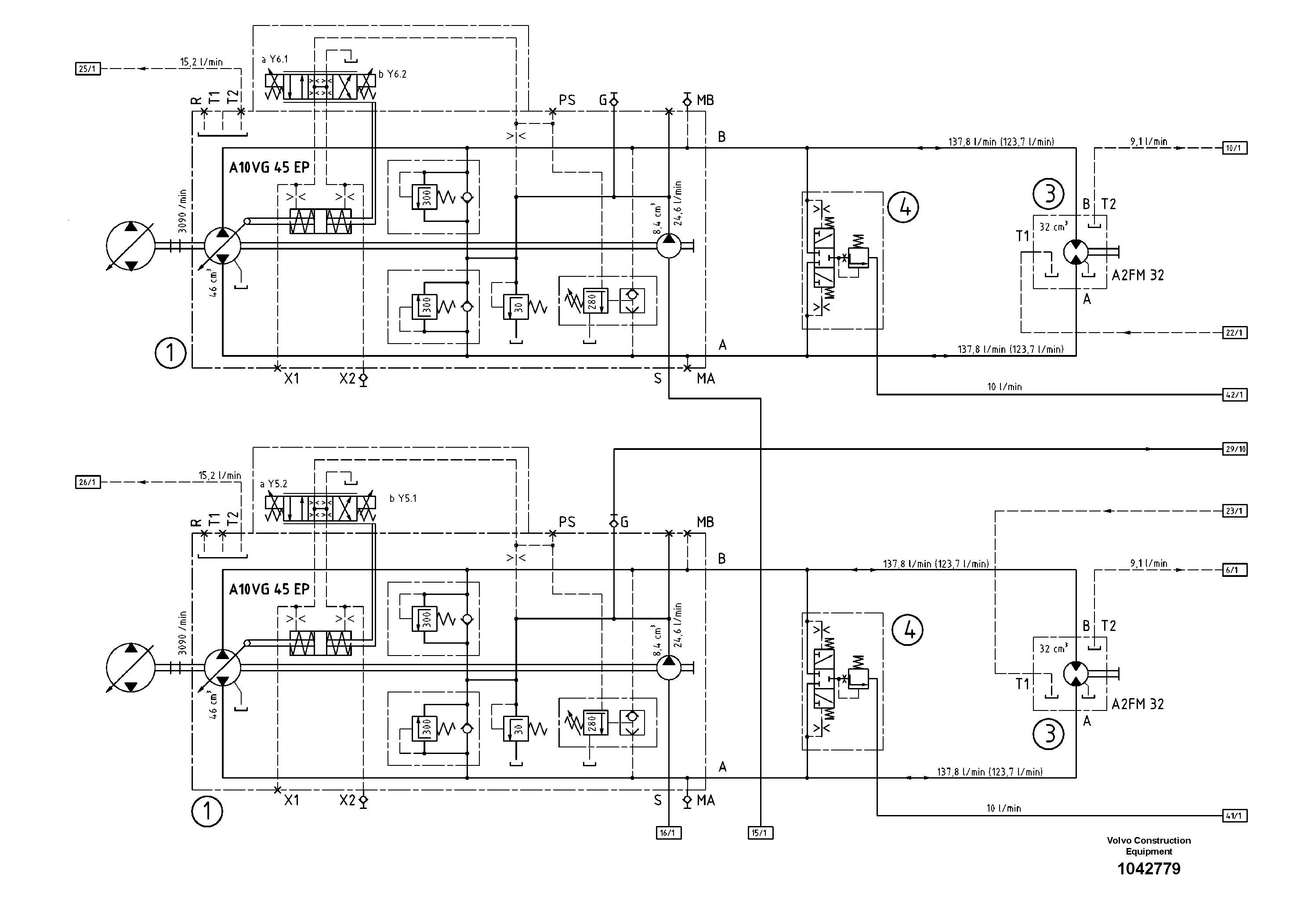
47721 Hydraulic diagram
№
Артикул
Название
Примечание
Количество
1
RM 80679483
Гидронасос (основной насос)
A10VG45+45
1шт.
3
RM 58839143
Гидромотор
4
RM 80695190
Flush Valve W.orifice
WITH ORIFICE
Выбрано товаров: 0