Запчасти Volvo ABG8820 55194 Hydraulic diagram ABG8820/ABG8820B ABG8820 S/N 21098-23354 ABG8820B S/N 23355-

Схема запчастей Volvo ABG8820 - 55194 Hydraulic diagram ABG8820/ABG8820B ABG8820 S/N 21098-23354 ABG8820B S/N 23355-
FIT
1:1
100%

Артикул

Название

Примечание

Количество

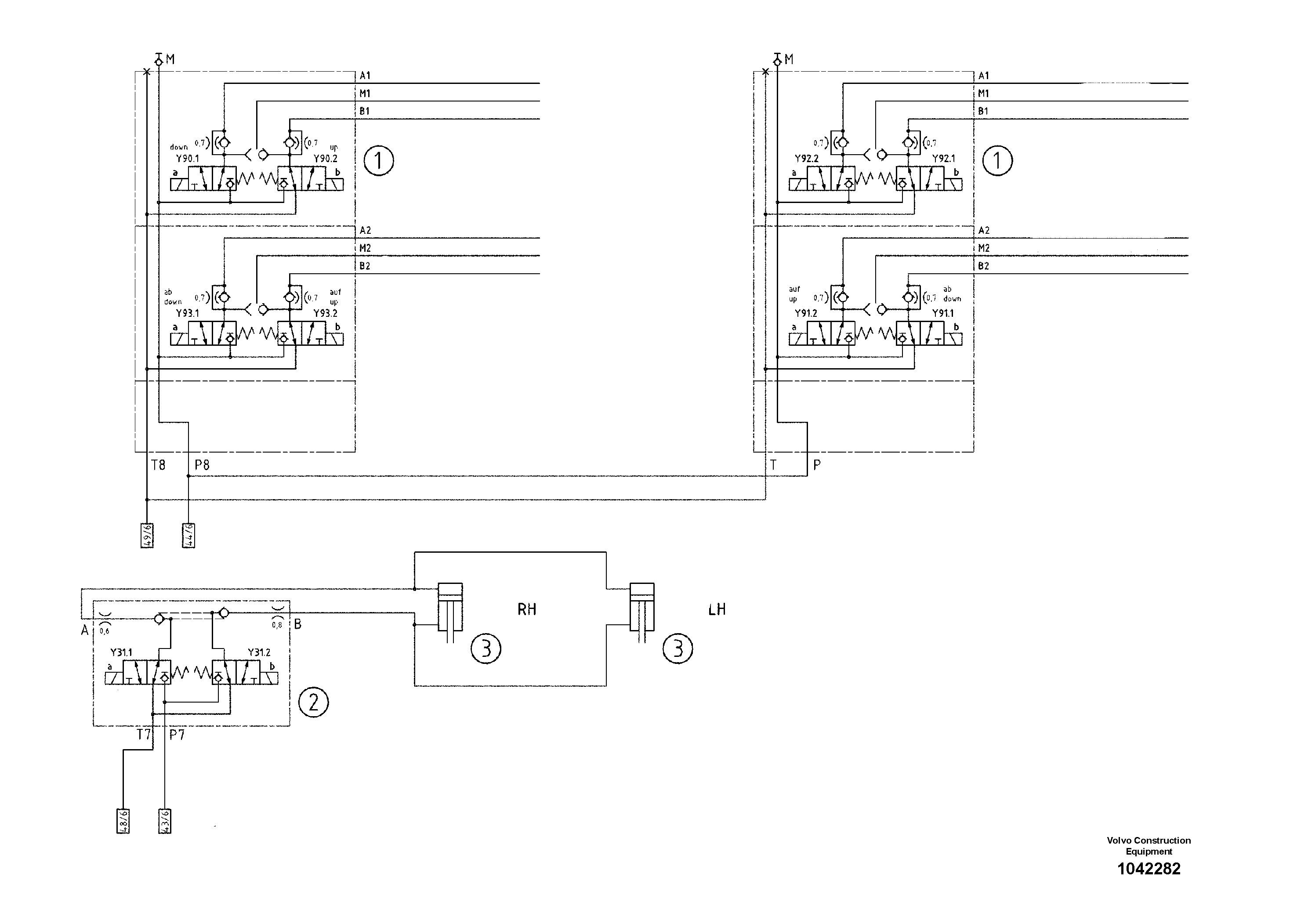
1

RM 80613912

Valve block

1шт.

1

RM 80613912

Valve block

1шт.

2

RM 54717038

Valve block

1шт.

2

RM 54717038

Valve block

1шт.

3

RM 80630726

Гидроцилиндр

1шт.

3

RM 80630726

Гидроцилиндр

1шт.

Выбрано товаров: 0