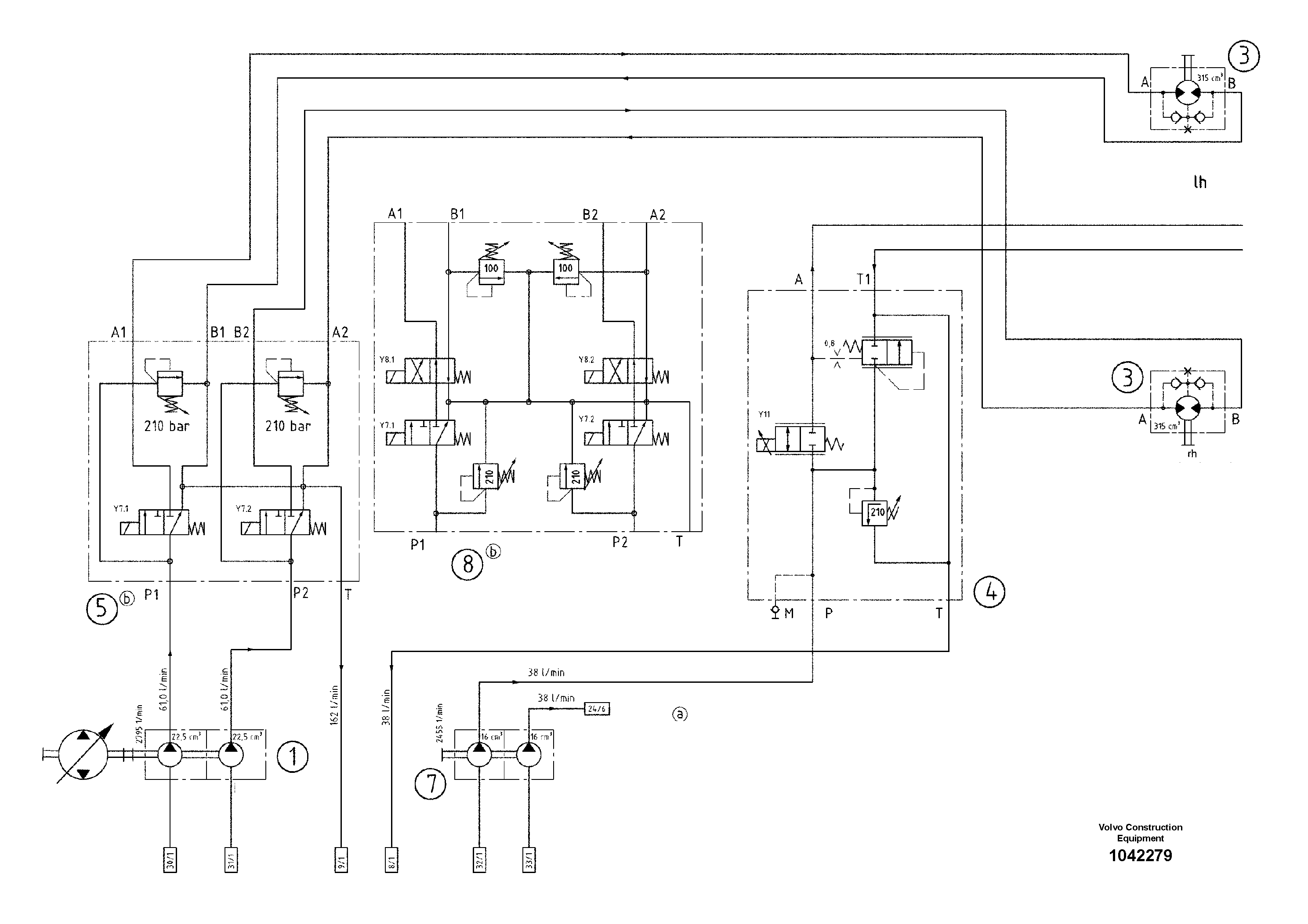
Запчасти Volvo ABG8820B 55190 Hydraulic diagram ABG8820/ABG8820B ABG8820 S/N 21098-23354 ABG8820B S/N 23355-

Схема запчастей Volvo ABG8820B - 55190 Hydraulic diagram ABG8820/ABG8820B ABG8820 S/N 21098-23354 ABG8820B S/N 23355-
FIT
1:1
100%

Артикул

Название

Примечание

Количество

1

RM 80685324

Пилотный (шестерёнчатый) насос

1шт.

1

RM 80685324

Пилотный (шестерёнчатый) насос

1шт.

3

RM 13953849

Гидромотор

OMT 315

1шт.

3

RM 13953849

Гидромотор

OMT 315

1шт.

4

RM 80678691

Valve block

1шт.

4

RM 80678691

Valve block

1шт.

5

RM 80700388

Valve block

S/N 16318-

1шт.

7

RM 14272991

Tandem Pump

S/N 52-

1шт.

7

RM 14272991

Tandem Pump

S/N 52-

1шт.

8

RM 80700396

Valve block

S/N 17001-

1шт.

Выбрано товаров: 10