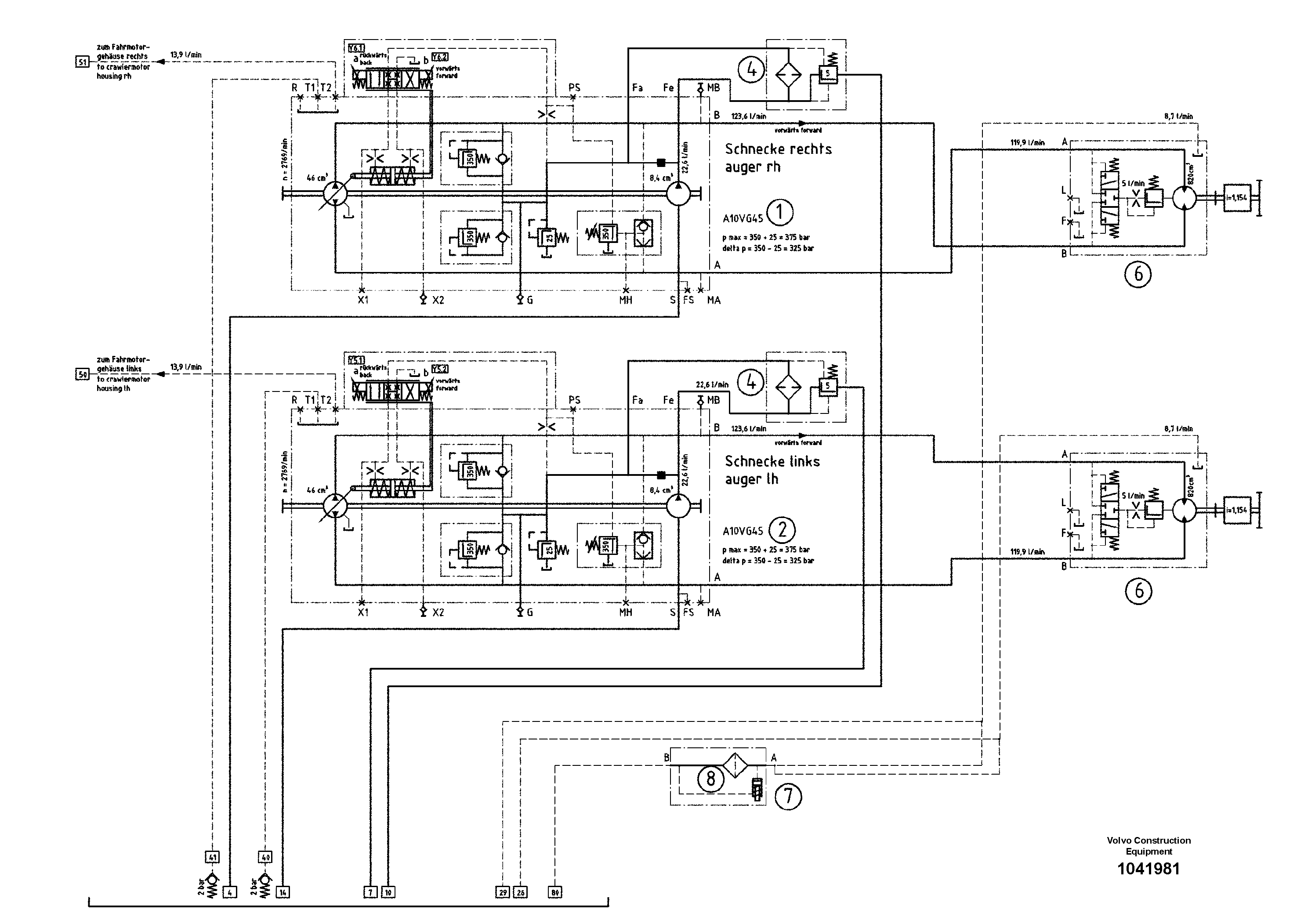
Запчасти Volvo ABG9820 94521 Hydraulic diagram ABG9820 S/N 20812 -

Схема запчастей Volvo ABG9820 - 94521 Hydraulic diagram ABG9820 S/N 20812 -
FIT
1:1
100%

Артикул

Название

Примечание

Количество

1

RM 14324677

Гидронасос (основной насос)

1шт.

2

RM 87945119

Гидронасос (основной насос)

1шт.

4

RM 56266869

Фильтр топливный

1шт.

5

RM 80611924

Корпус клапана

L.8S

1шт.

6

RM 56279896

Гидромотор

1шт.

6

RM 56279896

Гидромотор

1шт.

7

RM 87969481

Pressure Filter

1шт.

8

RM 54726740

Hydraulic fluid filter

1шт.

8

RM 54726740

Hydraulic fluid filter

1шт.

Выбрано товаров: 9