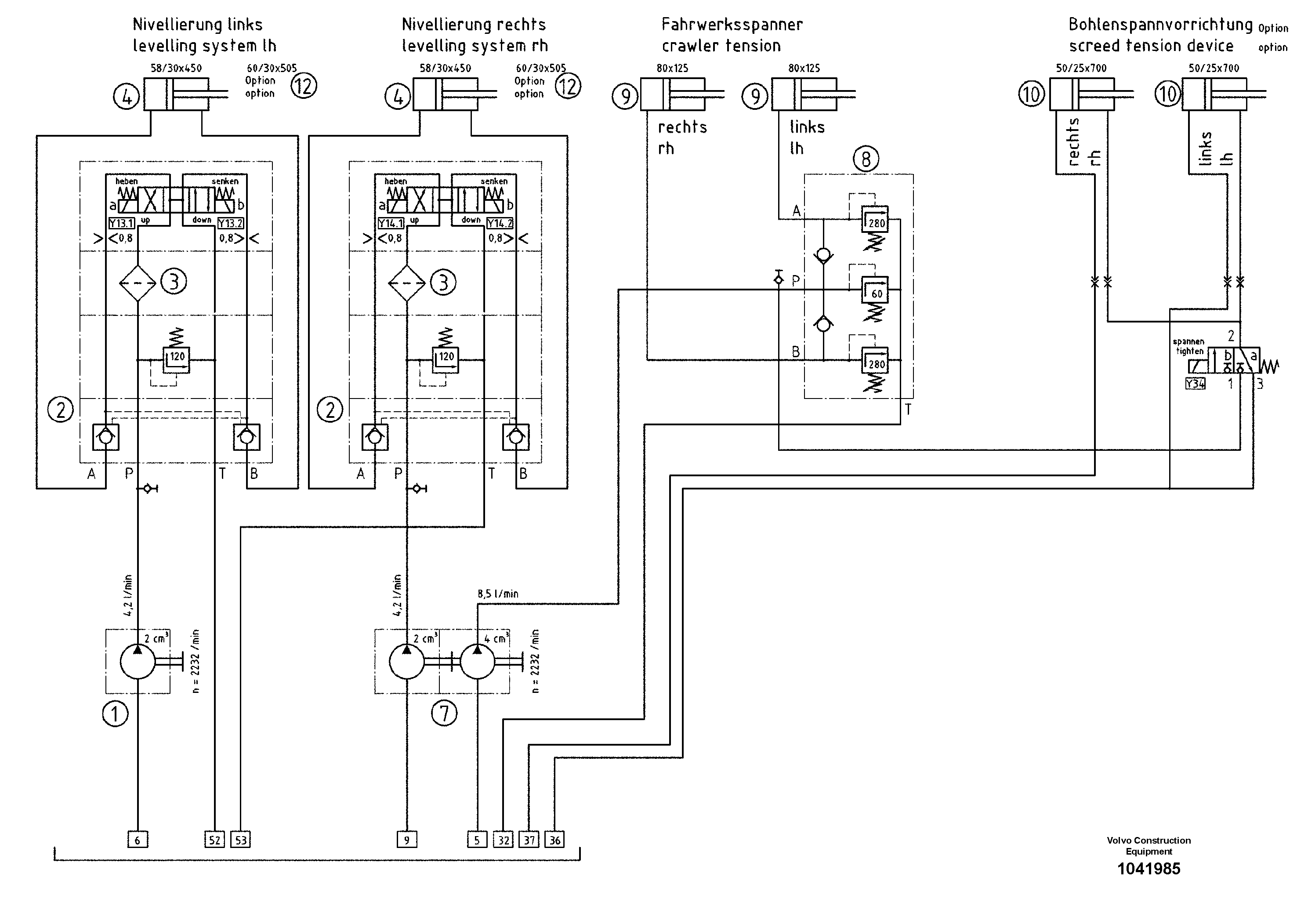
Запчасти Volvo ABG9820 94995 Hydraulic diagram ABG9820 S/N 20812 -

Схема запчастей Volvo ABG9820 - 94995 Hydraulic diagram ABG9820 S/N 20812 -
FIT
1:1
100%

Артикул

Название

Примечание

Количество

1

RM 56283112

Пилотный (шестерёнчатый) насос

TANDEM

1шт.

10

RM 80630759

Гидроцилиндр

S/N 14648-

1шт.

10

RM 80630759

Гидроцилиндр

S/N 14648-

1шт.

12

RM 54481924

Гидроцилиндр

1шт.

2

RM 56284441

Valve block

1шт.

3

RM 56282627

Pressure Filter

1шт.

4

RM 80630718

Гидроцилиндр

S/N 14648-

1шт.

7

RM 56283120

Пилотный (шестерёнчатый) насос

TANDEM

1шт.

8

RM 56283260

Pressure limiting valve

1шт.

9

RM 80616824

цилиндр

S/N 14648-

1шт.

9

RM 80616824

цилиндр

S/N 14648-

1шт.

Выбрано товаров: 11