Запчасти Volvo PF4410 75854 Generator kit PF4410 S/N 375009-

Схема запчастей Volvo PF4410 - 75854 Generator kit PF4410 S/N 375009-
FIT
1:1
100%

Артикул

Название

Примечание

Количество

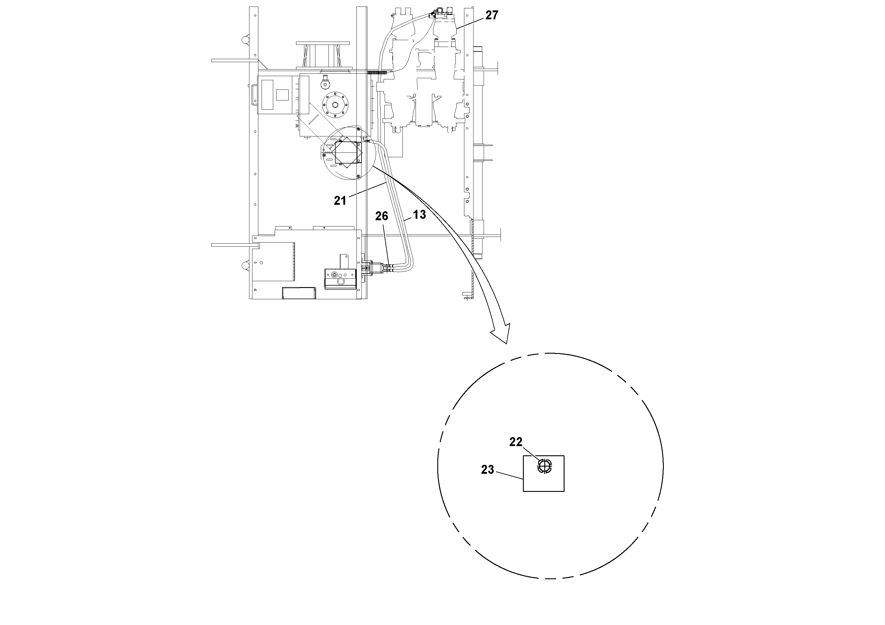
13

RM 20202891

Hose assembly

1шт.

13

RM 20202891

Hose assembly

1шт.

21

RM 15512254

Шланг

1шт.

22

RM 20934576

Toggle switch

1шт.

22

RM 20934576

Toggle switch

1шт.

23

RM 20208625

Decal

1шт.

26

RM 59922492

Адаптер

1шт.

26

RM 59922492

Адаптер

1шт.

Выбрано товаров: 8