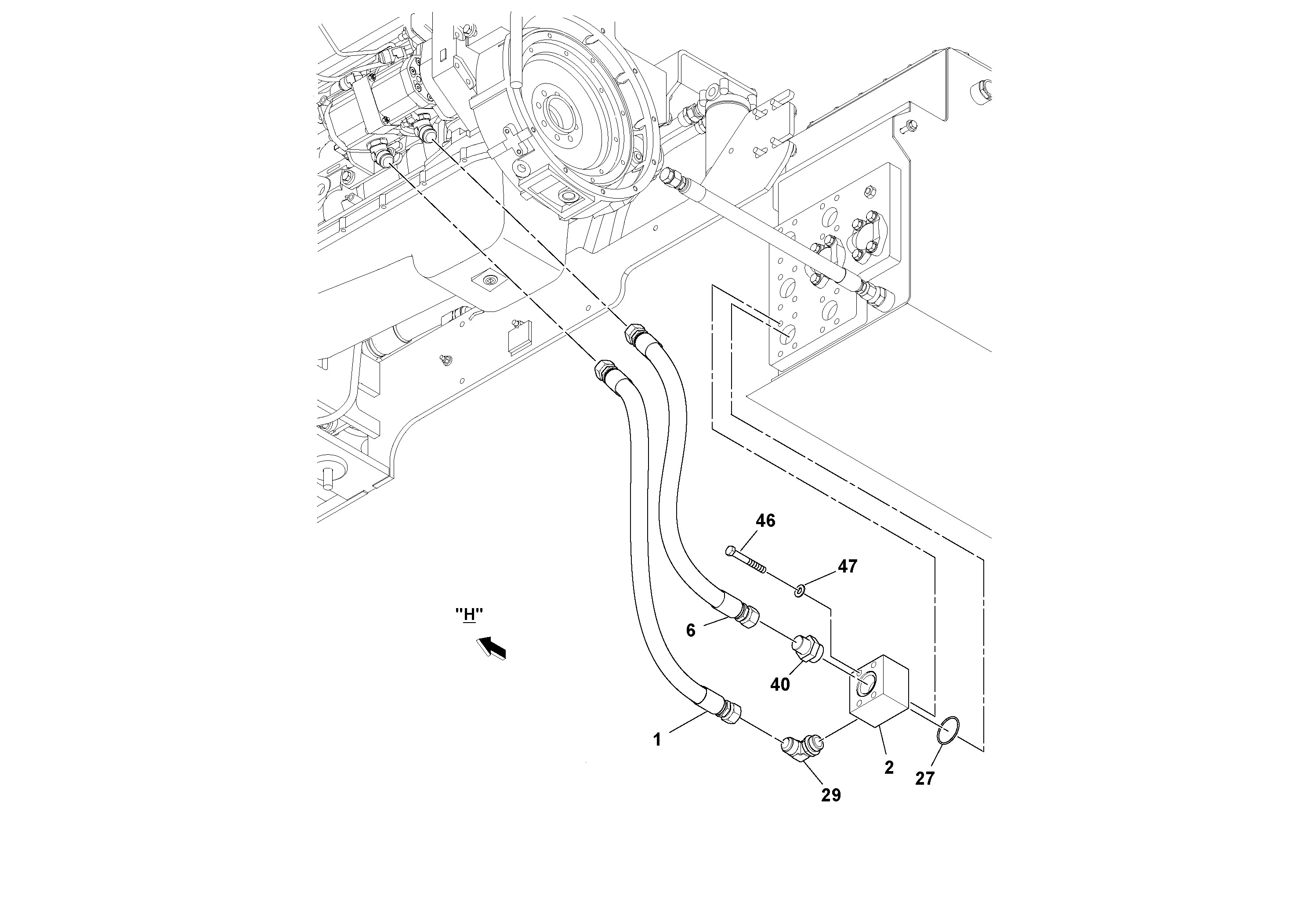
Запчасти Volvo PF6110 69005 Hydraulic Cooler Installation PF6110 S/N 197474 -

Схема запчастей Volvo PF6110 - 69005 Hydraulic Cooler Installation PF6110 S/N 197474 -
FIT
1:1
100%

Артикул

Название

Примечание

Количество

1

RM 13491493

Hose assembly

1шт.

2

RM 13836168

Charge distributor

1шт.

21

RM 43938513

Кронштейн

1шт.

27

RM 59990051

Кольцо уплотнительное (О-кольцо)

1шт.

29

RM 95280194

Адаптер

1шт.

29

RM 95280194

Адаптер

1шт.

35

RM 95371209

Адаптер

1шт.

40

RM 95402830

Адаптер

1шт.

46

RM 95932943

Винт шестигранник

1шт.

46

RM 95932943

Винт шестигранник

1шт.

47

RM 95935003

Плоская шайба

1шт.

47

RM 95935003

Плоская шайба

1шт.

6

RM 19296276

Hose assembly

1шт.

Выбрано товаров: 13