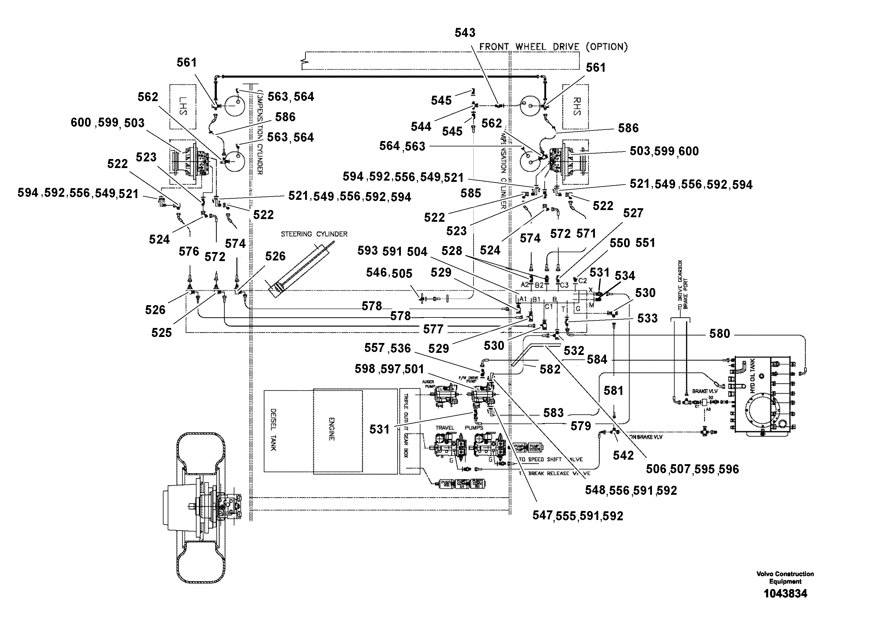
Запчасти Volvo ABG4361 S/N 0847503050 - 98173 Front Wheel Assist Installation

Схема запчастей Volvo ABG4361 S/N 0847503050 - - 98173 Front Wheel Assist Installation
FIT
1:1
100%

Артикул

Название

Примечание

Количество

501

RM 80617640

Гидронасос (основной насос)

1шт.

501

RM 80617640

Гидронасос (основной насос)

1шт.

503

RM 14069264

Гидромотор

1шт.

503

RM 14069264

Гидромотор

1шт.

504

RM 56241490

Valve block

1шт.

504

RM 56241490

Valve block

1шт.

505

RM 14079933

Transformer

1шт.

505

RM 14079933

Transformer

1шт.

506

RM 70878533

Weld plate

FRONT WHEEL

1шт.

507

RM 14312078

Rubber plate

1шт.

508

RM 70869300

Toggle switch

ON-ON, DPDT

1шт.

509

RM 70854104

Control relay

NOT SHOWN

1шт.

510

RM 58867730

Socket

NOT SHOWN

1шт.

510

RM 58867730

Socket

NOT SHOWN

1шт.

511

RM 14201222

Knob

NOT SHOWN

1шт.

512

RM 70866876

Electronic unit

WITH 2 MICRO SWITCH

1шт.

513

RM 70910930

Cable harness

FRONT-WHEEL/DIRECT-DRIVE

1шт.

514

RM 56241516

Control

NOT SHOWN

1шт.

521

RM 70829197

Адаптер

1шт.

522

RM 70829205

Адаптер

1шт.

523

RM 13907829

Шпилька

1шт.

523

RM 13907829

Шпилька

1шт.

524

RM 70829213

Адаптер

1шт.

525

RM 14090088

Фиттинг

1шт.

525

RM 14090088

Фиттинг

1шт.

526

RM 14106504

Фиттинг

1шт.

526

RM 14106504

Фиттинг

1шт.

527

RM 58854183

Шпилька

1шт.

527

RM 58854183

Шпилька

1шт.

528

RM 58813940

Шпилька

1шт.

528

RM 58813940

Шпилька

1шт.

529

RM 58833039

Фиттинг

1шт.

529

RM 58833039

Фиттинг

1шт.

530

RM 58833856

Фиттинг

1шт.

530

RM 58833856

Фиттинг

1шт.

531

RM 13977541

Шпилька

1шт.

531

RM 13977541

Шпилька

1шт.

532

RM 13976626

Фиттинг

1шт.

532

RM 13976626

Фиттинг

1шт.

533

RM 14089775

Фиттинг

1шт.

533

RM 14089775

Фиттинг

1шт.

534

RM 13955273

Болт

1шт.

534

RM 13955273

Болт

1шт.

536

RM 14150247

Шпилька

1шт.

536

RM 14150247

Шпилька

1шт.

542

RM 14090401

Фиттинг

1шт.

542

RM 14090401

Фиттинг

1шт.

543

RM 58813932

Шпилька

1шт.

543

RM 58813932

Шпилька

1шт.

544

RM 14090351

Фиттинг

1шт.

544

RM 14090351

Фиттинг

1шт.

545

RM 14280259

Coupling piece

1шт.

545

RM 14280259

Coupling piece

1шт.

546

RM 58832965

Соединитель

1шт.

546

RM 58832965

Соединитель

1шт.

547

RM 94036266

Адаптер

1шт.

548

RM 94061579

Адаптер

1шт.

549

RM 70160304

Адаптер

1шт.

550

RM 94039773

Пробка (заглушка)

1шт.

551

RM 97134829

Copper washer

1шт.

555

RM 94025392

Кольцо уплотнительное (О-кольцо)

1шт.

555

RM 94025392

Кольцо уплотнительное (О-кольцо)

1шт.

556

RM 94025699

Кольцо уплотнительное (О-кольцо)

1шт.

556

RM 94025699

Кольцо уплотнительное (О-кольцо)

1шт.

557

RM 94034352

Кольцо уплотнительное (О-кольцо)

1шт.

557

RM 94034352

Кольцо уплотнительное (О-кольцо)

1шт.

561

RM 14280093

Соединитель

1шт.

561

RM 14280093

Соединитель

1шт.

562

RM 13976626

Фиттинг

1шт.

562

RM 13976626

Фиттинг

1шт.

563

RM 14097802

Болт

1шт.

563

RM 14097802

Болт

1шт.

564

RM 94037728

Шайба

1шт.

571

RM 70875729

Hydraulic hose

1шт.

572

RM 70875778

Hydraulic hose

1шт.

574

RM 70875752

Hydraulic hose

1шт.

576

RM 70875760

Hydraulic hose

1шт.

577

RM 56241995

Шланг

1шт.

578

RM 13978226

Шланг

1шт.

579

RM 70911649

Hydraulic hose

1шт.

580

RM 70829353

Hydraulic hose

1шт.

581

RM 70829320

Hydraulic hose

1шт.

582

RM 70911656

Шланг

1шт.

583

RM 70911276

Шланг

1шт.

584

RM 70877782

Hydraulic hose

1шт.

585

RM 56247745

Test hose

PRESSURE MEASURING DN2

1шт.

585

RM 56247745

Test hose

PRESSURE MEASURING DN2

1шт.

586

RM 13941034

Шланг

1шт.

586

RM 13941034

Шланг

1шт.

591

RM 96713326

Винт шестигранник

1шт.

591

RM 96713326

Винт шестигранник

1шт.

592

RM 96753918

Шайба пружинная

1шт.

592

RM 96753918

Шайба пружинная

1шт.

593

RM 13907761

Стопорная шайба (кольцо)

1шт.

593

RM 13907761

Стопорная шайба (кольцо)

1шт.

594

RM 96713334

Винт шестигранник

1шт.

594

RM 96713334

Винт шестигранник

1шт.

595

RM 96713185

Винт шестигранник

1шт.

595

RM 96713185

Винт шестигранник

1шт.

596

RM 96719745

Plain washer

1шт.

596

RM 96719745

Плоская шайба

1шт.

597

RM 96718879

Винт шестигранник

1шт.

597

RM 96718879

Винт шестигранник

1шт.

598

RM 96719604

Plain washer

1шт.

598

RM 96719604

Плоская шайба

1шт.

599

RM 96753454

Винт шестигранник (торцевой ключ)

1шт.

600

RM 14261028

Стопорная шайба (кольцо)

1шт.

600

RM 14261028

Стопорная шайба (кольцо)

1шт.

Выбрано товаров: 108