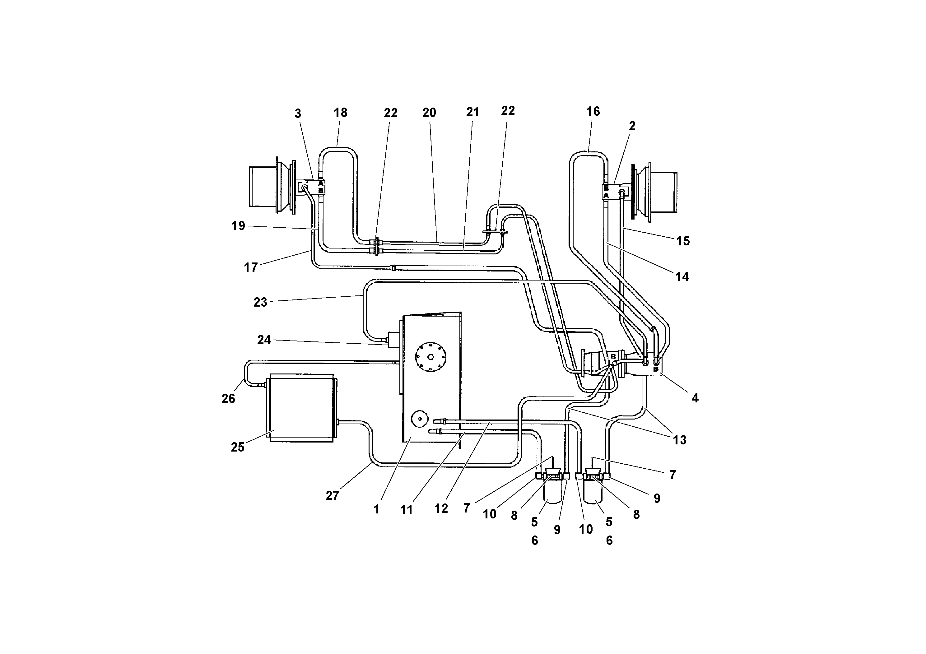
Запчасти Volvo PF3172/PF3200 S/N 197507- 67269 Traction Drive Hydraulic System

Схема запчастей Volvo PF3172/PF3200 S/N 197507- - 67269 Traction Drive Hydraulic System
FIT
1:1
100%

Артикул

Название

Примечание

Количество

RM 95920708

Винт шестигранник

1шт.

RM 95920708

Винт шестигранник

1шт.

RM 95929006

Винт шестигранник

1шт.

RM 20259198

Зажим

1шт.

RM 20259198

Зажим

1шт.

RM 95931382

Стопорная шайба (кольцо)

1шт.

RM 95931382

Стопорная шайба (кольцо)

1шт.

RM 95995023

Винт шестигранник

1шт.

RM 20188637

Шайба

1шт.

RM 20946034

Адаптер

1шт.

RM 95931408

Стопорная шайба (кольцо)

1шт.

RM 95931408

Стопорная шайба (кольцо)

1шт.

RM 95931408

Стопорная шайба (кольцо)

1шт.

RM 95931408

Стопорная шайба (кольцо)

1шт.

RM 15622053

Зажим

1шт.

RM 95279832

Hose clamp

1шт.

RM 95279832

Hose clamp

1шт.

RM 95931457

Стопорная шайба (кольцо)

1шт.

RM 20945887

Flange half

1шт.

RM 20945887

Flange half

1шт.

RM 20945887

Flange half

1шт.

RM 20945887

Flange half

1шт.

RM 95958948

Винт шестигранник

1шт.

RM 15502123

Hose clamp

1шт.

RM 15502123

Hose clamp

1шт.

RM 95931382

Стопорная шайба (кольцо)

1шт.

RM 95931382

Стопорная шайба (кольцо)

1шт.

RM 20932182

Кольцо уплотнительное (О-кольцо)

1шт.

RM 20932182

Кольцо уплотнительное (О-кольцо)

1шт.

RM 95958369

Винт шестигранник

1шт.

RM 95938981

Пробка (заглушка)

1шт.

RM 95938981

Пробка (заглушка)

1шт.

RM 95279832

Hose clamp

1шт.

RM 95995023

Винт шестигранник

1шт.

RM 20932182

Кольцо уплотнительное (О-кольцо)

1шт.

RM 20932182

Кольцо уплотнительное (О-кольцо)

1шт.

RM 95958369

Винт шестигранник

1шт.

RM 95994950

Винт шестигранник

1шт.

RM 95931457

Стопорная шайба (кольцо)

1шт.

RM 20259214

Зажим

1шт.

RM 20932349

Кольцо уплотнительное (О-кольцо)

1шт.

10

RM 20945846

Elbow

1шт.

11

RM 15509839

Hydraulic hose

1шт.

12

RM 15509912

Suction hose

1шт.

13

RM 15510076

Suction hose

1шт.

14

RM 20303574

Hydraulic hose

1шт.

15

RM 20947461

Шланг

1шт.

16

RM 20293007

Hose assembly

1шт.

17

RM 20330163

Return hose

1шт.

18

RM 20203212

Hose assembly

1шт.

19

RM 20203204

Hose assembly

1шт.

20

RM 20236857

Трубка

1шт.

21

RM 20236865

Трубка

1шт.

22

RM 20188595

Зажим

1шт.

23

RM 20947461

Шланг

1шт.

24

RM 20929154

Non-return valve

1шт.

25

RM 20308722

Масляный радиатор

1шт.

26

RM 20947461

Шланг

1шт.

27

RM 20947461

Шланг

L =117MM

1шт.

5

RM 20925798

Hydraulic fluid filter

1шт.

6

RM 20925764

Filter insert

ELEMENT

1шт.

7

RM 20345419

Кронштейн

1шт.

8

RM 20177697

Vacuum gauge

1шт.

9

RM 20946083

Elbow

1шт.

Выбрано товаров: 64