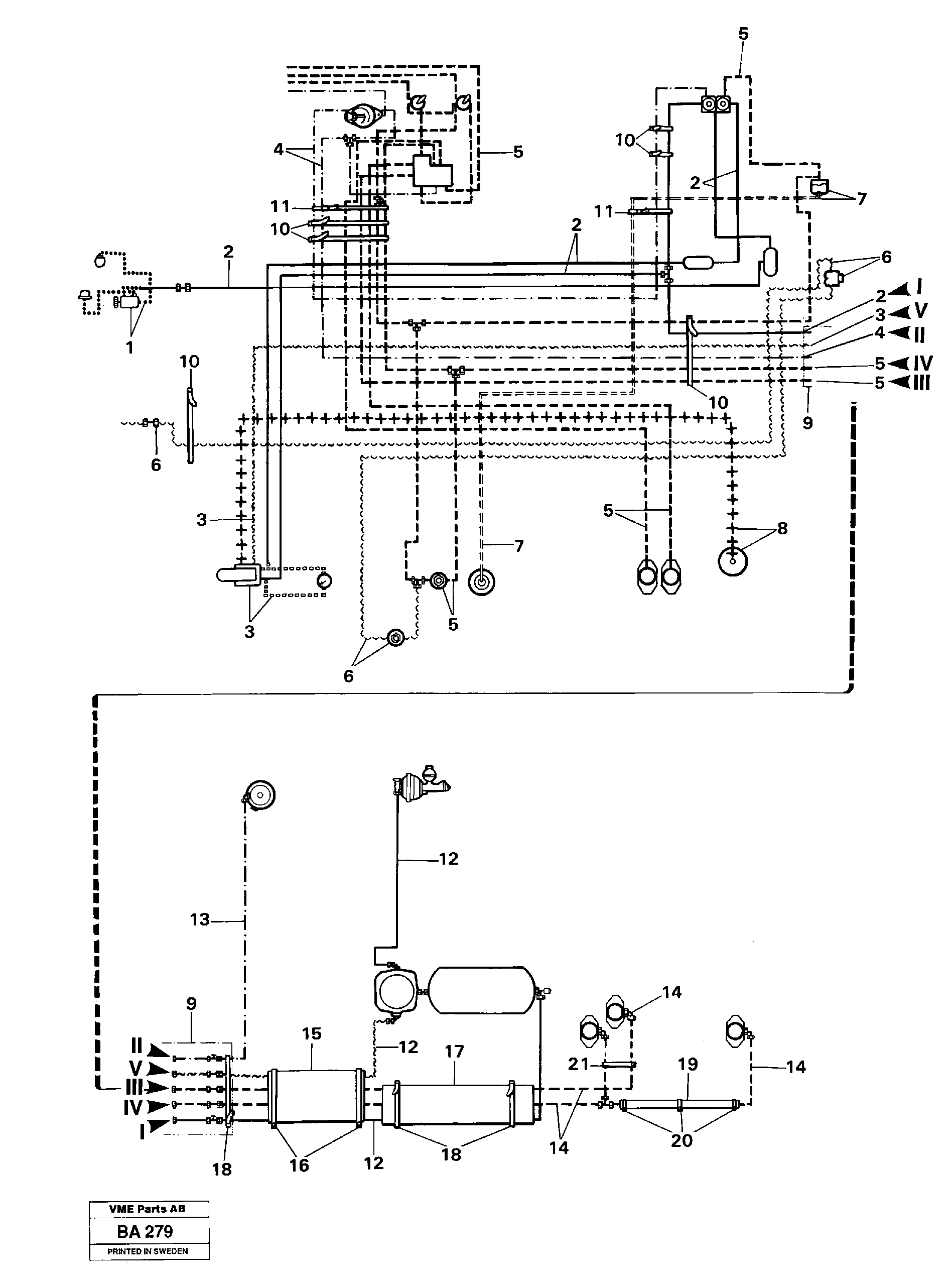
Запчасти Volvo A20 VOLVO BM A20 16629 Pneumatic system

Схема запчастей Volvo A20 VOLVO BM A20 - 16629 Pneumatic system
FIT
1:1
100%

Артикул

Название

Примечание

Количество

10

VOE 4881440

Strip Clamp

1шт.

10

VOE 4881440

Strip Clamp

1шт.

11

VOE 11104606

Retaining Strap

1шт.

11

VOE 11104606

Retaining Strap

1шт.

16

VOE 952639

Зажим

1шт.

16

VOE 952639

Зажим

1шт.

18

VOE 4881440

Strip Clamp

1шт.

18

VOE 4881440

Strip Clamp

1шт.

20

VOE 952635

Зажим

1шт.

20

VOE 952635

Зажим

1шт.

21

VOE 13945611

Зажим

1шт.

21

VOE 13945611

Зажим

1шт.

Выбрано товаров: 12