Запчасти Volvo DD85 S/N 21362 - 20993 Electric kit cab

Схема запчастей Volvo DD85 S/N 21362 - - 20993 Electric kit cab
FIT
1:1
100%

Артикул

Название

Примечание

Количество

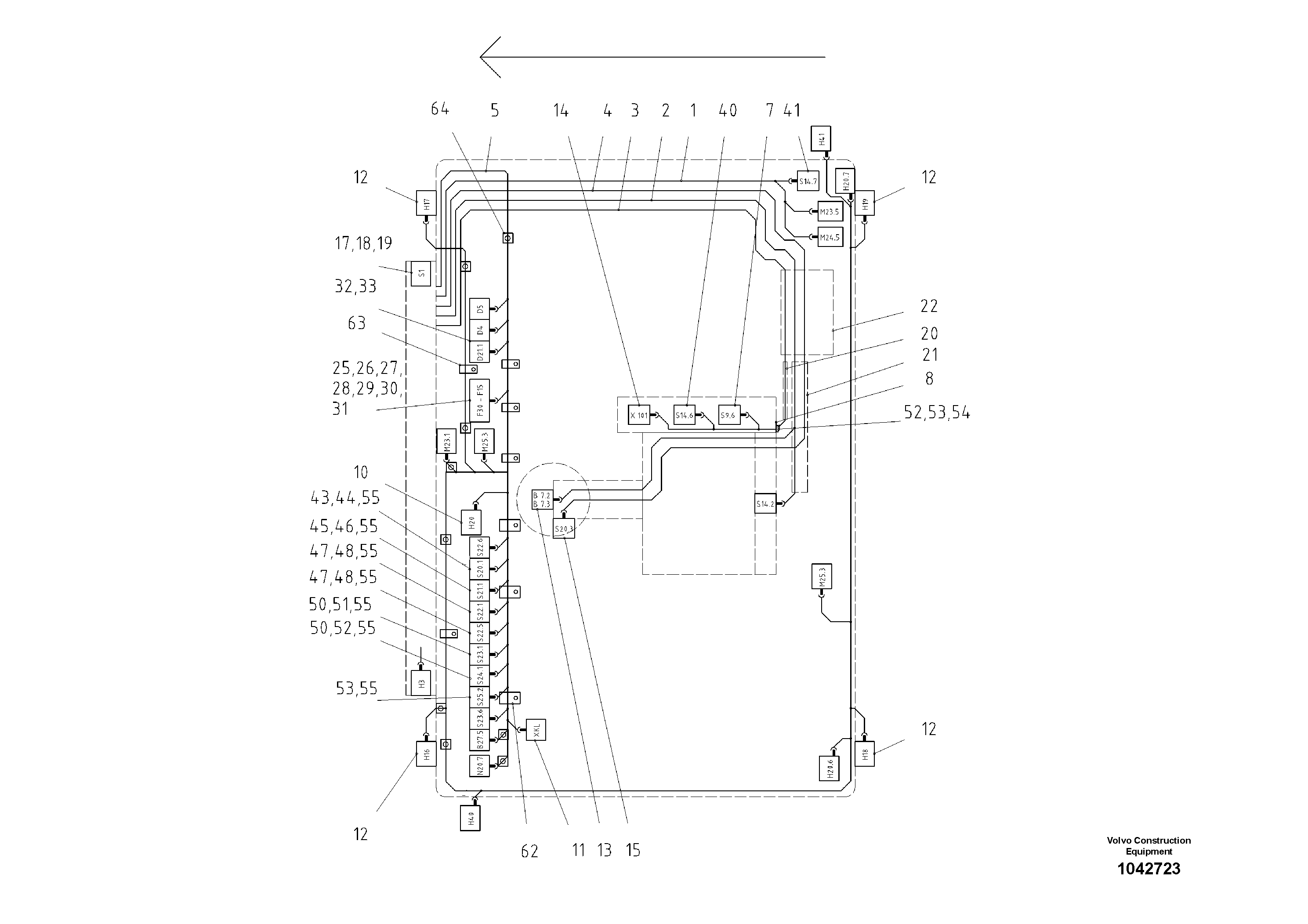
1

RM 80756265

Cable harness

1шт.

10

RM 80736374

Courtesy Light

1шт.

11

RM 80736838

Socket

1шт.

12

RM 80736390

Headlight Assy

SER NO - 21585

1шт.

12

RM 80808918

Фара

SER NO 21586 -

1шт.

13

RM 80623655

Steering tube

1шт.

14

RM 80619646

Hand lever

1шт.

15

RM 80627276

Contact

1шт.

17

RM 58833369

Key

IGNITION

1шт.

18

RM 54765102

Starter switch

IGNITION

1шт.

18

RM 54765102

Starter switch

IGNITION

1шт.

19

RM 87972592

Sign

1шт.

19

RM 87972592

Sign

1шт.

2

RM 80756273

Cable harness

1шт.

20

RM 80759012

Protecting sleeve

1шт.

21

RM 80759004

Protecting sleeve

1шт.

22

RM 80760697

Cable conduit

1шт.

25

RM 56255144

Fuse box

1шт.

25

RM 56255144

Fuse box

1шт.

26

RM 22050249

Terminal section

1шт.

27

RM 58864315

Blade fuse

15A

1шт.

27

RM 58864315

Blade fuse

15A

1шт.

28

RM 58864323

Blade fuse

7,5A

1шт.

28

RM 58864323

Blade fuse

7,5A

1шт.

29

RM 13967641

Blade fuse

5A

1шт.

29

RM 13967641

Blade fuse

5A

1шт.

3

RM 80756281

Cable harness

1шт.

30

RM 14236764

Fuse

3A

1шт.

30

RM 14236764

Fuse

3A

1шт.

31

RM 54533898

Fuse

1шт.

31

RM 54533898

Fuse

1шт.

32

RM 54522610

Корпус клапана

1шт.

33

RM 10644458

Диод

SPARK EXTINGUISHER

1шт.

33

RM 10644458

Диод

SPARK EXTINGUISHER

1шт.

4

RM 80756307

Cable harness

1шт.

40

RM 13906490

Contact

1шт.

41

RM 80622939

Переключатель

LOCKED

1шт.

43

RM 80760747

Warning switch

1шт.

44

RM 80760812

Sign

HAZARD WARNING

1шт.

45

RM 80760762

Combined Switch

1шт.

46

RM 80771355

Sign

S/N 17946-, MAIN LIGHT

1шт.

46

RM 80771355

Sign

S/N 17946-, MAIN LIGHT

1шт.

47

RM 80760754

Combined Switch

1шт.

48

RM 80770829

Sign

S/N 17946-, WORKING LIGHT

1шт.

48

RM 80770829

Sign

S/N 17946-, WORKING LIGHT

1шт.

5

RM 80860745

Cable harness

S/N 20632-

1шт.

50

RM 80760770

Combined Switch

1шт.

51

RM 80760853

Sign

FRONT

1шт.

52

RM 80760861

Sign

REAR

1шт.

53

RM 80760796

Combined Switch

1шт.

55

RM 80760887

Bulb

WITH HOLDER

1шт.

55

RM 80760887

Bulb

WITH HOLDER

1шт.

56

RM 80760713

Elbow

1шт.

57

RM 80760689

Jam nut

1шт.

60

RM 13953476

Flat Plug Housing M

1шт.

61

RM 56278732

Уплотнительная втулка

1шт.

62

RM 14155162

Зажим

1шт.

63

RM 14155154

Зажим

1шт.

64

RM 80760721

Base

1шт.

64

RM 80760721

Base

1шт.

7

RM 80765886

Emergency steering

WITH CABELLOOM

1шт.

8

RM 80758980

End plate

1шт.

Выбрано товаров: 62