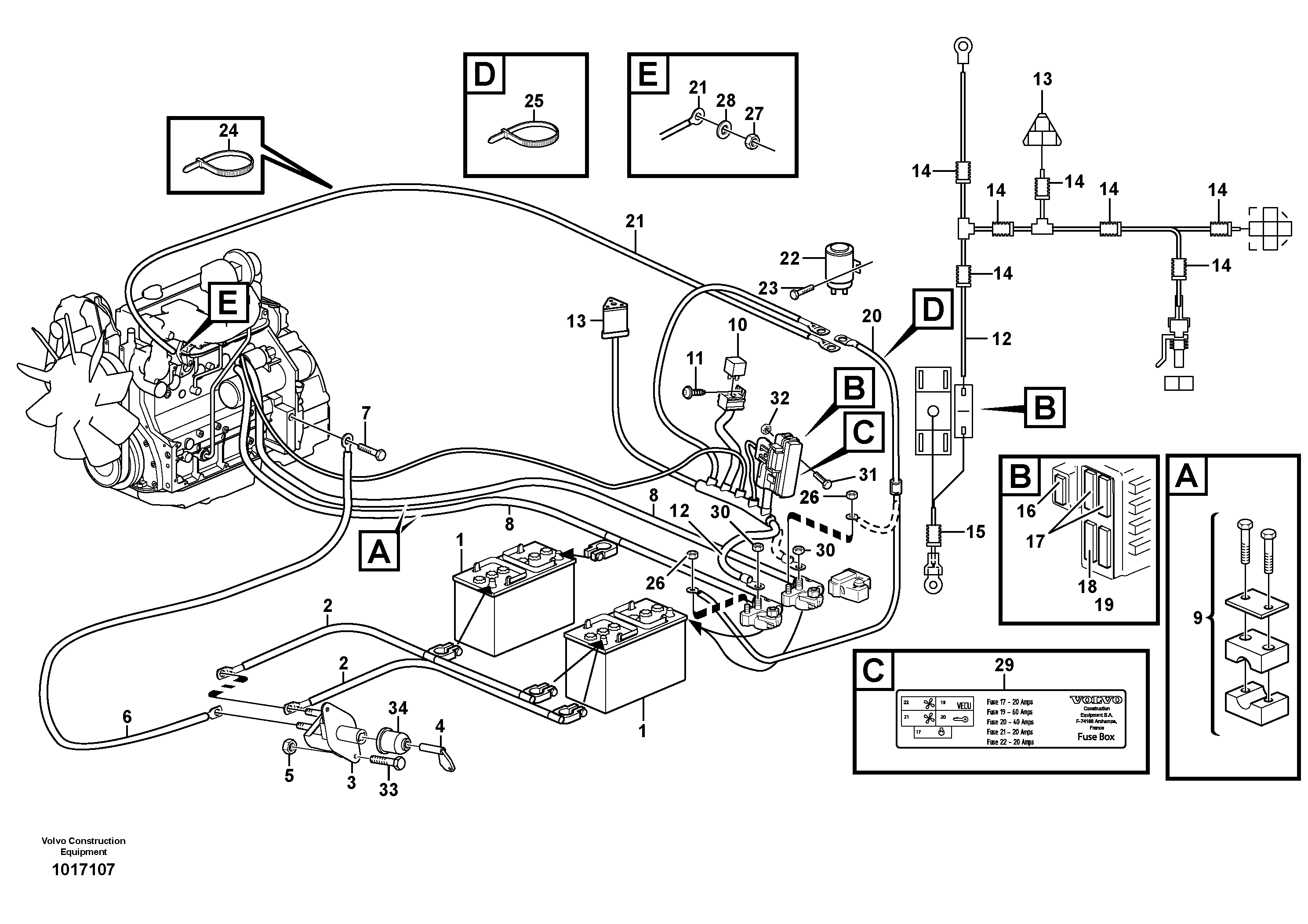
Запчасти Volvo BL71 96874 Battery cable and main switch BL71

Схема запчастей Volvo BL71 - 96874 Battery cable and main switch BL71
FIT
1:1
100%

Артикул

Название

Примечание

Количество

VOE 11870440

Fuse

175A, S/N - 12826

1шт.

VOE 11870441

Fuse holder

S/N - 12826

1шт.

VOE 969407

Винт шестигранник (торцевой ключ)

1шт.

VOE 969407

Винт шестигранник (торцевой ключ)

1шт.

VOE 20715643

Реле

S/N 12827 -

1шт.

VOE 11886557

Батарея аккумуляторная

S/N 12827 -

1шт.

VOE 955920

Шайба пружинная

S/N 12827 -

1шт.

VOE 946440

Flange screw

1шт.

VOE 946440

Flange screw

1шт.

VOE 4803746

Шланг

S/N - 12826

1шт.

VOE 4803746

Шланг

S/N - 12826

1шт.

VOE 965891

Cable terminal

1шт.

VOE 965891

Cable terminal

1шт.

VOE 13947459

Cable terminal

S/N - 12826

1шт.

VOE 11887633

Cable

S/N 12827 -

1шт.

VOE 881503

Cable terminal

S/N - 12826

1шт.

1

VOE 20393421

Батарея аккумуляторная

1шт.

10

VOE 11305263

Реле

RE1

1шт.

10

VOE 11305263

Реле

RE1

1шт.

11

VOE 969405

Винт шестигранник (торцевой ключ)

1шт.

11

VOE 969405

Винт шестигранник (торцевой ключ)

1шт.

12

VOE 11884932

Cable

SER NO -11564

1шт.

12

VOE 11886123

Cable

SER NO 11565-

1шт.

12

VOE 11886123

Cable

SER NO -11966

1шт.

12

VOE 11886587

Cable

SER NO 11967-

1шт.

13

VOE 874654

Receptacle housing

X60

1шт.

13

VOE 874654

Receptacle housing

X60

1шт.

14

VOE 11170006

Шланг

1шт.

14

VOE 11170006

Шланг

1шт.

15

VOE 4803745

Шланг

1шт.

15

VOE 4803745

Шланг

1шт.

16

VOE 11882444

Fuse

20A

1шт.

17

VOE 11882444

Fuse

20A

1шт.

18

VOE 11882446

Fuse

40A

1шт.

19

VOE 11882512

Fuse

60A

1шт.

2

VOE 11886121

Battery cable

1шт.

2

VOE 11886126

Battery cable

SER NO 11565-

1шт.

2

VOE 11882580

Battery cable

SER NO -11564

1шт.

2

VOE 11886121

Battery cable

SER NO 11565-

1шт.

2

VOE 11886126

Battery cable

1шт.

2

VOE 11884081

Battery cable

SER NO -11564

1шт.

20

VOE 11886119

Cable

S/N - 12826

1шт.

21

VOE 11883278

Cable

S/N - 12826

1шт.

22

VOE 20552405

Реле

S/N - 12826

1шт.

23

VOE 13946934

Болт

1шт.

23

VOE 13946934

Болт

1шт.

24

VOE 4881438

Cable tie

1шт.

24

VOE 4881438

Cable tie

1шт.

25

VOE 4881440

Cable tie

1шт.

25

VOE 4881440

Cable tie

1шт.

26

VOE 13945407

Гайка

1шт.

26

VOE 13945407

Гайка

1шт.

27

VOE 983303

Гайка

S/N - 12826

1шт.

27

VOE 983303

Hexagon nut

S/N - 12826

1шт.

28

VOE 955921

Шайба пружинная

S/N - 12826

1шт.

28

VOE 955921

Шайба пружинная

S/N - 12826

1шт.

29

VOE 11883711

Decal

SER NO -11532,EXCL 11543

1шт.

29

VOE 11886286

Decal

SER NO 11533-,INCL 11513

1шт.

3

VOE 3987034

Battery main switch

1шт.

3

VOE 3987034

Battery main switch

1шт.

30

VOE 13945408

Гайка

1шт.

30

VOE 13945408

Гайка

1шт.

31

VOE 13946173

Screw

SER NO 11565-

1шт.

31

VOE 13946173

Болт

SER NO 11565-

1шт.

31

VOE 13946173

Screw

1шт.

31

VOE 13946173

Болт

1шт.

32

VOE 13945408

Гайка

SER NO 11565-

1шт.

32

VOE 13945408

Гайка

SER NO 11565-

1шт.

32

VOE 13945408

Гайка

1шт.

32

VOE 13945408

Гайка

1шт.

33

VOE 969587

Винт шестигранник (торцевой ключ)

1шт.

33

VOE 969587

Винт шестигранник (торцевой ключ)

1шт.

34

VOE 1582293

Protecting moulding

SER NO 11919-

1шт.

34

VOE 1582293

Protecting moulding

SER NO 11919-

1шт.

4

VOE 8157766

Knob

1шт.

4

VOE 8157766

Knob

1шт.

5

VOE 983302

Гайка

SER NO -11564

1шт.

5

VOE 983302

Hexagon nut

SER NO -11564

1шт.

5

VOE 983302

Гайка

1шт.

5

VOE 983302

Hexagon nut

1шт.

6

VOE 11886124

Battery cable

SER NO 11565-

1шт.

6

VOE 11886124

Battery cable

1шт.

6

VOE 11884768

Battery cable

SER NO -11564

1шт.

7

VOE 13965191

Screw

1шт.

7

VOE 13965191

Болт

1шт.

8

VOE 11887722

Cable

1шт.

8

VOE 11887721

Cable

1шт.

8

VOE 11884930

Cable

SER NO -11564

1шт.

8

VOE 11887721

Cable

SER NO 11565-

1шт.

8

VOE 11884931

Cable

SER NO -11564

1шт.

8

VOE 11887722

Cable

SER NO 11565-

1шт.

9

VOE 11883608

Зажим

SER NO -11564

1шт.

Выбрано товаров: 92