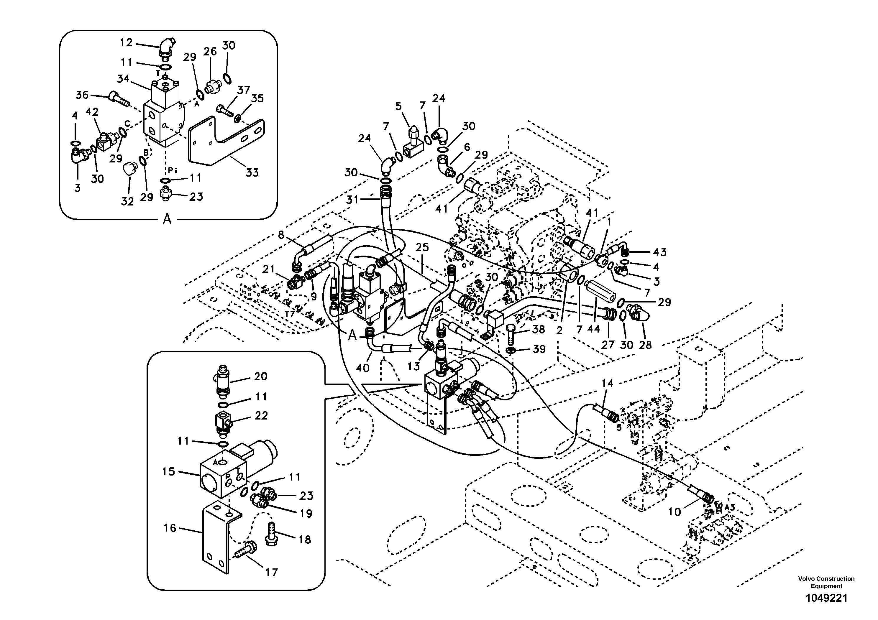
Запчасти Volvo EC160B 98525 Working hydraulic, hammer and shear for 2nd pump flow EC160B PRIME S/N 12001-

Схема запчастей Volvo EC160B - 98525 Working hydraulic, hammer and shear for 2nd pump flow EC160B PRIME S/N 12001-
FIT
1:1
100%

Артикул

Название

Примечание

Количество

VOE 14527267

Solenoid coil

1шт.

1

VOE 14528968

Адаптер

1шт.

10

SA 9453-02230

Hose assembly

1шт.

11

VOE 983502

Кольцо уплотнительное (О-кольцо)

1шт.

11

VOE 983502

Кольцо уплотнительное (О-кольцо)

1шт.

12

SA 9413-11010

Elbow

1шт.

13

SA 9453-02209

Hose assembly

1шт.

13

SA 9453-02209

Hose assembly

1шт.

14

SA 9453-02219

Hose assembly

1шт.

15

VOE 14502037

Встроенный клапан в сборе

1шт.

15

VOE 14502037

Встроенный клапан в сборе

1шт.

16

VOE 14516644

Пластина

1шт.

17

VOE 946471

Flange screw

1шт.

17

VOE 946471

Flange screw

1шт.

18

VOE 946440

Flange screw

1шт.

18

VOE 946440

Flange screw

1шт.

19

SA 1048-10540

Соединитель

1шт.

2

VOE 14535278

Cap

1шт.

20

VOE 14507108

T-nipple

1шт.

20

VOE 14507108

T-nipple

1шт.

21

SA 9411-95440

Tee

1шт.

22

SA 9411-93900

Tee

1шт.

23

SA 9412-11020

Соединитель

1шт.

24

SA 9419-21030

Elbow

1шт.

24

SA 9419-21030

Elbow

1шт.

25

VOE 938604

Hose assembly

1шт.

26

SA 9419-11040

Соединитель

1шт.

26

SA 9419-11040

Соединитель

1шт.

27

VOE 14518859

Трубка

1шт.

28

SA 9419-21030

Elbow

1шт.

28

SA 9419-21030

Elbow

1шт.

29

VOE 983524

Кольцо уплотнительное (О-кольцо)

1шт.

29

VOE 983524

Кольцо уплотнительное (О-кольцо)

1шт.

3

SA 9413-11020

Elbow

1шт.

30

VOE 981289

Кольцо уплотнительное (О-кольцо)

1шт.

31

VOE 14533209

Трубка

1шт.

32

SA 9415-11051

Пробка (заглушка)

1шт.

32

SA 9415-11051

Пробка (заглушка)

1шт.

33

VOE 14506173

Кронштейн

1шт.

34

VOE 14589114

Клапан

1шт.

35

SA 9211-12000

Шайба

1шт.

35

SA 9211-12000

Шайба

1шт.

36

VOE 984343

Винт шестигранник (торцевой ключ)

1шт.

36

VOE 984343

Hex. socket screw

1шт.

37

VOE 978933

Винт шестигранник

1шт.

37

VOE 978933

Винт шестигранник

1шт.

38

VOE 983251

Винт шестигранник

1шт.

38

VOE 983251

Винт шестигранник

1шт.

39

VOE 14522862

Шайба

1шт.

39

VOE 14522862

Шайба

1шт.

4

VOE 983505

Кольцо уплотнительное (О-кольцо)

1шт.

4

VOE 983505

Кольцо уплотнительное (О-кольцо)

1шт.

40

SA 9453-02204

Шланг

1шт.

41

VOE 14535279

Cap

1шт.

42

VOE 14528963

Tee

1шт.

43

SA 9453-03619

Hose assembly

1шт.

43

SA 9453-03619

Шланг

1шт.

44

VOE 14530570

Соединитель

1шт.

5

VOE 14533549

Клапан

1шт.

6

VOE 14533204

Elbow

1шт.

7

VOE 983524

Кольцо уплотнительное (О-кольцо)

1шт.

7

VOE 983524

Кольцо уплотнительное (О-кольцо)

1шт.

8

SA 9453-02228

Hose assembly

1шт.

9

SA 9453-02218

Hose assembly

1шт.

9

SA 9453-02218

Hose assembly

1шт.

Выбрано товаров: 0