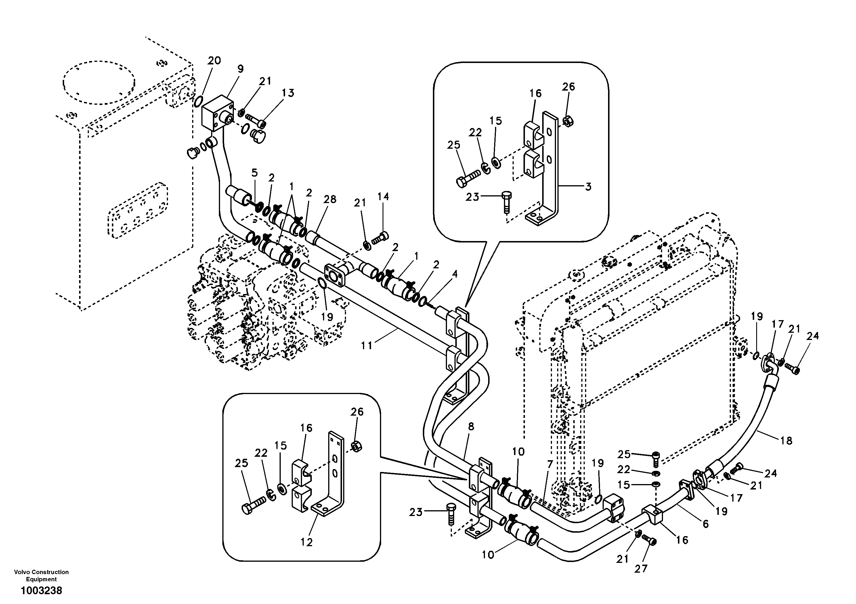
Запчасти Volvo EC240B 32468 Hydraulic system, hydraulic tank to hydraulic oil cooler EC240B

Схема запчастей Volvo EC240B - 32468 Hydraulic system, hydraulic tank to hydraulic oil cooler EC240B
FIT
1:1
100%

Артикул

Название

Примечание

Количество

VOE 14541626

Трубка

SER NO 12689-

1шт.

VOE 14545883

Муфта соединительная

SER NO 12787-

1шт.

VOE 14534854

Прокладка

1шт.

VOE 14534854

Gasket Kit

1шт.

VOE 984089

Allen Hd Screw

SER NO 10840-

1шт.

VOE 14524451

Gasket Kit

1шт.

VOE 14524451

Gasket Kit

1шт.

1

VOE 14531072

Муфта соединительная

1шт.

10

VOE 14504230

Муфта соединительная

SER NO 10001-12786

1шт.

11

VOE 14514620

Трубка

1шт.

12

VOE 14515802

Кронштейн

1шт.

13

SA 9011-21215

Болт

1шт.

13

SA 9011-21215

Винт шестигранник

1шт.

14

SA 9016-11207

Болт

SER NO 10001-10839

1шт.

15

VOE 14880474

Шайба

1шт.

15

VOE 14880474

Шайба

1шт.

16

VOE 14881236

Зажим

1шт.

16

VOE 14881236

Зажим

1шт.

17

SA 9425-51051

Фланец

1шт.

18

SA 9459-04480

Шланг

1шт.

18

SA 9459-04480

Шланг

1шт.

19

SA 9512-02225

Кольцо уплотнительное (О-кольцо)

1шт.

19

SA 9512-02225

Кольцо уплотнительное (О-кольцо)

1шт.

2

VOE 14524449

Gasket Kit

1шт.

20

SA 9512-02228

Кольцо уплотнительное (О-кольцо)

1шт.

21

VOE 955923

Шайба пружинная

1шт.

21

VOE 955923

Шайба пружинная

1шт.

22

VOE 955926

Шайба пружинная

1шт.

22

VOE 955926

Шайба пружинная

1шт.

23

VOE 946472

Flange screw

1шт.

23

VOE 946472

Flange screw

1шт.

24

VOE 978933

Винт шестигранник

1шт.

24

VOE 978933

Винт шестигранник

1шт.

25

VOE 978941

Винт шестигранник

1шт.

25

VOE 978941

Винт шестигранник

1шт.

26

VOE 979021

Hexagon Nut

1шт.

26

VOE 979021

Hexagon Nut

1шт.

27

VOE 980755

Винт шестигранник

1шт.

27

VOE 980755

Винт шестигранник

1шт.

28

SA 1142-03580

Трубка

SER NO 10001-12688

1шт.

3

SA 1142-03641

Кронштейн

1шт.

4

VOE 14531081

Клапан

1шт.

4

VOE 14531081

Клапан

1шт.

5

VOE 14531082

Клапан

1шт.

5

VOE 14531082

Клапан

1шт.

6

VOE 14503965

Трубка

1шт.

7

VOE 14503966

Трубка

1шт.

8

VOE 14503968

Трубка

1шт.

9

VOE 14503969

Трубка

1шт.

Выбрано товаров: 49