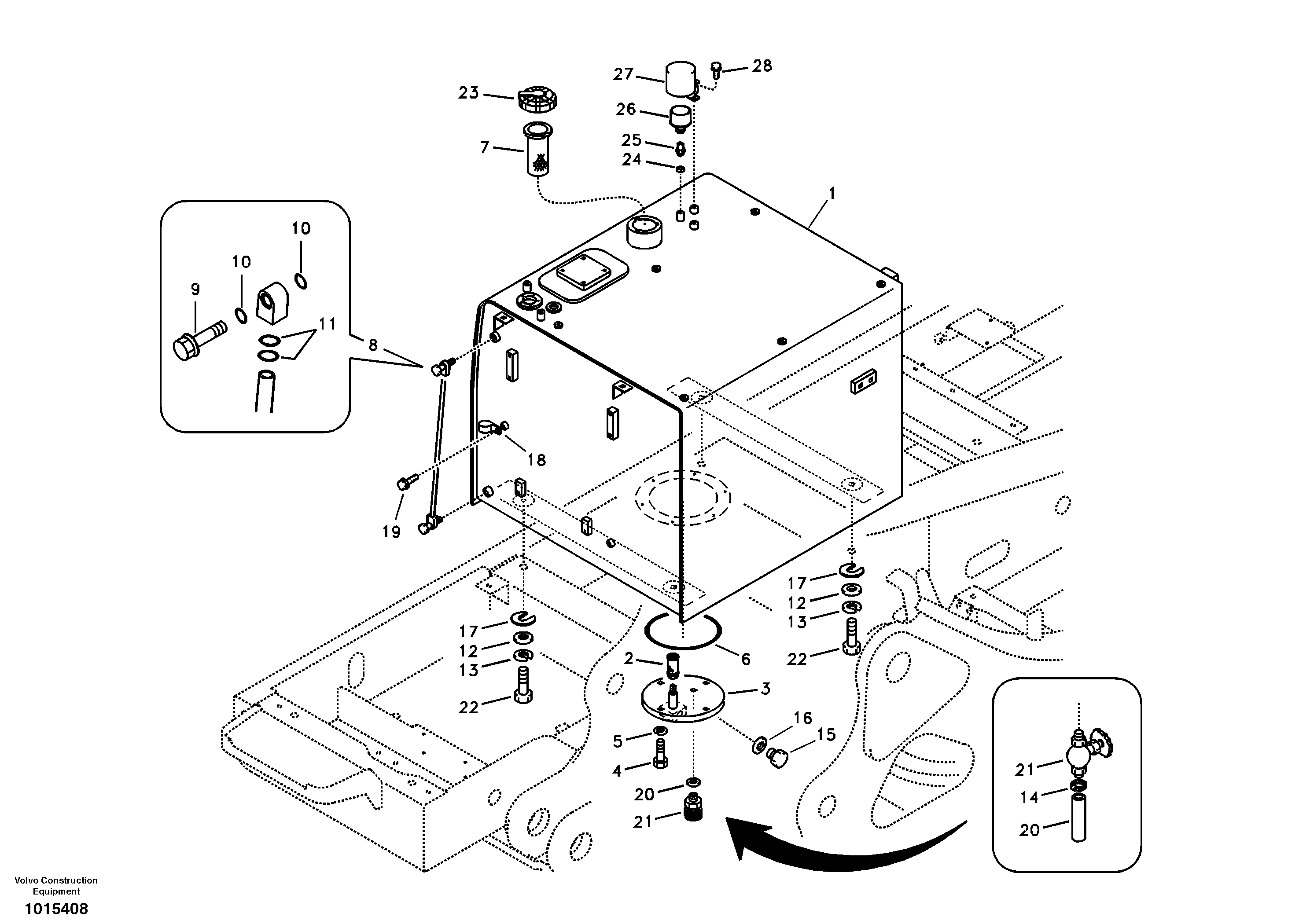
Запчасти Volvo EC360B 106683 Fuel tank with fitting parts EC360B

Схема запчастей Volvo EC360B - 106683 Fuel tank with fitting parts EC360B
FIT
1:1
100%

Артикул

Название

Примечание

Количество

VOE 14521728

Клапан

SER NO 11285-

1шт.

VOE 14521728

Клапан

SER NO 11285-

1шт.

VOE 14528919

Cap

SER NO 11250-

1шт.

VOE 14528942

Крышка

SER NO 11285-11785

1шт.

VOE 14539711

Крышка

SER NO 11786-

1шт.

VOE 14517103

Lvl Ind Pipe

SER NO 10055-11874

1шт.

VOE 14528922

Cap

SER NO 11250-

1шт.

VOE 14528922

Cap

SER NO 11250-

1шт.

VOE 14537348

Фильтр топливный

SER NO 11786-

1шт.

VOE 14537348

Фильтр

SER NO 11786-

1шт.

VOE 14529401

Fuel filler cap

SER NO 10001-11249

1шт.

VOE 14529961

Топливный бак (бензобак)

SER NO 11250-11284

1шт.

SA 9211-10000

Шайба

SER NO 10055-

1шт.

SA 9211-10000

Шайба

SER NO 10055-

1шт.

VOE 14520469

Топливный бак (бензобак)

SER NO 10499-11249

1шт.

VOE 14539976

Level indicator

SER NO 11875-

1шт.

VOE 14539976

Level indicator

SER NO 11875-

1шт.

VOE 14531536

Топливный бак (бензобак)

SER NO 11285-

1шт.

SA 9426-20090

Прокладка

SER NO 11285-

1шт.

1

VOE 14500756

Топливный бак (бензобак)

SER NO 10001-10498

1шт.

10

SA 9511-12010

Кольцо уплотнительное (О-кольцо)

1шт.

11

VOE 990557

Кольцо уплотнительное (О-кольцо)

1шт.

11

VOE 990557

Кольцо уплотнительное (О-кольцо)

1шт.

12

SA 9211-20000

Шайба

1шт.

13

SA 9213-20000

Шайба пружинная

1шт.

14

SA 9312-00006

Зажим

SER NO 10001-11284

1шт.

15

SA 9415-22051

Пробка (заглушка)

1шт.

15

SA 9415-22051

Пробка (заглушка)

1шт.

16

SA 9426-20050

Прокладка

1шт.

17

SA 9742-50020

Прокладка

1шт.

18

VOE 14500294

Скоба (хомут)

SER NO 10055-

1шт.

18

VOE 14500294

Скоба (хомут)

SER NO 10055-

1шт.

19

VOE 946471

Flange screw

SER NO 10055-

1шт.

19

VOE 946471

Flange screw

SER NO 10055-

1шт.

2

VOE 14532260

Фильтр

1шт.

2

VOE 14532260

Фильтр

1шт.

20

VOE 14510696

Шланг

SER NO 10001-11284

1шт.

21

VOE 14510697

Shut-off Cock

SER NO 10001-11284

1шт.

22

SA 9011-12009

Болт

1шт.

22

SA 9011-12009

Болт

1шт.

23

VOE 14529069

Cap

SER NO 10001-11249

1шт.

24

SA 9426-10040

Прокладка

SER NO 11250-

1шт.

25

VOE 14527193

Соединитель

SER NO 11250-

1шт.

26

VOE 11172907

Фильтр воздушный

SER NO 11250-

1шт.

26

VOE 11172907

Фильтр воздушный

SER NO 11250-

1шт.

27

VOE 14529947

Крышка

SER NO 11250-

1шт.

28

VOE 946441

Flange screw

SER NO 11250-

1шт.

28

VOE 946441

Flange screw

SER NO 11250-

1шт.

3

VOE 14510137

Крышка

SER NO 10001-11284

1шт.

4

VOE 983251

Винт шестигранник

1шт.

4

VOE 983251

Винт шестигранник

1шт.

5

VOE 955922

Шайба пружинная

SER NO 10001-10054

1шт.

5

VOE 955922

Шайба пружинная

SER NO 10001-10054

1шт.

6

SA 9511-22230

Кольцо уплотнительное (О-кольцо)

1шт.

7

VOE 14528386

Пластина

SER NO 10001-11785

1шт.

8

SA 1116-00450

Lvl Ind Pipe

SER NO 10001-10054

1шт.

9

VOE 14517557

Болт

1шт.

Выбрано товаров: 0