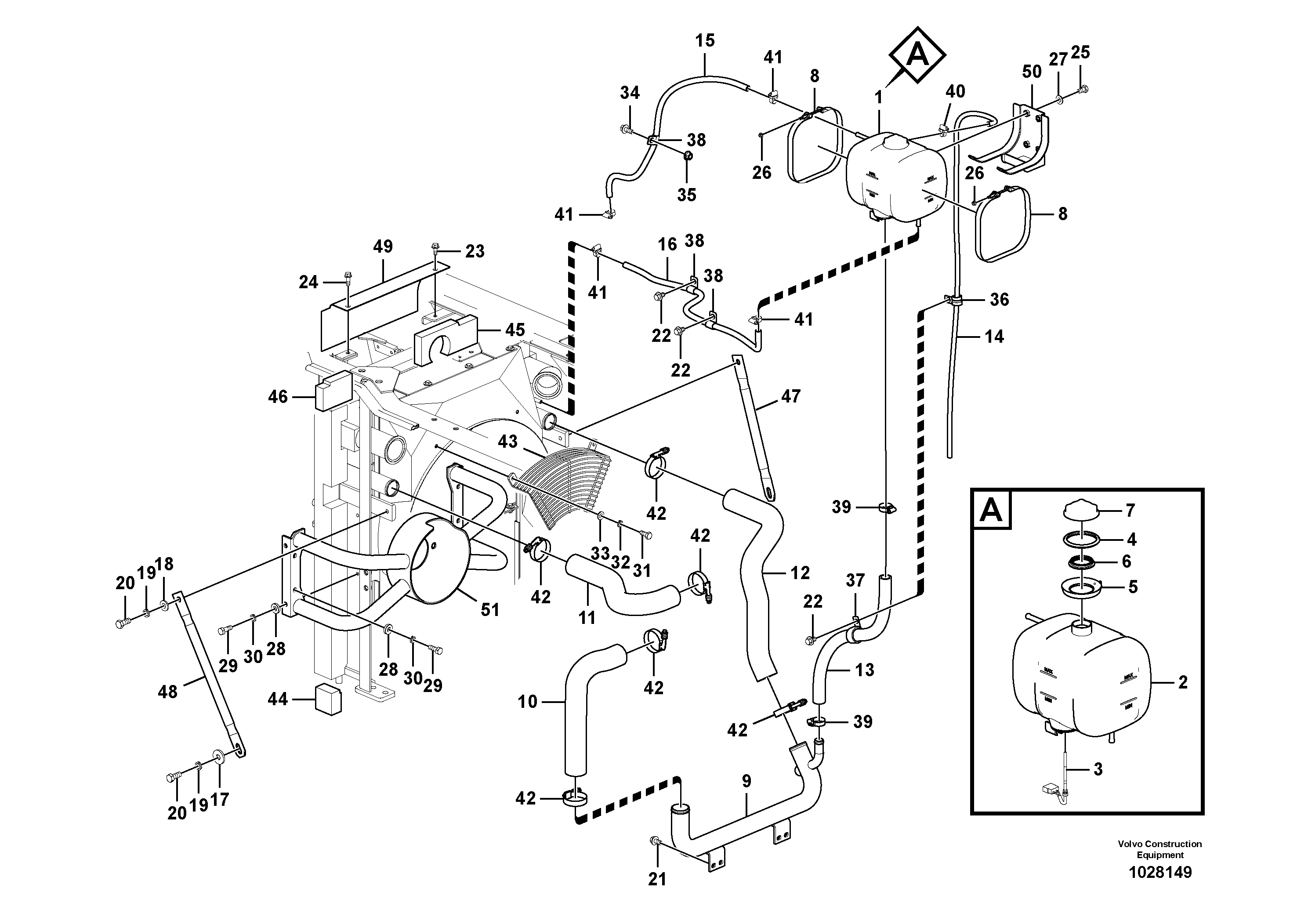
Запчасти Volvo ECR145C 68126 Система охлаждения ECR145C

Схема запчастей Volvo ECR145C - 68126 Система охлаждения ECR145C
FIT
1:1
100%

Артикул

Название

Примечание

Количество

1

VOE 15047209

Бак (бачок) расширительный

1шт.

1

VOE 15047209

Бак (бачок) расширительный

1шт.

10

VOE 14564444

Шланг

1шт.

11

VOE 14559717

Шланг

1шт.

12

VOE 14559744

Шланг

1шт.

13

VOE 14578114

Шланг

1шт.

14

VOE 14552879

Шланг

1шт.

15

VOE 14880575

Шланг

1шт.

16

SA 9961-23110

Шланг

1шт.

16

SA 9961-23110

Шланг

1шт.

17

VOE 14532477

Шайба

1шт.

17

VOE 14532477

Шайба

1шт.

18

SA 9211-12000

Шайба

1шт.

18

SA 9211-12000

Шайба

1шт.

19

VOE 955923

Шайба пружинная

1шт.

19

VOE 955923

Шайба пружинная

1шт.

2

VOE 11110410

Бак (бачок) расширительный

1шт.

2

VOE 11110410

Бак (бачок) расширительный

1шт.

20

VOE 978932

Болт

1шт.

20

VOE 978932

Винт шестигранник

1шт.

21

VOE 946441

Flange screw

1шт.

21

VOE 946441

Flange screw

1шт.

22

VOE 946471

Flange screw

1шт.

22

VOE 946471

Flange screw

1шт.

23

VOE 946173

Flange screw

1шт.

23

VOE 946173

Flange screw

1шт.

24

VOE 945444

Flange screw

1шт.

24

VOE 945444

Flange screw

1шт.

25

VOE 983250

Винт шестигранник

1шт.

25

VOE 983250

Винт шестигранник

1шт.

26

VOE 949874

Flange lock nut

1шт.

26

VOE 949874

Flange lock nut

1шт.

27

VOE 960148

Шайба

1шт.

27

VOE 960148

Шайба

1шт.

28

VOE 14536063

Шайба

1шт.

28

VOE 14536063

Шайба

1шт.

29

VOE 983252

Винт шестигранник

1шт.

29

VOE 983252

Винт шестигранник

1шт.

3

VOE 11170064

Level guard

1шт.

3

VOE 11170064

Level guard

1шт.

30

VOE 955922

Шайба пружинная

1шт.

30

VOE 955922

Шайба пружинная

1шт.

31

VOE 983242

Винт шестигранник

1шт.

31

VOE 983242

Болт

1шт.

32

VOE 955921

Шайба пружинная

1шт.

32

VOE 955921

Шайба пружинная

1шт.

33

SA 9211-08000

Шайба

1шт.

33

SA 9211-08000

Шайба

1шт.

34

VOE 946329

Flange screw

1шт.

34

VOE 946329

Flange screw

1шт.

35

VOE 13971098

Flange nut

1шт.

35

VOE 13971098

Flange nut

1шт.

36

VOE 14500294

Скоба (хомут)

S/N 110001-110293

1шт.

36

VOE 14500294

Скоба (хомут)

S/N 110001-110293

1шт.

37

VOE 14500298

Скоба (хомут)

1шт.

37

VOE 14500298

Скоба (хомут)

1шт.

38

SA 9315-01602

Insulating clip

1шт.

38

SA 9315-01602

Скоба (хомут)

1шт.

39

VOE 943475

Hose clamp

1шт.

39

VOE 943475

Hose clamp

1шт.

4

VOE 4804409

Кольцо уплотнительное

1шт.

4

VOE 4804409

Кольцо уплотнительное

1шт.

40

VOE 943469

Hose clamp

1шт.

41

VOE 943470

Hose clamp

1шт.

41

VOE 943470

Hose clamp

1шт.

42

VOE 14881506

Зажим

1шт.

42

VOE 14881506

Зажим

1шт.

43

VOE 14574477

Guard

1шт.

44

VOE 14563860

Sponge

1шт.

45

VOE 14577477

Sponge

1шт.

46

VOE 14563332

Sponge

1шт.

47

VOE 14574478

Опора

1шт.

48

VOE 14552198

Опора

1шт.

49

VOE 14577478

Пластина

1шт.

5

VOE 4804414

Фланец

1шт.

5

VOE 4804414

Фланец

1шт.

50

VOE 14563515

Кронштейн

1шт.

51

VOE 14574355

Кронштейн

1шт.

6

VOE 4804410

Кольцо уплотнительное

1шт.

6

VOE 4804410

Кольцо уплотнительное

1шт.

7

VOE 20879323

Pressure cap

1шт.

7

VOE 20879323

Pressure cap

1шт.

8

VOE 4804563

Tensioning band

1шт.

8

VOE 4804563

Tensioning band

1шт.

9

VOE 14559943

Трубка

1шт.

Выбрано товаров: 85