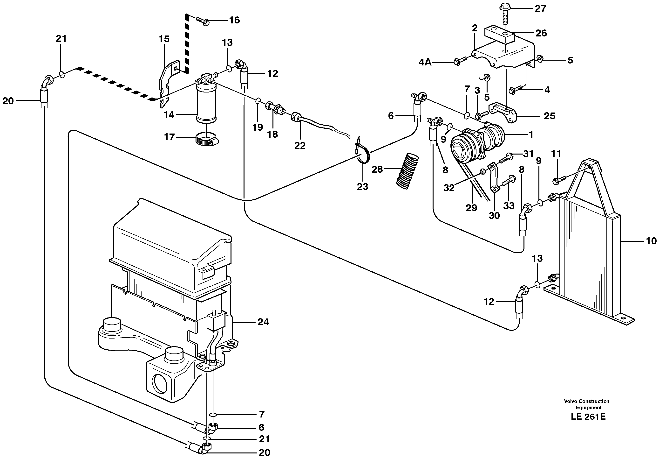
Запчасти Volvo EW160 32958 Air conditioning EW160 SER NO 1001-1912

Схема запчастей Volvo EW160 - 32958 Air conditioning EW160 SER NO 1001-1912
FIT
1:1
100%

Артикул

Название

Примечание

Количество

VOE 14373183

Шланг

SER NO 1684 -

1шт.

VOE 14373182

Шланг

SER NO 1684 -

1шт.

VOE 14373179

Condenser

SER NO 1684 -

1шт.

VOE 14373181

Шланг

SER NO 1684 -

1шт.

VOE 14373180

Шланг

SER NO 1684 -

1шт.

1

VOE 14268211

Compressor

1шт.

1

VOE 14268211

Compressor

1шт.

10

VOE 14371752

Condenser

SER NO - 1683

1шт.

11

VOE 946329

Flange screw

1шт.

11

VOE 946329

Flange screw

1шт.

12

VOE 14371772

Шланг

SER NO - 1683

1шт.

13

VOE 3537499

Кольцо уплотнительное (О-кольцо)

1шт.

13

VOE 3537499

Кольцо уплотнительное (О-кольцо)

1шт.

14

VOE 14216271

Receiver drier

1шт.

14

VOE 14216271

Фильтр топливный

1шт.

15

VOE 14248878

Attachment

1шт.

16

VOE 946440

Flange screw

1шт.

16

VOE 946440

Flange screw

1шт.

17

VOE 943481

Hose clamp

1шт.

17

VOE 943481

Hose clamp

1шт.

18

VOE 14213219

Pressure monitor

1шт.

18

VOE 14213219

Pressure monitor

1шт.

19

VOE 3537499

Кольцо уплотнительное (О-кольцо)

1шт.

19

VOE 3537499

Кольцо уплотнительное (О-кольцо)

1шт.

2

VOE 14373632

14373632

1шт.

20

VOE 14371773

Шланг

SER NO - 1683

1шт.

21

VOE 3537499

Кольцо уплотнительное (О-кольцо)

1шт.

21

VOE 3537499

Кольцо уплотнительное (О-кольцо)

1шт.

22

VOE 14378691

Cable harness

1шт.

23

VOE 4881440

Cable tie

1шт.

23

VOE 4881440

Cable tie

1шт.

25

VOE 14373633

14373633

1шт.

26

VOE 14373634

14373634

1шт.

27

VOE 13965187

Screw

1шт.

27

VOE 13965187

Болт

1шт.

28

VOE 14371977

Shield Coil

L = 800MM

1шт.

3

VOE 13965186

Болт

1шт.

3

VOE 13965186

Screw

1шт.

30

VOE 14373635

Support stay

SER NO 1544 -

1шт.

31

VOE 13946752

Болт

SER NO 1544 -

1шт.

31

VOE 13946752

Болт

SER NO 1544 -

1шт.

32

VOE 13971098

Flange nut

SER NO 1544 -

1шт.

32

VOE 13971098

Flange nut

SER NO 1544 -

1шт.

33

VOE 13965227

Болт

SER NO 1544 -

1шт.

33

VOE 13965227

Болт

SER NO 1544 -

1шт.

4

VOE 13965188

Болт

1шт.

4

VOE 13965188

Screw

1шт.

4A

VOE 946472

Flange screw

1шт.

4A

VOE 946472

Flange screw

1шт.

5

VOE 13971098

Flange nut

1шт.

5

VOE 13971098

Flange nut

1шт.

6

VOE 14371774

Шланг

SER NO - 1683

1шт.

7

VOE 3537507

Кольцо уплотнительное (О-кольцо)

1шт.

7

VOE 3537507

Кольцо уплотнительное (О-кольцо)

1шт.

8

VOE 14371771

Шланг

SER NO - 1683

1шт.

9

VOE 3537503

Кольцо уплотнительное (О-кольцо)

1шт.

9

VOE 3537503

Кольцо уплотнительное (О-кольцо)

1шт.

Выбрано товаров: 57