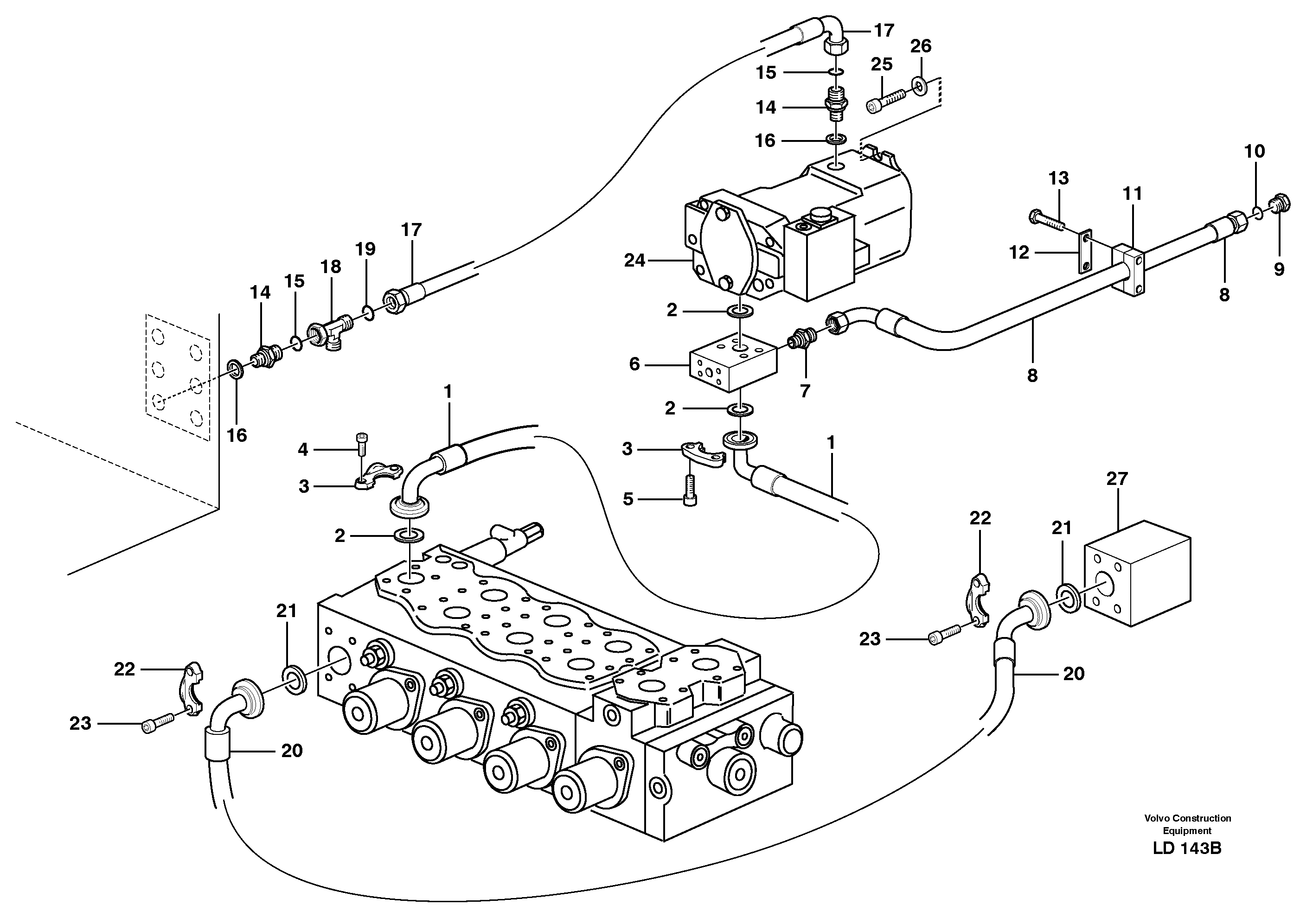
Запчасти Volvo EW160 102209 Hydraulic system, feed line EW160 SER NO 1001-1912

Схема запчастей Volvo EW160 - 102209 Hydraulic system, feed line EW160 SER NO 1001-1912
FIT
1:1
100%

Артикул

Название

Примечание

Количество

VOE 981290

Кольцо уплотнительное (О-кольцо)

1шт.

VOE 981290

Кольцо уплотнительное (О-кольцо)

1шт.

1

VOE 14346690

Hydraulic hose

1шт.

10

VOE 981289

Кольцо уплотнительное (О-кольцо)

1шт.

11

VOE 14379239

Скоба (хомут)

1шт.

12

ZM 2811421

Top plate

1шт.

12

ZM 2811421

Пластина

1шт.

13

VOE 13965188

Болт

1шт.

13

VOE 13965188

Screw

1шт.

14

VOE 935037

Nipple

1шт.

14

VOE 935037

Nipple

1шт.

15

VOE 4880663

Кольцо уплотнительное (О-кольцо)

1шт.

15

VOE 4880663

Кольцо уплотнительное (О-кольцо)

1шт.

16

VOE 14211864

Кольцо уплотнительное

1шт.

16

VOE 14211864

Кольцо уплотнительное

1шт.

17

VOE 14378764

Шланг

1шт.

18

VOE 935028

T-nipple

SER NO - 1620

1шт.

18

VOE 935028

T-nipple

SER NO - 1620

1шт.

19

VOE 4880663

Кольцо уплотнительное (О-кольцо)

1шт.

19

VOE 4880663

Кольцо уплотнительное (О-кольцо)

1шт.

2

VOE 14215715

Кольцо уплотнительное

1шт.

2

VOE 14215715

Кольцо уплотнительное

1шт.

20

VOE 14346687

Hydraulic hose

1шт.

21

VOE 14215715

Кольцо уплотнительное

1шт.

21

VOE 14215715

Кольцо уплотнительное

1шт.

22

VOE 11015455

Flange half

1шт.

22

VOE 11015455

Flange half

1шт.

23

VOE 959239

Allen Hd Screw

1шт.

25

VOE 963322

Винт шестигранник

1шт.

26

VOE 11055608

Шайба

1шт.

26

VOE 11055608

Шайба

1шт.

3

VOE 14048189

Flange half

1шт.

3

VOE 14048189

Flange half

1шт.

4

VOE 959257

Allen Hd Screw

1шт.

5

VOE 14372109

Болт

1шт.

6

VOE 14370302

Distribution block

1шт.

7

VOE 935269

Nipple

1шт.

8

VOE 14371531

Шланг

1шт.

9

VOE 935652

Пробка (заглушка)

1шт.

9

VOE 935652

Пробка (заглушка)

1шт.

Выбрано товаров: 40