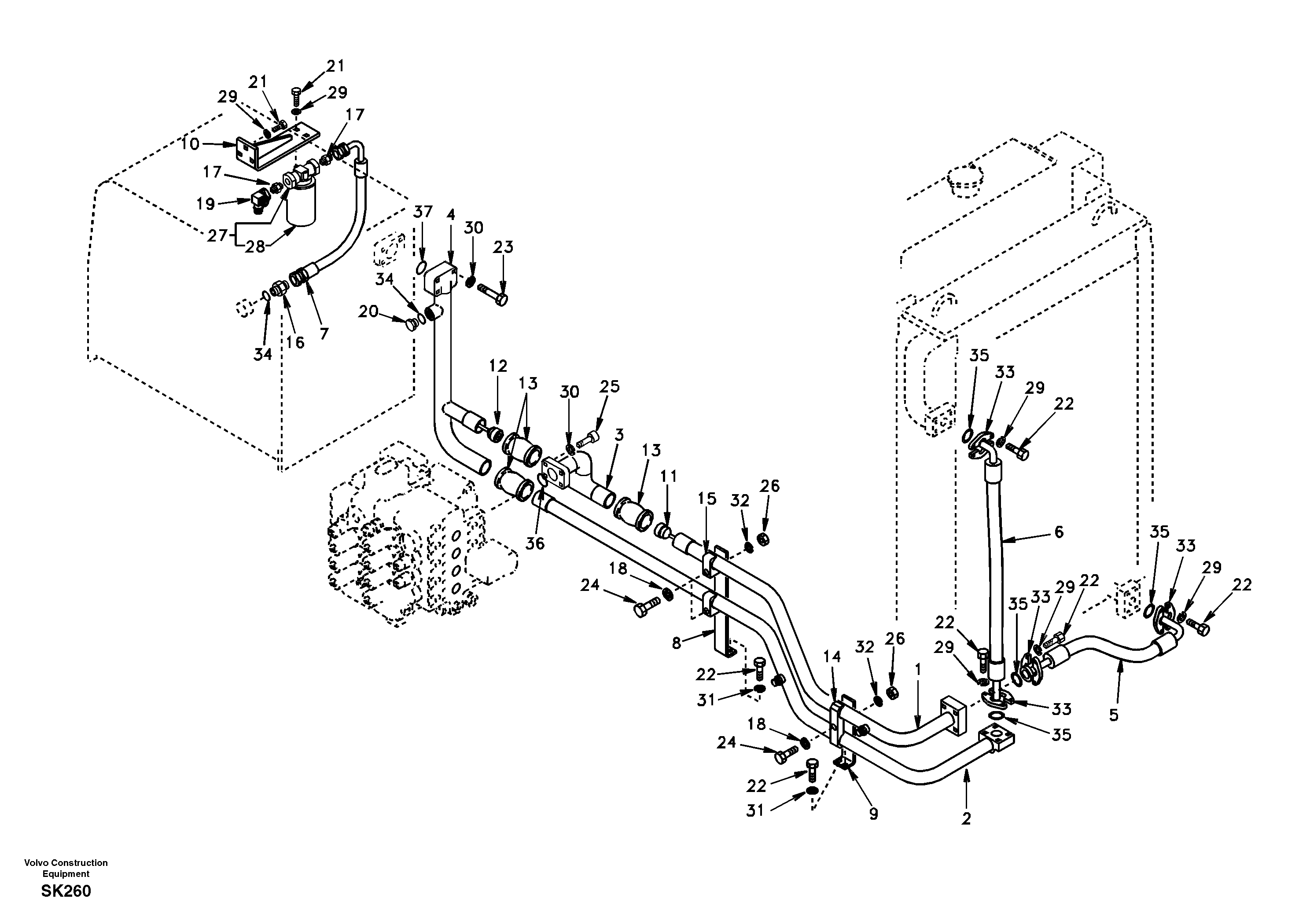
Запчасти Volvo EW170 72375 Hydraulic system, hydraulic tank to hydraulic oil cooler EW170 SER NO 3031-

Схема запчастей Volvo EW170 - 72375 Hydraulic system, hydraulic tank to hydraulic oil cooler EW170 SER NO 3031-
FIT
1:1
100%

Артикул

Название

Примечание

Количество

1

SA 1142-02582

Трубка

1шт.

10

SA 1142-04581

Кронштейн

1шт.

11

SA 1142-05510

Клапан

1шт.

12

SA 1142-05520

Клапан

1шт.

13

SA 1142-01830

Муфта соединительная

1шт.

14

SA 9372-14385

Зажим

1шт.

15

SA 9372-44342

Зажим

1шт.

16

SA 9412-11190

Соединитель

1шт.

16

SA 9412-11190

Соединитель

1шт.

17

SA 9412-43190

Соединитель

1шт.

18

VOE 955926

Шайба пружинная

1шт.

18

VOE 955926

Шайба пружинная

1шт.

19

SA 9411-95350

Elbow

1шт.

2

SA 1142-02593

Трубка

1шт.

20

SA 9415-11061

Пробка (заглушка)

1шт.

21

VOE 983251

Винт шестигранник

1шт.

21

VOE 983251

Винт шестигранник

1шт.

22

SA 9011-11007

Болт

1шт.

22

SA 9011-11007

Болт

1шт.

23

SA 9011-21215

Болт

1шт.

23

SA 9011-21215

Винт шестигранник

1шт.

24

VOE 978941

Винт шестигранник

1шт.

24

VOE 978941

Винт шестигранник

1шт.

25

SA 9016-11207

Болт

1шт.

26

VOE 978021

Гайка

1шт.

27

SA 1042-00820

Фильтр топливный

1шт.

28

SA 1042-00830

Cartridge

1шт.

29

VOE 955922

Шайба пружинная

1шт.

29

VOE 955922

Шайба пружинная

1шт.

3

SA 1142-02902

Трубка

1шт.

30

VOE 955923

Шайба пружинная

1шт.

30

VOE 955923

Шайба пружинная

1шт.

31

SA 9211-10000

Шайба

1шт.

31

SA 9211-10000

Шайба

1шт.

32

SA 9211-16000

Шайба

1шт.

33

SA 9425-51041

Фланец

1шт.

34

SA 9511-12029

Кольцо уплотнительное (О-кольцо)

1шт.

35

SA 9512-02222

Кольцо уплотнительное (О-кольцо)

1шт.

35

SA 9512-02222

Кольцо уплотнительное (О-кольцо)

1шт.

36

SA 9512-02225

Кольцо уплотнительное (О-кольцо)

1шт.

36

SA 9512-02225

Кольцо уплотнительное (О-кольцо)

1шт.

37

SA 9512-02228

Кольцо уплотнительное (О-кольцо)

1шт.

4

SA 1142-04572

Трубка

1шт.

5

SA 9459-04260

Шланг

1шт.

6

SA 9459-03980

Шланг

1шт.

7

SA 9453-05212

Hose assembly

1шт.

8

SA 1142-04381

Кронштейн

1шт.

9

SA 1142-01053

Кронштейн

1шт.

Выбрано товаров: 48